Friday, October 23rd, 2020 AT 6:23 PM
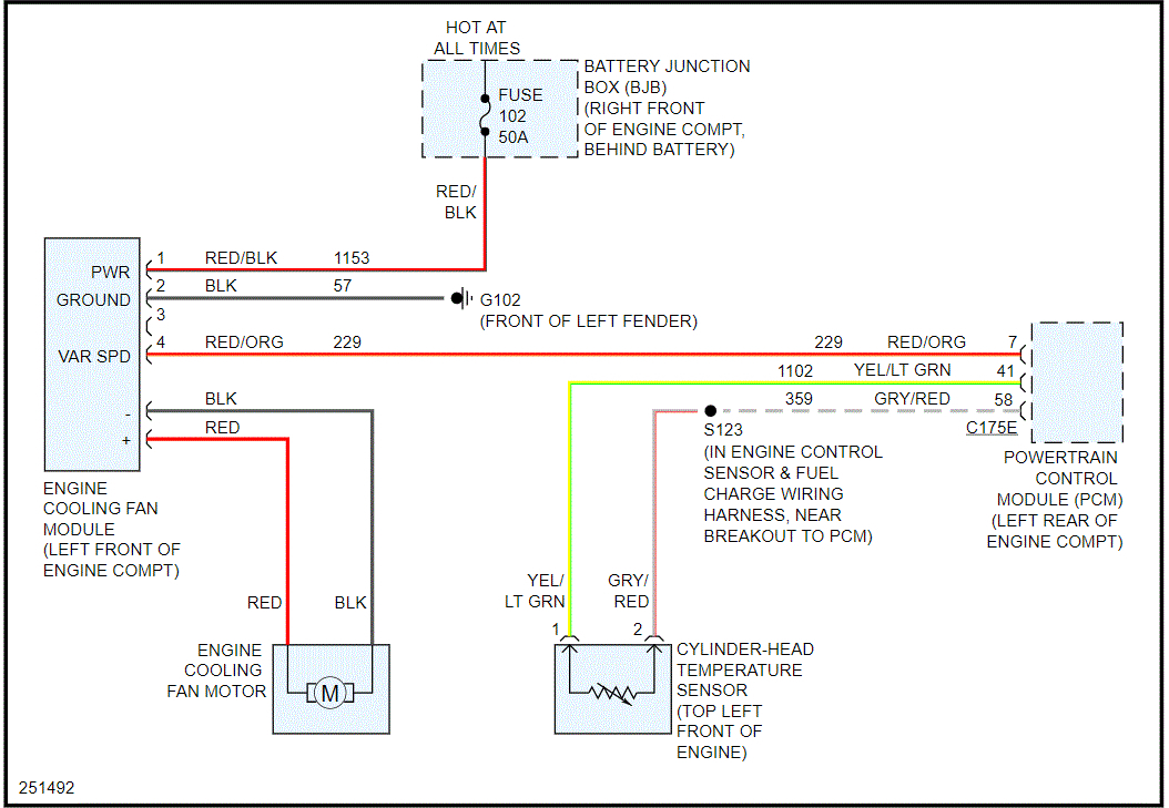
I was waiting on line at a drive thru and my car overheated and the engine light came on. I checked the code it was P1299. I called my mechanic he came over and he replaced the thermostat because it was stuck opened and the sensor that's behind the alternator which the code refers to. The engine light and code was gone but then the cooling fan wouldn't come on so now he replaced the fan motor and module as soon as he attached everything the fan came on without the car turned on. He checked the fuses and in the process of looking for shorts in wiring he had to disconnect the fan because it won't stop running. Can you give me anything else he can possibly check? He thinks it could be the PCM but wants to make sure it's not something else first.

