Sunday, August 12th, 2018 AT 5:26 PM
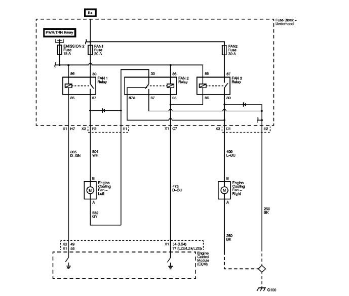
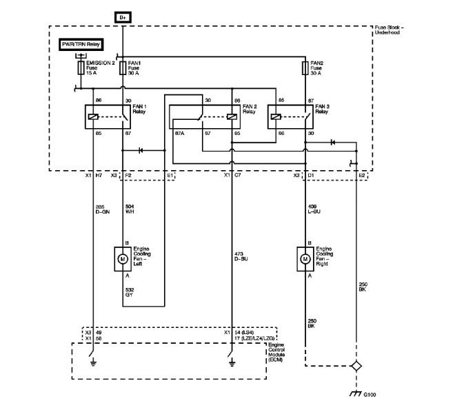
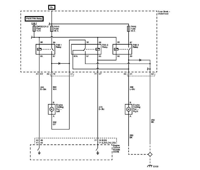
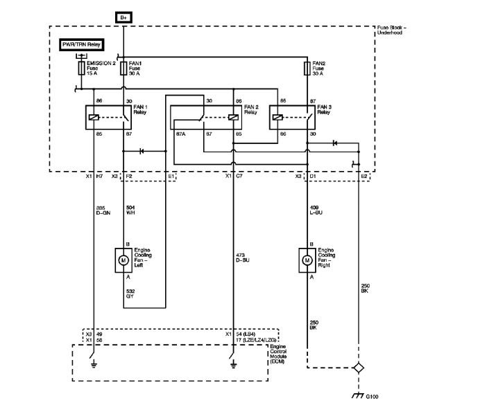
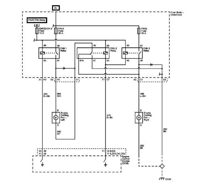
Fans not working. I have checked fuses and relays and all checked good. I pulled fans and gave direct power and both work fine. AC fan plug keeps a constant 12 volts. Radiator fan plug no power. What should I do? If I am not mistaking AC kicks on while I am driving the vehicle.



