Coolant light comes on then off, coolant temperature keeps dropping

Tiny
COOLOLDS85
  • MEMBER
  • 1989 BUICK REGAL
  • 2.8L
  • V6
  • 2WD
  • AUTOMATIC
  • 57,000 MILES
I had to replace 2 hoses because they were leaking. I replaced front lower and recovery tank hose. I refilled coolant half water and half coolant 50/50. I jacked car and put heat on, heat was getting hot and hoses were also getting near engine temperature.

Coolant light then comes on. I add more coolant light goes off. I test drive vehicle and connected a scan tool to check coolant temp. While driving and at idle I notice the temperature wasn't rising to engine temperature 195 of thermostat. It kept dropping. It would be at 97 than never climbed back.

I pulled back into the drive, add more coolant and light went off. Temperature still didn't increase. Shut car off.

I replaced thermostat and coolant temperature sensor last year because I had to replace my intake manifold gaskets. Even though I have heat and engine is getting hot, could it be that the thermostat and coolant temperature sensor is defective?
Thursday, June 25th, 2020 AT 10:48 AM

17 Replies

Tiny
ASEMASTER6371
  • MECHANIC
  • 52,796 POSTS
Good afternoon,

If the thermostat is stuck open, that would explain the change in temperature.

I would definitely replace it again.

https://www.2carpros.com/articles/replace-thermostat

When you are filling, just use 50/50. No reason to dilute it at all. Fill the system with the thermostat removed until the coolant comes out the housing. At that point all the air is out of the block and the heads.

Let me know the results.

Roy
Was this
answer
helpful?
Yes
No
Thursday, June 25th, 2020 AT 11:22 AM
Tiny
COOLOLDS85
  • MEMBER
  • 173 POSTS
What about the coolant temperature sensor? That wouldn't cause a bad sensor to keep dropping coolant temperature like that should it?
Was this
answer
helpful?
Yes
No
Thursday, June 25th, 2020 AT 12:06 PM
Tiny
ASEMASTER6371
  • MECHANIC
  • 52,796 POSTS
No, all that the sensor does is look at the level in the surge tank. That is why it goes out when you added coolant.

Roy

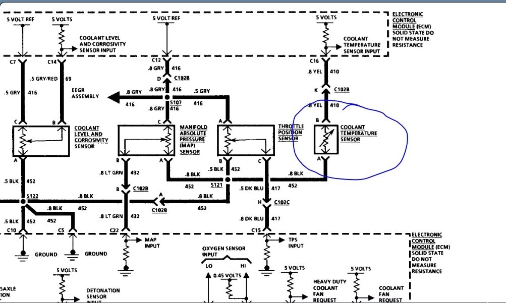
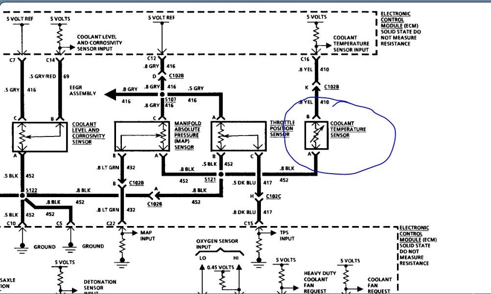
CIRCUIT DESCRIPTION:

The Coolant Level Sensor is a solid state module that monitors coolant level. It is located at the right hand radiator tank, and senses coolant by means of two probes that protrude into the coolant.

When the coolant is at the proper level, the coolant level signal at the ECM is pulled low (0-3 volts). When the coolant level is low, the signal at the ECM will be high (4-5 volts) and the ECM will turn "ON" the low coolant light.

TEST DESCRIPTION: Numbers below refer to circled numbers on the diagnostic chart.

1. This test will confirm if the coolant light is "ON" because of low coolant, and if Codes 14, 26, or 32 are "ON". They should be repaired first because they share common grounds.

2. This test confirms that the ECM is controlling the coolant level light. By jumpering CKT 69 to ground, this will pull the ECM signal low and turn out the coolant light. This confirms that the sensor ground CKT 452 is open between the ECM and coolant level sensor.

3. If customer complaint was "light never comes "ON", this test will determine if it is ECM or bulb check circuit related.

DIAGNOSTIC AIDS

The coolant level sensor shares a common sensor ground (CKT 452) with the EGR, map and coolant temperature sensor, an intermittent at any of these connections could cause the coolant level light to come "ON". If coolant level was low, and light was not "ON, " or owners complaint was "light never comes "ON" with low coolant, " replace sensor.
Was this
answer
helpful?
Yes
No
Thursday, June 25th, 2020 AT 12:18 PM
Tiny
COOLOLDS85
  • MEMBER
  • 173 POSTS
I was not referring to the coolant level sensor that connects to the radiator. I was referring to the coolant temperature sensor that screws into the intake manifold, that measures engine temperature. A good working sensor is to be 200 ohms. I received 0.1 ohms.
Was this
answer
helpful?
Yes
No
Thursday, June 25th, 2020 AT 1:23 PM
Tiny
ASEMASTER6371
  • MECHANIC
  • 52,796 POSTS
That resistance will change varying on engine temperature.

The resistance goes down when it the coolant is hot.

https://www.2carpros.com/articles/how-a-coolant-temperature-sensor-works

Can you check for 5 volts to it?

When you remove the connector with the key on, does the cooling fans come on?

Roy

The engine coolant temperature sensor is a thermistor that is located in the engine coolant flow. When the coolant temperature is low, the sensor produces a high resistance. When the coolant temperature is high, the sensor produces a low resistance.

The ECM sends a 5.0 volt signal to the coolant temperature sensor through a resistor in the computer and measures the voltage. The voltage will be high or low depending on coolant temperature. By varying the voltage the computer will sense engine coolant temperature.

Was this
answer
helpful?
Yes
No
Thursday, June 25th, 2020 AT 2:07 PM
Tiny
COOLOLDS85
  • MEMBER
  • 173 POSTS
Fans do not come on with key on when connector is remove. I did get around 6 volts.
Was this
answer
helpful?
Yes
No
Thursday, June 25th, 2020 AT 3:32 PM
Tiny
ASEMASTER6371
  • MECHANIC
  • 52,796 POSTS
6 volts to where?

can you give me the code that keep setting?

https://www.2carpros.com/articles/checking-a-service-engine-soon-or-check-engine-light-on-or-flashing

I attached a diagram for you to view. Can you verify power to the fuses circled?

Roy
Was this
answer
helpful?
Yes
No
Thursday, June 25th, 2020 AT 4:06 PM
Tiny
COOLOLDS85
  • MEMBER
  • 173 POSTS
There is no codes setting. It's just the low coolant light that keeps coming on saying it's low on coolant. I did some research and I think the low coolant light keeps going on because the level sensor is bad. As for the temperature being low, you might be right about the thermostat being a problem. I only got 0.1 ohms on the temp sensor. My apologizes for the 6 volt. I am going to try to replace the thermostat and level sensor.
Was this
answer
helpful?
Yes
No
Thursday, June 25th, 2020 AT 4:35 PM
Tiny
ASEMASTER6371
  • MECHANIC
  • 52,796 POSTS
No, the level sensor has no effect on the coolant sensor at all.

Yes, change the thermostat as I suggested in my previous post.

You could try replacing the coolant sensor. As I stated, the resistance is high when it is cold and low when it is hot.

Roy
Was this
answer
helpful?
Yes
No
Thursday, June 25th, 2020 AT 4:38 PM
Tiny
COOLOLDS85
  • MEMBER
  • 173 POSTS
I read your one post where you said, If coolant level was low, and light was not "on, " or owners complaint was "light never comes "on" with low coolant, " replace sensor.

What if coolant level is not low but low coolant light comes on? Than when top off the radiator it goes off? Couldn't the light be going on because the computer is confused, the sensor keeps thinking it's low on coolant, but it's really not?

I had a similar issue like this before where the low coolant light would keep triggering on, but the coolant level was not low. It turned out to be it was the level sensor.
Was this
answer
helpful?
Yes
No
Thursday, June 25th, 2020 AT 4:52 PM
Tiny
ASEMASTER6371
  • MECHANIC
  • 52,796 POSTS
You may have separate issues.

If the coolant is low, then the light will come on. It goes off when the level is above the sensor.

The coolant light will not come on from the sensor itself. It will set a code with the check engine light.

I would replace the level sensor anyway as I suggested in the beginning. That should take care of the light. The engine running cool is another issue that hopefully will resolve the low temperature issue you have.

Roy
Was this
answer
helpful?
Yes
No
Thursday, June 25th, 2020 AT 5:10 PM
Tiny
COOLOLDS85
  • MEMBER
  • 173 POSTS
Thanks Roy, I like to be safe than sorry when replacing parts so will not have to deal with it on the future, even if I am working on a customers car. I will get back to you and keep in touch to let you know how things work out.
Was this
answer
helpful?
Yes
No
Thursday, June 25th, 2020 AT 5:31 PM
Tiny
ASEMASTER6371
  • MECHANIC
  • 52,796 POSTS
You are welcome.

Always glad to help.

Roy
Was this
answer
helpful?
Yes
No
Thursday, June 25th, 2020 AT 5:35 PM
Tiny
COOLOLDS85
  • MEMBER
  • 173 POSTS
Hi Roy, replacing the coolant level sensor fixed the low coolant light from coming back on. I also did replace the coolant temperature sensor and the thermostat. The coolant temperature on the scan tool rises at idle, but when I drove it, it begins to lower. Hoses are rock hard solid after engine gets hot so I know there isn’t air in the system. I also replaced radiator cap. Any ideas why it isn’t rising when I drive it?
Was this
answer
helpful?
Yes
No
Sunday, July 12th, 2020 AT 11:12 AM
Tiny
ASEMASTER6371
  • MECHANIC
  • 52,796 POSTS
The temperature should drop while driving due to the air flow through the radiator and the condenser.

That is normal.

I do not see any issue at this point.

Roy
Was this
answer
helpful?
Yes
No
Sunday, July 12th, 2020 AT 11:23 AM
Tiny
COOLOLDS85
  • MEMBER
  • 173 POSTS
That's what I was thinking, due to ram air from the radiator.
Thanks for your help, Roy.
Was this
answer
helpful?
Yes
No
Sunday, July 12th, 2020 AT 2:35 PM
Tiny
ASEMASTER6371
  • MECHANIC
  • 52,796 POSTS
You are welcome.

Always glad to help.

Roy
Was this
answer
helpful?
Yes
No
Sunday, July 12th, 2020 AT 2:49 PM

Please login or register to post a reply.