Tuesday, October 13th, 2015 AT 1:56 PM
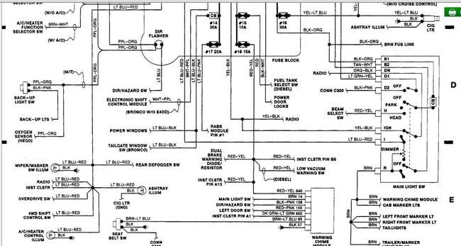
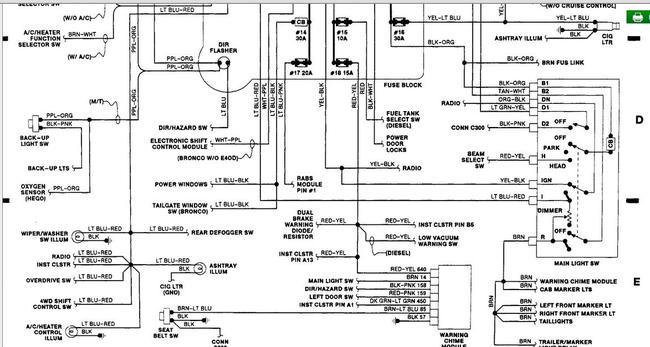
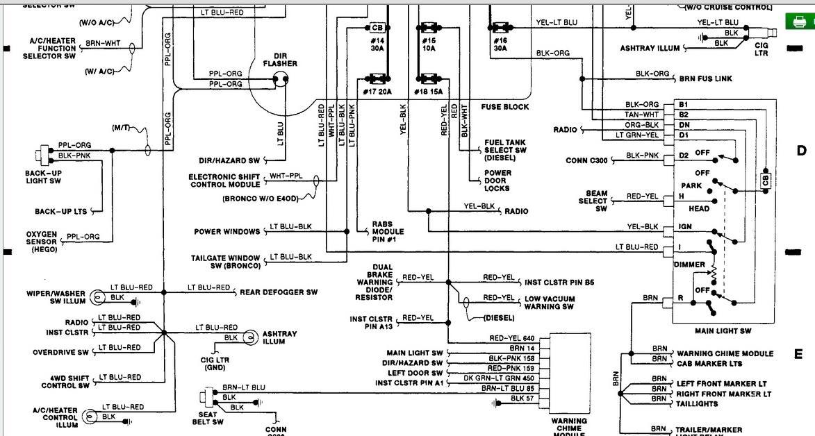
Oil and coolant temp sender units have been changed. Instrument cluster has been changed with known good one. Cool ant and oil gauges still read dead. All low. No sweep.







