HOME
ASK A QUESTION
REPAIR GUIDES
BECOME A MEMBER
LOG IN
Login with Facebook
OR
Remember me
NOT A MEMBER?
FORGOT PASSWORD?
CONTACT US
PRIVACY POLICY
TERMS AND CONDITIONS
☰
Home
Chevrolet
Cavalier
General
Coilwire
OTIS666
MEMBER
1985 CHEVROLET CAVALIER
0.5L
4 CYL
2WD
AUTOMATIC
10,000 MILES
Where does it go?
Wednesday, October 19th, 2016 AT 3:53 PM
3 Replies
AL514
MECHANIC
5,570 POSTS
What are you trying to repair? Can you give me some more detail? I will show you the correct wiring for your coil and spark plugs if needed.
Was this
answer
helpful?
Yes
No
Thursday, October 20th, 2016 AT 2:50 AM
AL514
MECHANIC
5,570 POSTS
And this engine is either a 2.0Liter or 2.8L, can you let me know this as well please?
Was this
answer
helpful?
Yes
No
Thursday, October 20th, 2016 AT 2:52 AM
AL514
MECHANIC
5,570 POSTS
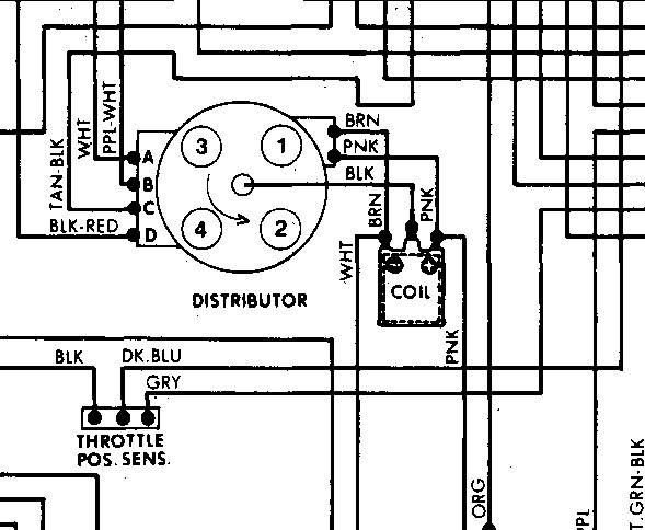
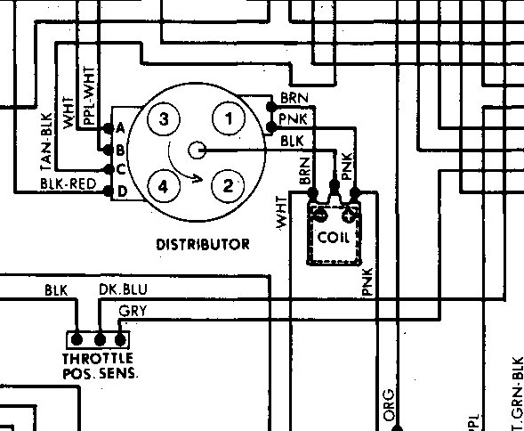
The coil wire for the 2.0liter engine goes directly to the middle of the distributer cap (center post).
Image (Click to make bigger)
Was this
answer
helpful?
Yes
No
Thursday, October 20th, 2016 AT 3:00 AM
Please
login
or
register
to post a reply.
Related General Content
GUIDE
Inquire Here
Ask a Car Question. It's Free!
Driver Tips and Safety Information
Car Maintenance and Service Procedures
Clunking Sound