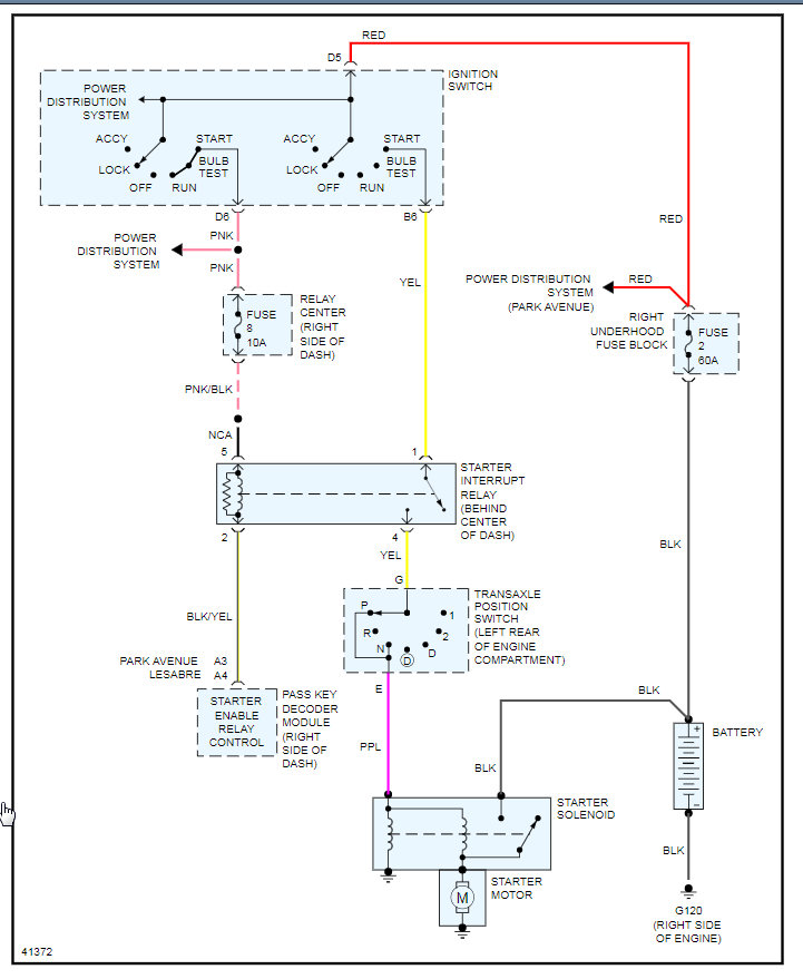
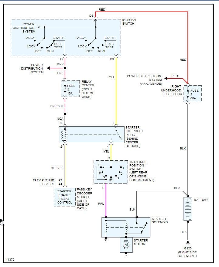
Thursday, March 5th, 2020 AT 4:01 PM
So I had it coded yesterday, Came up with 22 throttle position sensor, 33 Mass air flow sensor and 45 O2 sensor reading rich. Does anybody know what might cause this combination of codes? The car start good and idles fine, It starts missing when I put it under a load. Either giving it a lot of gas or going up a hill.















