Codes P0217 and P4800?

Tiny
BHAMDOC1973
  • MEMBER
  • 2012 FORD FOCUS
  • 4 CYL
  • AUTOMATIC
  • 122,000 MILES
Engine runs okay, has codes p0217, p4800?
Sunday, October 23rd, 2022 AT 2:58 PM

2 Replies

Tiny
BORIS K
  • MECHANIC
  • 836 POSTS
Hello,

P0217
The P0217 code means that the engine is or was overheating and should be turned off as soon as possible.

First ensure that the engine is not overheating, that there is sufficient coolant in the reservoir and that the cooling fans are working when the engine is hot. Inspect the cooling system for possible leaks.

As you have a diagnostic tool check the live data for the EGT, engine coolant temperature sensor. Ensure that the reading is plausible when cold, meaning it should read ambient temperature when then engine has not been running for several hours.

https://www.2carpros.com/articles/symptoms-of-a-bad-coolant-temperature-sensor
and
https://www.2carpros.com/articles/engine-cooling-system.

I am sure that P4800 is a typo and should read P0480.
P0480 is a diagnostic trouble code (DTC) for "Cooling Fan 1 Control Circuit Malfunction".

Possible causes:
Faulty fan control relay
Fan control relay harness is open or shorted
Fan control relay circuit poor electrical connection
Faulty cooling fan 1
Fan cooling fan harness is open or shorted
Fan cooling fan circuit poor electrical connection
Faulty Powertrain Control Module (PCM)

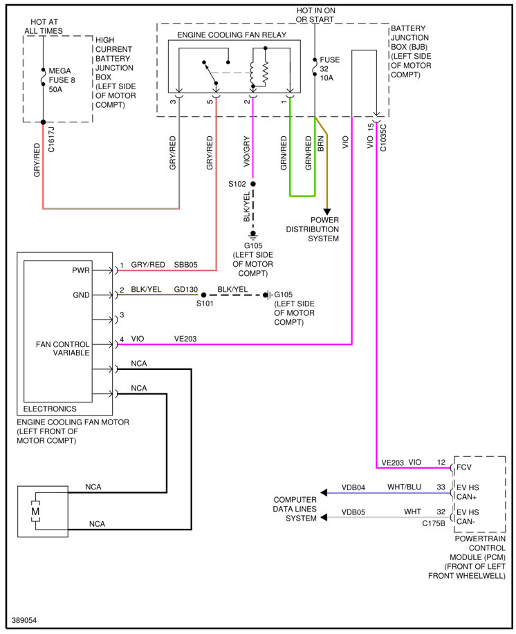
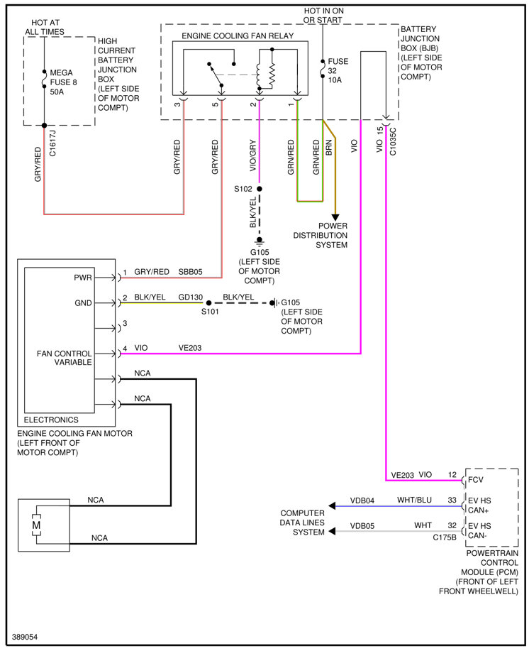
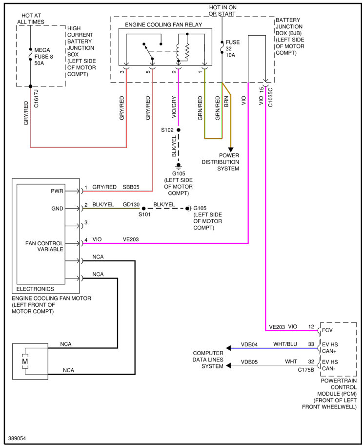
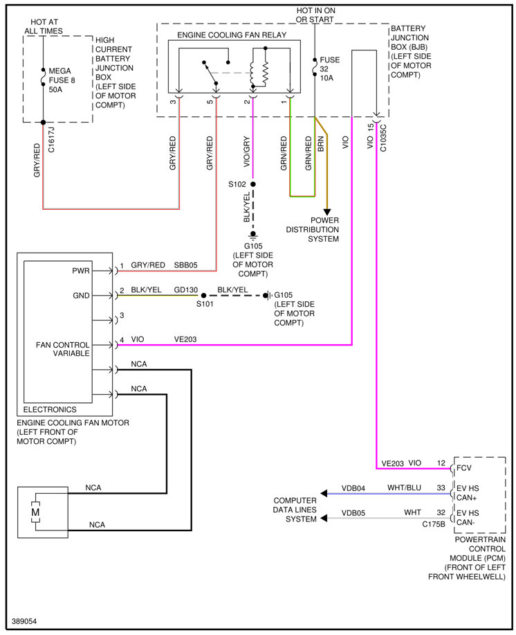
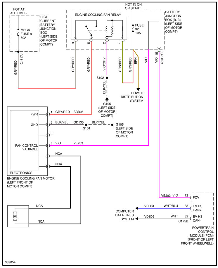
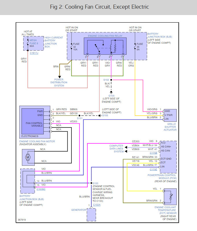
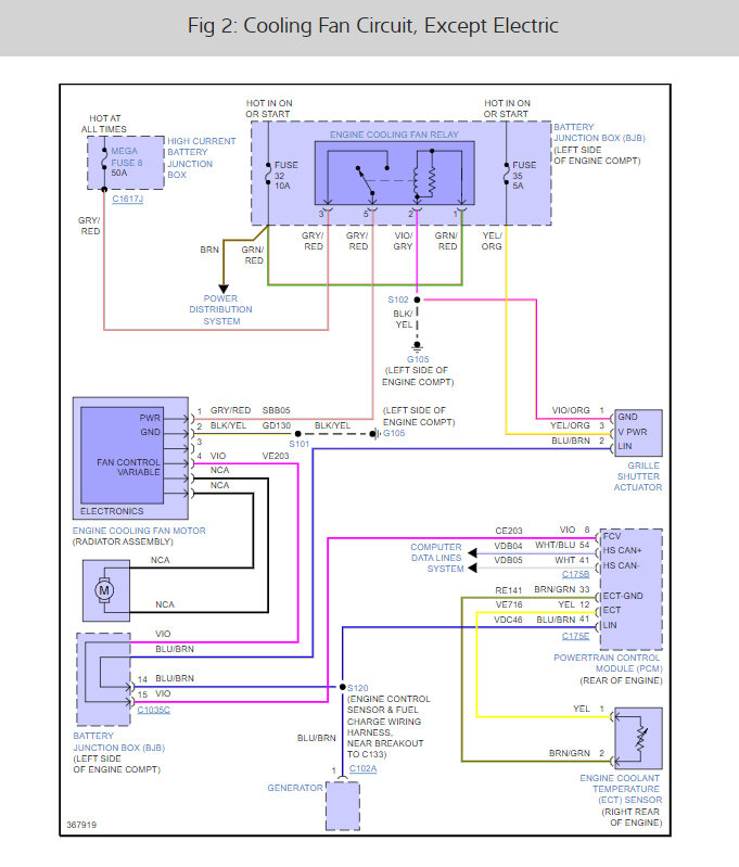
Suggest to first check that fuse F32, 10A, and Mega fuse 8, 50A, are intact.
See image below

How to test a fuse:
https://www.2carpros.com/articles/how-to-check-a-car-fuse

Hope this helps.
Cheers, Boris

Was this
answer
helpful?
Yes
No
Monday, October 24th, 2022 AT 9:34 AM
Tiny
KEN L
  • MASTER CERTIFIED MECHANIC
  • 55,097 POSTS
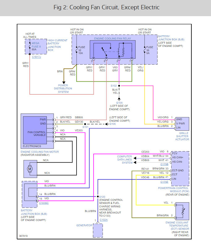
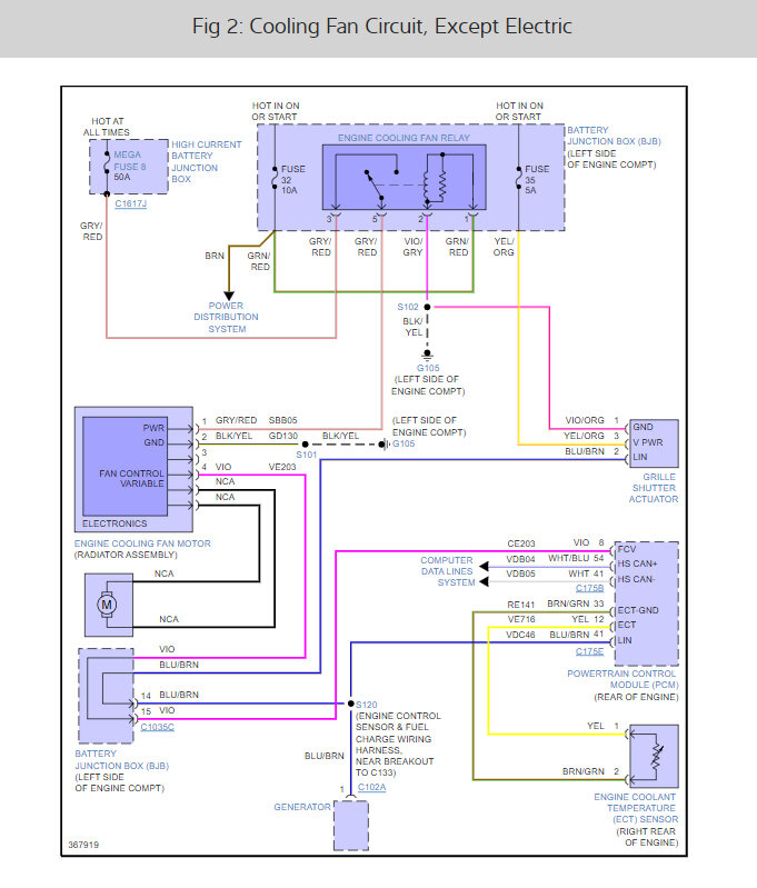
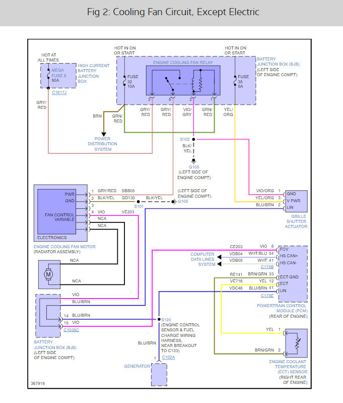
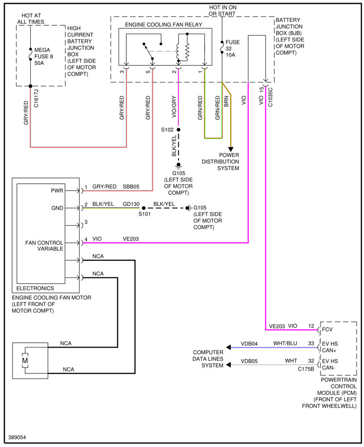
The P0217 code engine was overheating. P0480 refers to a malfunction of the cooling fan control circuit. So, this is straightforward. start the engine up and turn the A/C on the radiator fan should come on if not I would test for power and ground at the fan motor. This fan motors go out all the time. here is a guide to help with the test and the cooling fan wiring diagrams so you can see how the system works and which wires to test:

https://www.2carpros.com/articles/how-to-use-a-test-light-circuit-tester

Check out the images (below). Let us know what happens and please upload pictures or videos of the problem.
Was this
answer
helpful?
Yes
No
Monday, October 24th, 2022 AT 9:36 AM

Please login or register to post a reply.