I could not find an answer to my problem therefore I'll post.
Recently I had a little muffler break, and the muffler shop took care of it. I haven't smelled any exhaust in the cab with my windows up while I'm sitting stationary everything looks really good down below.
It's been a couple of weeks and suddenly when I turn it on first thing in the morning or I'm idling at a stoplight, or a stop sign the service engine soon light comes on. Once I get moving down the road in about 5 minutes it's gone but sometimes, I have to drive it for like an hour and about that time if I go up and down a hill left and right hit a bump or a pothole the light will come on for about a minute and then go off. This kept me thinking it was a loose connection because left right up down hit a bump and it comes on and then it goes off, but this is long after I have been idling somewhere.
I've gone to several shops, and they just throw their hands up so I'm here on bended knee for some help.
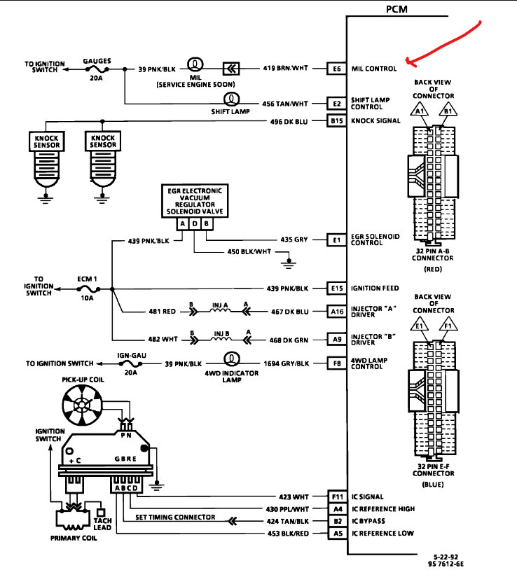
My neighbor used the obd1 and he came up with a code 53 and he's scratching his head as well and he's worked as a mechanic for 40 years.
So, thank you so much.
Monday, August 21st, 2023 AT 10:10 AM









