Tuesday, November 3rd, 2020 AT 11:44 AM
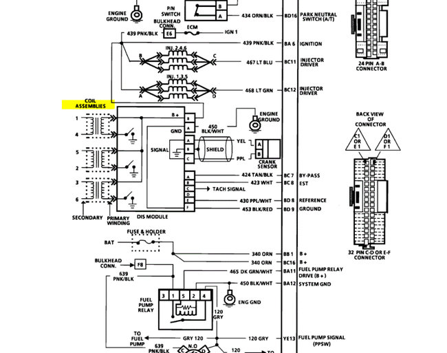
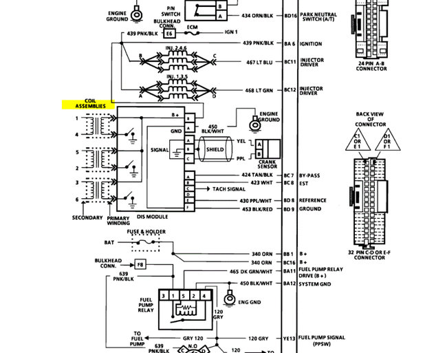
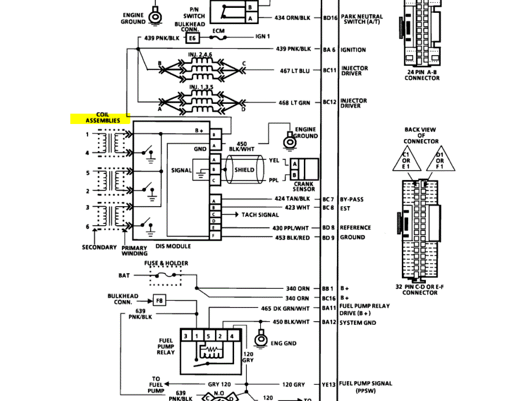
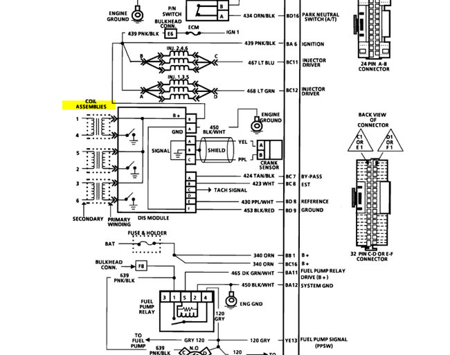
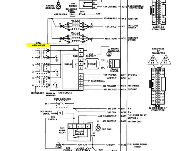
Car shut off at work hit with starting fluid and fired, ran for a couple weeks and wouldn't start one morning. Has Schrader valve for fuel pressure no gauge, but seems okay, xhk spark at a plug and no spark, but I read a code 43 wouldn't disable it that it should start. I as well no scanner but easily read the code 43. I just bought a meter. So what is the order of operations or what are you thinking? Wiring is not great overall but a sound car.






