Will not start. No turn over. No clicking?

Tiny
LAYNEGIRVIN
  • MEMBER
  • 2006 CHRYSLER TOWN AND COUNTRY
  • 6 CYL
  • 2WD
  • AUTOMATIC
  • 72,000 MILES
Will not start. No turn over. No clicking. Sometimes it starts. Sometimes it does not start.
Monday, May 10th, 2010 AT 8:10 PM

6 Replies

Tiny
BMRFIXIT
  • MECHANIC
  • 19,053 POSTS
Check battery terminals
remove check clean and tighten

if all OK suspect bad starter
Was this
answer
helpful?
Yes
No
-2
Monday, August 31st, 2020 AT 1:05 PM
Tiny
LAYNEGIRVIN
  • MEMBER
  • 4 POSTS
Thanks. New battery. Clean connections. Rebuilt starter. What else?
Was this
answer
helpful?
Yes
No
+2
Monday, August 31st, 2020 AT 1:05 PM
Tiny
BMRFIXIT
  • MECHANIC
  • 19,053 POSTS
Many many more (ignition switch ,BCM ,security system ,relay,wiring harness ,neutral safety switch ,PCM )

when it fail to start only the starter that does not engage or no light on dash
try and wiggle the key in the switch if that help suspect switch

place the shifter in neutral
if that work suspect Park switch

check starter relay in under hood relay box

Heres a guide on your starter not working.. it will help

https://www.2carpros.com/articles/starter-not-working-repair

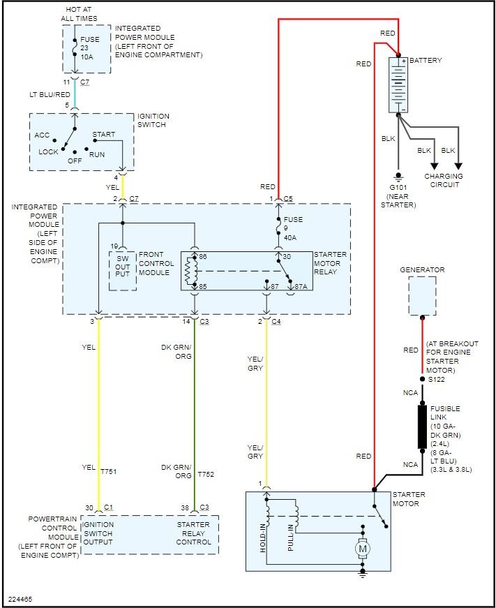
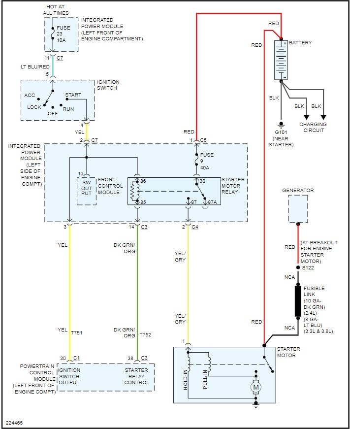
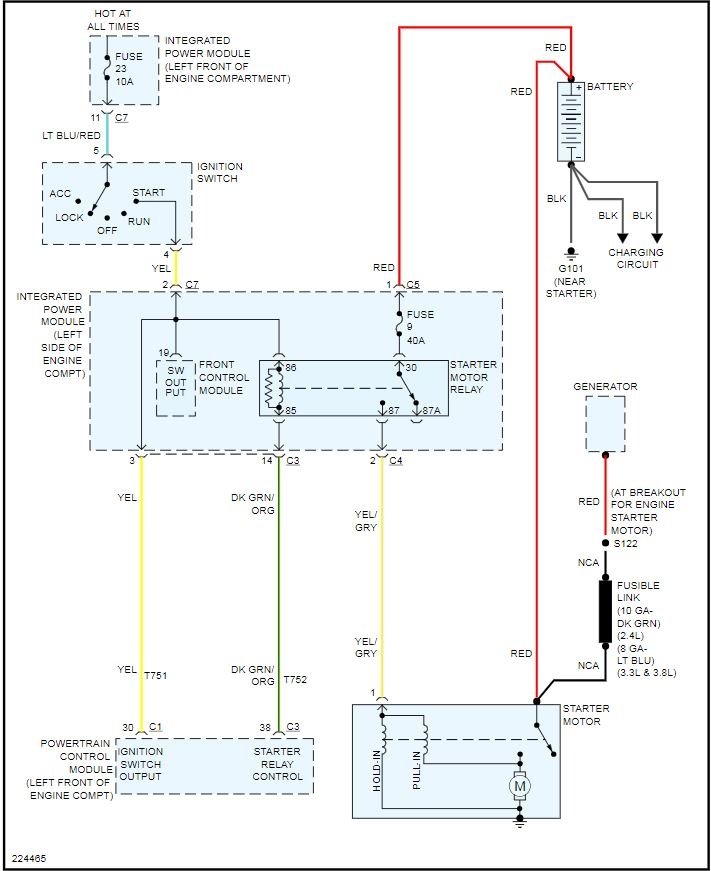
Attached below is the wiring diagram for your starting circuit
Was this
answer
helpful?
Yes
No
Monday, August 31st, 2020 AT 1:05 PM
Tiny
LAYNEGIRVIN
  • MEMBER
  • 4 POSTS
What is BCM? What is PCM? Tried in neutral. No start. Always full power. All lights, dvd player, electric door. Thanks for your replies/help!
Was this
answer
helpful?
Yes
No
Monday, August 31st, 2020 AT 1:05 PM
Tiny
BMRFIXIT
  • MECHANIC
  • 19,053 POSTS
BCM body control module
PCM main van computer

have a helper hold it in start position for you as you check the small wire at the starter (S) terminal for power

also open hood and beside the battery locate relay box
check for starter relay Mark it and switch it with another similar relay and then try if it start replace the marked relay
Was this
answer
helpful?
Yes
No
Monday, August 31st, 2020 AT 1:05 PM
Tiny
LAYNEGIRVIN
  • MEMBER
  • 4 POSTS
Thanks for all your help!
Was this
answer
helpful?
Yes
No
Monday, August 31st, 2020 AT 1:05 PM

Please login or register to post a reply.