1996 Chrysler Town and Country 6 cyl Two Wheel Drive Automatic
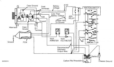
Van just stopped running when returning home one night, no service engine soon light, no computer codes stored, we removed alternator and had it checked, it passed, no problems, had the the battery tested it had 1.8 volts, bought a new battery, was dead the next morning. I looked it up and was also told that the computer was bad, that it wasn't reading the voltage and would not allow the battery to charge, so I needed a new computer, however, the new computers are not enterchangeable. What is going on and how can I fix this on pennies. I was wondering if it's possible to connect a voltage regular from the alternator to the batery, bypassing the computor, to keep the battery charged seeing as the computor isn't giving any codes it acts as if it doesn't know that there is a problem.
Saturday, November 28th, 2009 AT 3:12 PM




