Sorry, didn't re-read. It wouldn't have anything to do with it.
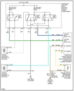
Did you check the maxi fuses ( large fuse that looks like it is on steroids) in the underhood fuse box?
Right front of the engine compartment? I know you said you checked the fuses, but want to re-affirm the right ones.

Friday, January 12th, 2007 AT 1:35 PM