1994 Chevy Suburban Ignition

Tiny
DOCVFR
  • MEMBER
  • 1994 CHEVROLET SUBURBAN
  • V8
  • 2WD
  • AUTOMATIC
  • 210,000 MILES
Vehicle wont start. All lights and electrical components seem to be functioning. When the problem first occured. I could pull on the positive battery cable and when the key is turned, the truck would start. Now that wont happen. I have replaced both battery terminals and tried to jump the car. When the key is turned there is only a single click, and nothing more.

Dan
Friday, December 14th, 2007 AT 3:19 PM

1 Reply

Tiny
RASMATAZ
  • MECHANIC
  • 75,992 POSTS
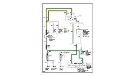
Could be a starter problem. Check the 5amp fuse see below-if okay have helper hold key to start position and look for battery voltage on the purple wire at starter solenoid.


https://www.2carpros.com/forum/automotive_pictures/12900_fuse_5amp_1.jpg




https://www.2carpros.com/forum/automotive_pictures/12900_starter_circuit_2.jpg

Was this
answer
helpful?
Yes
No
Friday, December 14th, 2007 AT 3:51 PM

Please login or register to post a reply.