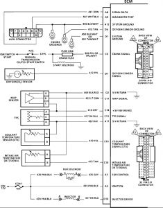
1991 Chevy S-10 4 cyl Two Wheel Drive Manual
What color is the wire that actually comes out of the ecm that hooks up to the ect? I know the wire coming out of the ect is green, but need to know what color the wire is and where it is located on the connector that hooks up to the ecm. This truck has a 2.5L 4 cylinder.
Monday, January 5th, 2009 AT 8:34 PM


