Sunday, March 8th, 2009 AT 3:43 PM
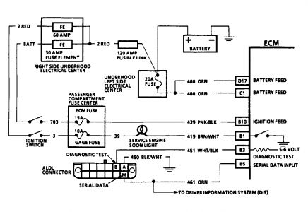
I own a monte carlo z34 & my check engine light is on. TThe Hayns repair manual I have says I need a code reader but I went to have it read at autozone & they tell me that all I have to do is jump the two terminals. I told the guy I tried that & it didn't work that was why I went down there! So how do I retieive the codes? I have a reader now but it don't fit the terminal. So now what? Any help at this point is welcome.



