Car does not start

Tiny
ESTEBANELO
  • MEMBER
  • 1998 CHEVROLET LUMINA
  • 6 CYL
  • 2WD
  • AUTOMATIC
  • 170,000 MILES
I stop to put gas and when tried to start the car again didn't start. I tripped from the starter and it did run but after few second when off.
Wednesday, May 19th, 2010 AT 3:45 PM

36 Replies

Tiny
RASMATAZ
  • MECHANIC
  • 75,992 POSTS
Hi estebanelo,

Do below to determine if its fuel or spark problem

Get a helper disconnect a spark plug wire or 2 and ground it to the engine at least 3/16 away from ground-have helper crank engine over-do you have a snapping blue spark? If so-you have a fuel related problem, check the fuel pressure to rule out the fuel filter/fuel pump/pressure regulator and listen to the injector/s are they pulsing or hook up a noid light. No snapping blue spark continue to troubleshoot the ignition system-power input to the coil/coil packs, coil's resistances, distributor pick-up coil, ignition control module, cam and crank sensors and computer.
Was this
answer
helpful?
Yes
No
Wednesday, May 19th, 2010 AT 3:57 PM
Tiny
ESTEBANELO
  • MEMBER
  • 2 POSTS
The car start when tripped from the start, but goes off after few seconds, if I try to started with the key it wound make any noise at all.
Was this
answer
helpful?
Yes
No
Wednesday, May 19th, 2010 AT 4:04 PM
Tiny
RASMATAZ
  • MECHANIC
  • 75,992 POSTS
Check and test the park and neutral switch and ignition switch make sure the battery and connection are good.
Was this
answer
helpful?
Yes
No
Wednesday, May 19th, 2010 AT 4:22 PM
Tiny
ESTEBANELO
  • MEMBER
  • 2 POSTS
I already check all that and were found okay.
Was this
answer
helpful?
Yes
No
Wednesday, May 19th, 2010 AT 5:06 PM
Tiny
RASMATAZ
  • MECHANIC
  • 75,992 POSTS
I try to started with the key it wound make any noise at all.

If you're trying to say it won't crank over when you turn the key to starting position-check and test the theft deterrent relay and the theft deterrent module located behind the dash above the glove box.


https://www.2carpros.com/forum/automotive_pictures/12900_atd_1.jpg

Was this
answer
helpful?
Yes
No
Wednesday, May 19th, 2010 AT 5:19 PM
Tiny
ANGELS810
  • MEMBER
  • 3 POSTS
  • 1998 CHEVROLET LUMINA
  • 6 CYL
  • FWD
  • AUTOMATIC
  • 260,000 MILES
My 1998 chevy lunina car sputtered and stopped just short of my driveway. I tried to restart but everytime I went to turn into the driveway it stopped again. My husband went out the next morning to try to restart it It almost did then cut out. He tried it again and there was nothing. So he put in a new starter, battery fuel relay switch, map ssensor and still nothing. The starter gets hot when he attempted to start it twice what is happening?
Was this
answer
helpful?
Yes
No
Sunday, April 26th, 2020 AT 3:14 PM (Merged)
Tiny
RASMATAZ
  • MECHANIC
  • 75,992 POSTS
What is it doing/ Cranking over and will not start or just won't crank at all/nothing when you turn key to starting position-when key at run do you see all the idiots lite that normally comes on?
Was this
answer
helpful?
Yes
No
Sunday, April 26th, 2020 AT 3:14 PM (Merged)
Tiny
ANGELS810
  • MEMBER
  • 3 POSTS
When key is on all idiot lights are on my radio plays the dome lt is lit the headllights are bright and the horn works
Was this
answer
helpful?
Yes
No
Sunday, April 26th, 2020 AT 3:14 PM (Merged)
Tiny
RASMATAZ
  • MECHANIC
  • 75,992 POSTS
Could be a blown fusible link the starter, starter relay, clutch switch/park and neutral switch/transmission position switch and ignition switch assuming the battery and connections are good. Note:If it doesn't apply disregard.
Was this
answer
helpful?
Yes
No
+1
Sunday, April 26th, 2020 AT 3:14 PM (Merged)
Tiny
ANGELS810
  • MEMBER
  • 3 POSTS
Where is the starter relay located?

I put in 2 used starters--both seemingly bad and 2 new ones (i had taken one back and had it checked and it was definitely bad--had this last one checked before I took it home and it tested good) checked fuses all good thought of the ignition switch which is located in the column right? But my husband is reluctant to try that. Not sure where transmission position switch is located. Thought also of the ignition coils No one seems to know why the starter gets hot after trying to start it once or twice.
Everything happened so suddenly--no warning noise
Was this
answer
helpful?
Yes
No
Sunday, April 26th, 2020 AT 3:14 PM (Merged)
Tiny
TECH9
  • MEMBER
  • 2 POSTS
  • 1998 CHEVROLET LUMINA
  • 6 CYL
  • 2WD
  • AUTOMATIC
  • 65,000 MILES
When we try to startup our Lumina. The engine doesn't crank at all. The dash lights come on but nothing happens when we turn the key.
First time I thought the car might have been out of gear so I moved the shift to N. Then back to park and the car started up.
This happen intermittanly for a month.
Each time I could get it started by doing the above method. Sometimes but not always.
Sometimes it would just start by trying for a couple of minutes.
That was last summer. 10 months past and it never happens again. Forgot about it until the other day.
My wife tries to go to work and she can't get it started. Calls me. I try first time and it starts up.
Happens again. This time I can't get it started.
Go get my keys, try it and it starts up.
Any ideas will be appreciated.
Thanks
Was this
answer
helpful?
Yes
No
+1
Sunday, April 26th, 2020 AT 3:15 PM (Merged)
Tiny
JDL
  • MECHANIC
  • 16,098 POSTS
My first thought was the neutral switch. Second, the theft system. When it refuses to start, is the theft lite doing anything?
Was this
answer
helpful?
Yes
No
+1
Sunday, April 26th, 2020 AT 3:15 PM (Merged)
Tiny
TECH9
  • MEMBER
  • 2 POSTS
Thanks for the quick reply.

When you mentioned security system, I broke out the owners manuel. The cars comes equipped with a security key. If it is damaged or the wrong key, it will shut down the starter and fuel systems for about 3 minutes. That's why it started when I switched keys.
I believe that's the problem.

Thanks for your help.
Was this
answer
helpful?
Yes
No
+1
Sunday, April 26th, 2020 AT 3:15 PM (Merged)
Tiny
JDL
  • MECHANIC
  • 16,098 POSTS
Sounds like you got it going your way.
Was this
answer
helpful?
Yes
No
Sunday, April 26th, 2020 AT 3:15 PM (Merged)
Tiny
NIMTZ
  • MEMBER
  • 2 POSTS
  • 1998 CHEVROLET LUMINA
Engine Performance problem
1998 Chevy Lumina

I love my little Lumina. Back last fall I started having problems with it. It would run fine to work, when I'd leave at the end of the day it wouldn't start. Once it's jumped it would run just fine for a couple of weeks. Then it started happening more often. It's been to the garage several times. They put in a new battery. Tested a few other things, everything checks out good. The last time for about 10 days, they took the car to another garage that has GM software and hooked the car to that. They can't find anything wrong. Now it's happening almost every day. There are lights, radio, windsheild wipers, everything, it just won't start. So I have 2 garages of mechinics that can't find the problem, anyone have any ideas?

Thanks
Was this
answer
helpful?
Yes
No
+1
Sunday, April 26th, 2020 AT 3:15 PM (Merged)
Tiny
RENAUDTN
  • MECHANIC
  • 636 POSTS
Is your security light blinking when it happens?
If so you could have a problem with your VATS system (theft deterrent system).
Here is the link to a website that will show you how to bypass this system:

https://www.2carpros.com/articles/mitchell1eautorepair-car-repair-manuals

Good luck.
Was this
answer
helpful?
Yes
No
+1
Sunday, April 26th, 2020 AT 3:15 PM (Merged)
Tiny
NIMTZ
  • MEMBER
  • 2 POSTS
Thanks for the help, but there is no security system on the car.
Was this
answer
helpful?
Yes
No
Sunday, April 26th, 2020 AT 3:15 PM (Merged)
Tiny
HATERASS
  • MEMBER
  • 1 POST
  • 1998 CHEVROLET LUMINA
  • 6 CYL
  • FWD
  • AUTOMATIC
  • 242,000 MILES
Will not crank. Replaced battery, replaced starter.
Lights work, locks work. When you turn key. Nothing; no juice to starter; but current is working throughout car. HELP!
Was this
answer
helpful?
Yes
No
Sunday, April 26th, 2020 AT 3:16 PM (Merged)
Tiny
RASMATAZ
  • MECHANIC
  • 75,992 POSTS
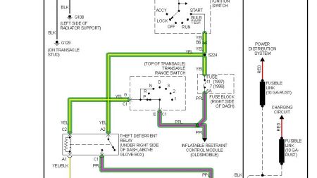
Check no.7 fuse 5amp, transaxle range switch and theft deterrent relay-


https://www.2carpros.com/forum/automotive_pictures/12900_transaxle_range_switch_1.jpg

Was this
answer
helpful?
Yes
No
Sunday, April 26th, 2020 AT 3:16 PM (Merged)
Tiny
ROOSTJA
  • MEMBER
  • 3 POSTS
  • 1998 CHEVROLET LUMINA
  • 6 CYL
  • FWD
  • AUTOMATIC
  • 120,000 MILES
I have a 1998 Chevy Lumina, it has been extremely cold here, -20 degrees I went to start the car in the morning. It turned over slow but started I went inside to let in warm up. When I came back out the car had quit. It would not fire again, so I let it sit. The next morning the exact same thing, everyday since I try it turns but will not fire up. What do you suggest I do?
Was this
answer
helpful?
Yes
No
Sunday, April 26th, 2020 AT 3:16 PM (Merged)

Please login or register to post a reply.