Starter doesn't work

Tiny
BDAKIN01
  • MEMBER
  • 1989 CHEVROLET CORVETTE
  • V8
  • 2WD
  • AUTOMATIC
  • 200,000 MILES
I had to replace the positive battery cable on my 89 corvette. Car started and ran fine before. I was pulling on the positive cable to get some slack and I heard a popping noise after that it would not start (no cranking at all) thought I had broke the cable. So I replaced the cable and nothing happened, still no crank. Battery is new, lights come on etc. But no cranking. Checked starter connects, everything seems to be fine.

I have been told it might be the alarm or a fuse and I would have to take it to a dealer, but not quite sure where to start.

Thoughts?

Thanks
Tuesday, June 15th, 2010 AT 11:33 AM

17 Replies

Tiny
DOCFIXIT
  • MECHANIC
  • 18,828 POSTS
Hi
Was there physical damage to old cable? Take a test light place on solenoid connection have helper start does it light?
Let me know
Was this
answer
helpful?
Yes
No
Tuesday, June 15th, 2010 AT 12:19 PM
Tiny
BDAKIN01
  • MEMBER
  • 2 POSTS
Tried that, no light.
Was this
answer
helpful?
Yes
No
Tuesday, June 15th, 2010 AT 12:56 PM
Tiny
2CARPRO JACK
  • MECHANIC
  • 11,533 POSTS
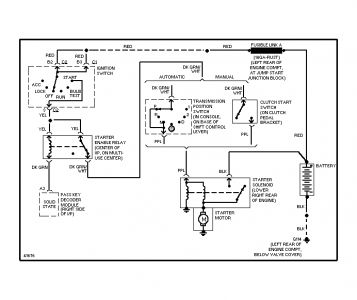
If you hearda pop you may have damaged one of the fusible links off the positive feed.There should be a bundle of them next to/behind the battery, get out your test light and be sure there is power on both sides of all of them


https://www.2carpros.com/forum/automotive_pictures/1639_vette_1.jpg

Was this
answer
helpful?
Yes
No
-2
Wednesday, June 16th, 2010 AT 3:21 PM
Tiny
MMERTINS
  • MEMBER
  • 2 POSTS
  • 1970 CHEVROLET CORVETTE
  • 5.6L
  • V8
  • 2WD
  • AUTOMATIC
  • 123,000 MILES
I installed a new interior with that, a refurbished wiring harness out of a 74 corvette. When I tried to start the car, nothing happened. I checked the voltage to the starter, 12 volts. The voltage dropped to 7 volts with the ignition in the on position and start position as well. I also checked the voltage at the coil as well, same story, 7 volts. I thought it was the neutral safety switch and tried to start the car in neutral, still nothing.
Could a bad switch cause this voltage drop or is it something else? All the grounds have been serviced and are in good condition. How do you go about checking the leads coming into the switch to make sure they are working correctly? Is there a separate ground for the switch? I am not sure what is going on, frustrated beyond belief! Any input that you have would be greatly appreciated. Thank-you
Mike Mertins
Was this
answer
helpful?
Yes
No
Monday, December 3rd, 2018 AT 5:19 PM (Merged)
Tiny
CARADIODOC
  • MECHANIC
  • 34,489 POSTS
Are you saying all you turned on was the ignition switch and then you had only seven volts on the larger starter terminal? You have either a bad battery or a dirty / loose cable connection. Start by measuring the voltage right on the battery posts. You should have the normal top-post battery, not GM's side terminal disaster. Measure the voltage right on the posts, not the cable clamps. If you find seven volts there, charge the battery at a slow rate for a couple of hours, then measure it again.

If you find over 12 volts on the posts, move your test probes to the cable clamps one at a time and measure again. Keep working down the line like that on both cables to the next accessible test points. You're looking for the first place the voltage drops a bunch. That's the point of the bad connection.
Was this
answer
helpful?
Yes
No
Monday, December 3rd, 2018 AT 5:19 PM (Merged)
Tiny
WRENCHTECH
  • MECHANIC
  • 20,761 POSTS
You used a '74 harness in a '70 car. Did those years have different ignition systems? Points vs HEI? HEI started in mid '74
Was this
answer
helpful?
Yes
No
Monday, December 3rd, 2018 AT 5:19 PM (Merged)
Tiny
MMERTINS
  • MEMBER
  • 2 POSTS
No, I had 12 volts on the big post on the starter. It is when I turn the ignition to the on and start positions that I only registered the 7 volts on the smaller terminals on the starter.
The 74 harness is inter-changeable with the 70 harness.

I did check the battery early on when I first ran into this problem, it checked out fine. As mentioned before, all major grounds are in good condition.

I keep coming back to a possible problem with the neutral safety switch? I did try to start the care in all other transmission positions as well. Still nothing.
Suggestions?
Was this
answer
helpful?
Yes
No
Monday, December 3rd, 2018 AT 5:19 PM (Merged)
Tiny
TED M
  • MEMBER
  • 2 POSTS
  • 1993 CHEVROLET CORVETTE
Electrical problem
1993 Chevy Corvette V8 Two Wheel Drive Automatic

Car has sat for 1 yr., (Ran good before it sat). Had lost key and had new one made from dealer. Batt. Is new, Turn key and dash lights up. Everything looks tobe working (electrical) and I can hear the fuel pump come on, Try to start and all I can hear is a little click and it does not sound like its from the starter.? Thanks for any help, Ted.
Was this
answer
helpful?
Yes
No
Monday, December 3rd, 2018 AT 5:19 PM (Merged)
Tiny
DOCFIXIT
  • MECHANIC
  • 18,828 POSTS
Look for starter relay under left side dash turn key is this what you hear?If check Purple wire does it get voltage when key is turned to start? If not check black/yellow for ground. If no ground problem with CCM mid dash. If purple gets voltage then problem with solenoid/starter.
Was this
answer
helpful?
Yes
No
Monday, December 3rd, 2018 AT 5:19 PM (Merged)
Tiny
WRENCHTECH
  • MECHANIC
  • 20,761 POSTS
Follow Doc's instructions
Was this
answer
helpful?
Yes
No
Monday, December 3rd, 2018 AT 5:19 PM (Merged)
Tiny
TED M
  • MEMBER
  • 2 POSTS
Sorry it took so long to reply, I'm out of town a lot for work. So here is what I know so far. The clicking sound is coming from down by the shifter. (I've try it in park and neutral). On the dash there is the word security lit up, when the door is closed it blinks, when I turn the key it stays lit.
Was this
answer
helpful?
Yes
No
Monday, December 3rd, 2018 AT 5:19 PM (Merged)
Tiny
JAMESROTON
  • MEMBER
  • 1 POST
  • 1985 CHEVROLET CORVETTE
Engine Mechanical problem
1985 Chevy Corvette V8 Two Wheel Drive Automatic

I need to know where the fuel pump relay is.
Was this
answer
helpful?
Yes
No
Monday, December 3rd, 2018 AT 5:19 PM (Merged)
Tiny
RASMATAZ
  • MECHANIC
  • 75,992 POSTS
1985 Chevrolet Corvette V8-350 5.7L

FUEL PUMP RELAY

RH Front Of Dash.


https://www.2carpros.com/forum/automotive_pictures/12900_fprc_1.jpg


The Fuel Pump Relay is located in the Engine Compartment, RH side of Brake Booster, mounted to the Firewall.
Was this
answer
helpful?
Yes
No
Monday, December 3rd, 2018 AT 5:19 PM (Merged)
Tiny
MARTY HENDLE
  • MEMBER
  • 2 POSTS
  • 1995 CHEVROLET CORVETTE
  • V8
  • 2WD
  • AUTOMATIC
  • 40,000 MILES
Car will not turn over nothing happens when turn key. New battery starter and solenoid checked ok, checked fuses, also tried to start in neutral. Wondering if key could be bad or if there is a relay somewhere for starter and antitheft, thanks
Was this
answer
helpful?
Yes
No
Monday, December 3rd, 2018 AT 5:19 PM (Merged)
Tiny
DR LOOT
  • MECHANIC
  • 2,311 POSTS
When you say nothing happens when you turn on the key are you all saying that you have no dash lights either?
Was this
answer
helpful?
Yes
No
Monday, December 3rd, 2018 AT 5:19 PM (Merged)
Tiny
MARTY HENDLE
  • MEMBER
  • 2 POSTS
Its in the ignition switch, can you change it with out having to remove steering wheel? Plz help solve and will be happy to donate! Any pics online of how to work on steering column! Thanks!
Was this
answer
helpful?
Yes
No
Monday, December 3rd, 2018 AT 5:19 PM (Merged)
Tiny
DR LOOT
  • MECHANIC
  • 2,311 POSTS
To remove the ignition switch no but to remove the ignition lock Yes!
Was this
answer
helpful?
Yes
No
Monday, December 3rd, 2018 AT 5:19 PM (Merged)

Please login or register to post a reply.