1998 Chevy Cavalier

Tiny
JWILSON32
  • MEMBER
  • 1998 CHEVROLET CAVALIER
Engine Mechanical problem
1998 Chevy Cavalier

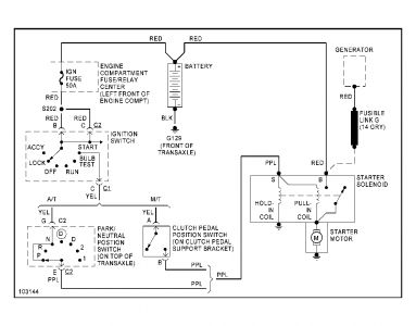
I am trying to reconnect a starter that was removed before I received it. The wires were cut and not labeled. Could you tell me what color wires belong to what part.
Saturday, May 8th, 2010 AT 6:49 PM

3 Replies

Tiny
BMRFIXIT
  • MECHANIC
  • 19,053 POSTS
What do you have for engine size?
Was this
answer
helpful?
Yes
No
Sunday, May 9th, 2010 AT 6:26 PM
Tiny
JWILSON32
  • MEMBER
  • 3 POSTS
The engine is a 2200
Was this
answer
helpful?
Yes
No
Monday, May 10th, 2010 AT 10:16 AM
Tiny
BMRFIXIT
  • MECHANIC
  • 19,053 POSTS
Purple wire goes on the S terminal (small)
Red and gray goes on B terminal (big)


https://www.2carpros.com/forum/automotive_pictures/99387_5239bl_13.jpg

Was this
answer
helpful?
Yes
No
Monday, May 10th, 2010 AT 7:51 PM

Please login or register to post a reply.