Tuesday, August 7th, 2007 AT 4:31 PM
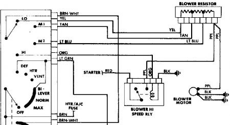
I have a 1988 IROC-Z w/5.7 automatic. The high blower is not working. I have replaced the relay, resistor, and the switch in the dash! What am I missing? There is a red wire to the relay, it has 12V at all times, ignition on/off and all blower speeds, but as soon as I switch to high it goes to 0V




