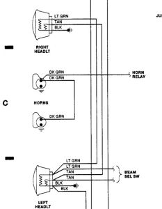
Compare the actual voltage reading from one side to the other, use digital multimeter. You may need to check ground also? The right headlamp, high and low beam, get voltage from the left. The voltage wires are lite green or tan, depending on high or low beam.

Wednesday, November 10th, 2010 AT 11:55 AM