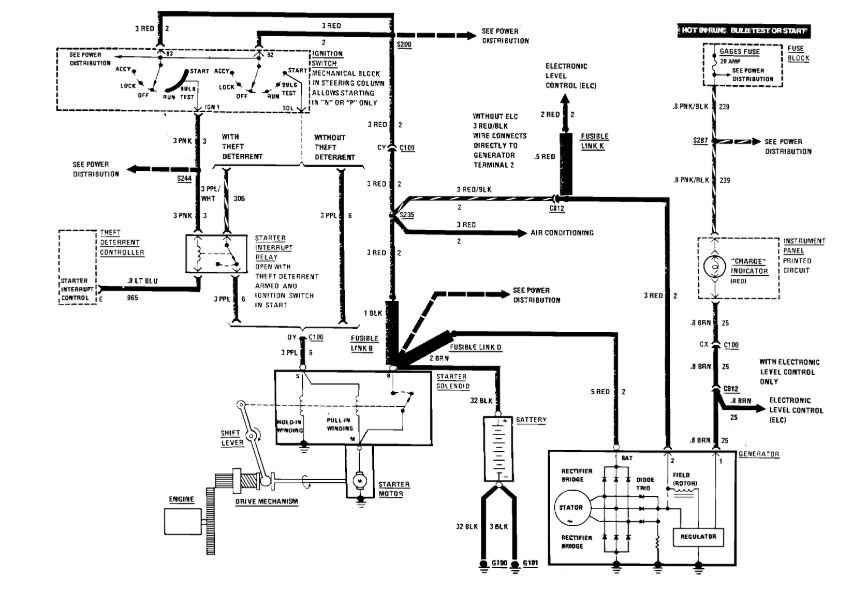
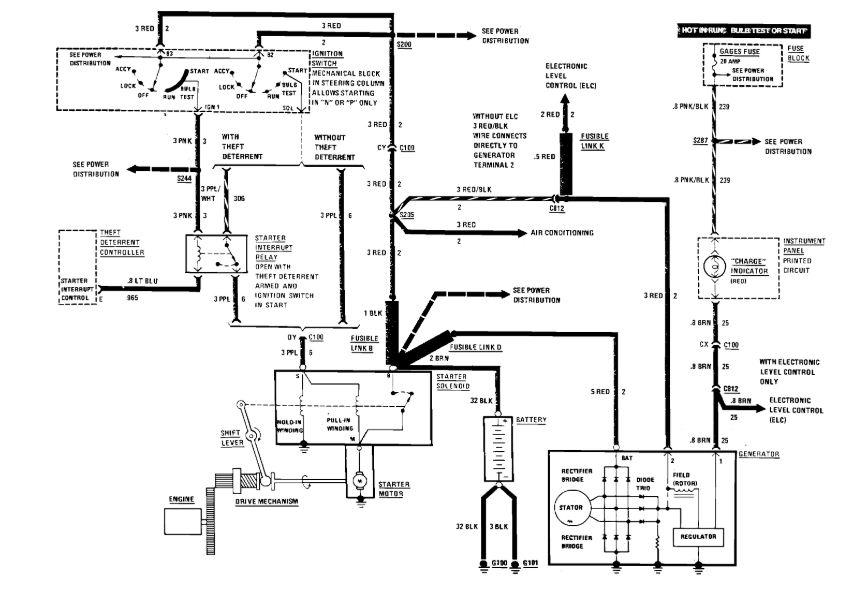
Tuesday, February 4th, 2020 AT 6:42 AM
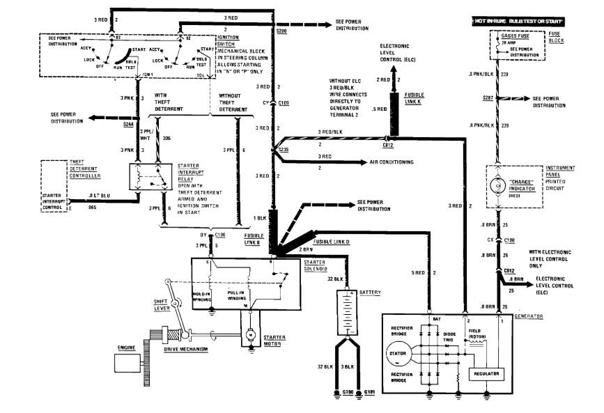
I have new alternator and battery but only have 12.6 at the battery with car running and when I idle the car up it starts taking the voltage down but can take the battery terminals completely off of the battery and the car stays running.




