Center brake light

Tiny
RMCARA
  • MEMBER
  • 1987 CHEVROLET MONTE CARLO
  • 3.2L
  • V8
  • 2WD
  • AUTOMATIC
  • 150,000 MILES
I have the SS model.
My center brake light does not work. There is power when the brake is pressed. I checked the socket offline and the bulb lights when power is applied. When I install a bulb into the socket the voltage goes to zero. The lower break lights work as they should.
Saturday, July 8th, 2017 AT 7:23 AM

5 Replies

Tiny
KEN L
  • MASTER CERTIFIED MECHANIC
  • 55,512 POSTS
Hello,

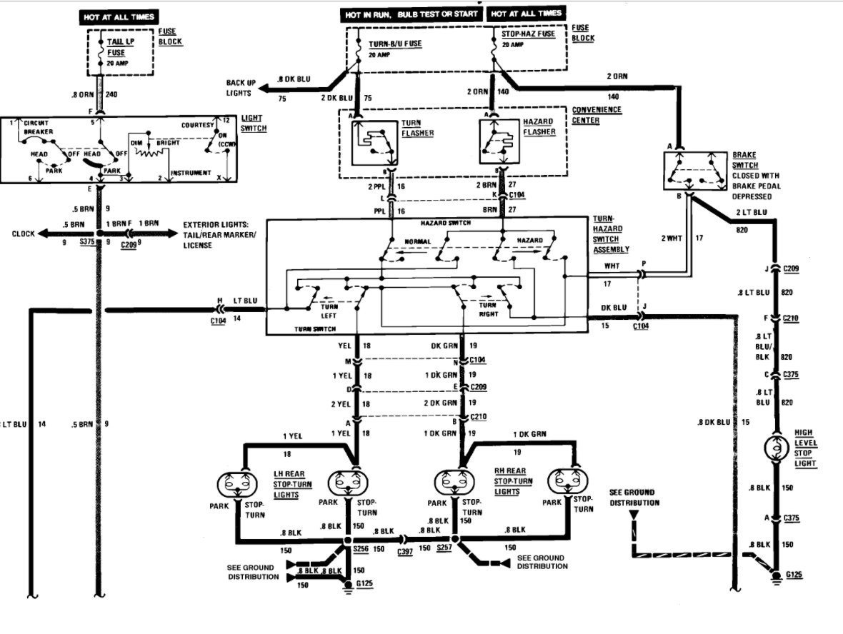
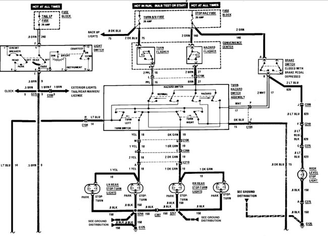
It is just a straight wiring coming from the brake light switch to the top mounted brake light. Here is a wiring diagram (below) and a guide to help you do some testing and get the problem fixed.

https://www.2carpros.com/articles/how-to-use-a-test-light-circuit-tester

Please run some tests and get back to us we are interested to see what it is.

Cheers, Ken
Was this
answer
helpful?
Yes
No
+1
Monday, July 10th, 2017 AT 11:02 AM
Tiny
RMCARA
  • MEMBER
  • 3 POSTS
Thank you, I'm going to try running a separate ground wire. I'll reply in a couple of days.
Was this
answer
helpful?
Yes
No
Tuesday, July 11th, 2017 AT 2:16 AM
Tiny
KEN L
  • MASTER CERTIFIED MECHANIC
  • 55,512 POSTS
Please let us know what happens.

Cheers, Ken
Was this
answer
helpful?
Yes
No
Tuesday, July 11th, 2017 AT 3:41 PM
Tiny
RMCARA
  • MEMBER
  • 3 POSTS
Problem solved. Using a multi meter to measure voltage can give misleading readings because the meter does NOT apply a load to the circuit. When I used a test light to measure the voltage at the light socket, I did not have any power at the light. A friend of mine who is an electrician told me the proper way to measure voltage is with a test light because it applies a load to the circuit. Using the wiring diagram from Ken, my friend noticed that the light switch has two contacts, one for normal brake lights and one for the center light. He snapped the switch several times and contact was made to the center light. All is well that ends well. Light now functioning correctly. Thanks for the help.
Was this
answer
helpful?
Yes
No
Friday, July 14th, 2017 AT 2:33 AM
Tiny
KEN L
  • MASTER CERTIFIED MECHANIC
  • 55,512 POSTS
Glad you could get it fixed, that kind of problem can be tough. Please use 2CarPros anytime we are here to help

Cheers, Ken
Was this
answer
helpful?
Yes
No
Friday, July 14th, 2017 AT 9:34 AM

Please login or register to post a reply.