Car will not stop

Tiny
COVENANT22
  • MEMBER
  • 1999 CADILLAC
  • V8
  • AUTOMATIC
  • 140,000 MILES
Car runs fine but when try to turn engine off, nothing happens.

Put in park, turn key off, remove key, wheel locks, take key and leave car, engine continues to run uninterrupted.

Only way to stop is pulling fuel pump or ECM fuse under hood, drivers side.

Two separate mechanics at two different shops have run through the standard protocols - alternator, starter, ignition, fuses under hood and in trunk, relays all check out. Steering column and dash taken out and starter switch removed (engine kept running). And checked for jams. No problems found.

Headlights will not go off when fuse is pulled so unhook battery positive cable each time to converge charge. Replace fuse, reconnect battery, starts fine.

Two theories have been offered-
- bug in ECM
- short in anti theft system.

Suggestions?
Monday, March 6th, 2017 AT 3:31 PM

16 Replies

Tiny
STEVE W.
  • MECHANIC
  • 15,704 POSTS
Which model Cadillac? Different wiring for them. It sounds like a short on the run side of the ignition that is keeping the ECM from shutting down. Without seeing the wiring and where power runs?
Was this
answer
helpful?
Yes
No
Monday, March 6th, 2017 AT 4:27 PM
Tiny
COVENANT22
  • MEMBER
  • 7 POSTS
Odd, I put model in. It is a Deville.

FYI, We dropped the steering column and completely disconnected the ignition and it kept running. If the ignition was shorted out, taking it out of the loop should have removed the short and let the ECM take over, right?
Was this
answer
helpful?
Yes
No
Monday, March 6th, 2017 AT 11:15 PM
Tiny
STEVE W.
  • MECHANIC
  • 15,704 POSTS
Thanks for the model. Could I get the engine VIN ID 9 or Y

I do not think the issue is in the switch. It activates relays to power the various systems, I am betting that one of those relays is the issue. Another circuit is sending power or ground that is holding it "on" and the engine keeps running. The trick is finding which circuit out of the spaghetti.

You mention that the headlights stay on. Are they the DRL's or actual headlights?

It may take a bit but we will find it. What do you have for test gear?
Was this
answer
helpful?
Yes
No
Tuesday, March 7th, 2017 AT 8:14 AM
Tiny
COVENANT22
  • MEMBER
  • 7 POSTS
VIN: 1G6KE54Y2XU7760331

Solve it and I will happily pay for the service information!

Estimate to replace ECM wax $705.00 from Cadillac dealership. Online parts have the ECM for under $100.00 but the programming. There is one site that says if you send them VIN they can program it but I have concerns.

Headlights. And that seems a recent thing although my dad described it as a "feature".

Limited tools but access to a mechanic friend. I can start pulling relays to see if it shuts off though.

One thing to keep in mind - I took this in to an older gentleman who has his own shop and has been servicing Cadillac's specifically for thirty years (funeral homes, special markets). He's pretty well recommended. He had it for three weeks and could not find the issue, and he did not charge me because he said he did not fix anything. He was the second person I had look at it. The first was the one who helped me pull the ignition and check the relays and fuses, I only mention this to provide some comfort that routine options have been checked.

Other probably irrelevant pieces of information. The gas shocks have all been unplugged for awhile now, just bottoming out on springs. The radiator, power steering, and serpentine main belt have all been replaced recently. Nothing unique stands out as happening the day the issue started.

Windows, seats, dash, radio all work although dash is very dim.

One other interesting thing that seems to get written off by folks I talk too. Starting a few days, maybe a week, before the will not stop issue arose, we started getting two error messages at the dash plus the car was overheating when it sat (229 degrees) but would quickly cool down (180ish) if I started driving it.

The first light I was getting were (not exact wording) Service AC. The shop guy said ignore it until summer but I note that it may have indicated a thermostat issue that might be related to the overheating. Do not know, did not address per advise.

The second light feels like it might be related but shop folks ignored it do maybe not. We started getting an "Anti-theft System Error - Car May Not Start Once Turned Off".

The "will not stop" problem started after about two weeks of these messages.
Was this
answer
helpful?
Yes
No
Tuesday, March 7th, 2017 AT 5:38 PM
Tiny
STEVE W.
  • MECHANIC
  • 15,704 POSTS
Electrical issues are a real pain, the systems are so interconnected it can take a while even when you have the car right in front of you.
All the information helps.

Overheating is not a good thing with these. The northstar engine has a bad habit of the heads actually pulling the threads out of the block and overheating. The problem you have sounds more like the cooling fans not working though, especially if it cooled down as you drove. One more piece in the puzzle.

The anti theft error may be due to the two sense wires for the pass lock system. It can give this error if the system starts reading the key wrong. I've seen that error when the ground for the instrument panel starts to fail. That ground is located behind the drivers side kick panel.
Was this
answer
helpful?
Yes
No
Wednesday, March 8th, 2017 AT 2:49 AM
Tiny
STEVE W.
  • MECHANIC
  • 15,704 POSTS
Here's a quick question to add in, When you turn off the key and the engine stays running, What else still works that normally doesn't without the key being on? How long will it stay running once you shut the key off?
Was this
answer
helpful?
Yes
No
Wednesday, March 8th, 2017 AT 2:41 PM
Tiny
STEVE W.
  • MECHANIC
  • 15,704 POSTS
Been talking to a couple other folks and looking at TSBs. One thing that has been happening in a few other GMs is water intrusion into the fuse panels. The water causes a partial short that causes the engine to keep running even when you pull the key.
This is one of those times it would be great to have the car setting in front of me.
Was this
answer
helpful?
Yes
No
Friday, March 10th, 2017 AT 7:33 PM
Tiny
COVENANT22
  • MEMBER
  • 7 POSTS
It's a mystery that's for sure. So, how long before the car would stop? Not until it ran out of gas. Its a smooth, consistent idle and it doesn't stop.

There is some kind of constant drain on the battery when it does stop, though, as the battery will die if I don't unscrew the positive post whenever it is going to sit for any length of time (1 hour or more). As I mentioned earlier, the headlights stay on, but they were doing that before this new challenge. And they would eventually go off as the battery did not die.

I am 90% sure everything works when it is running - seats, windows, lights, radio I've seen work after key removed.

I did not see any grounding issues on panel but I'm going to leave that one open to get a second set of eyes to confirm.

Water in which fuse box - trunk, drivers feet, under hood? They all looked pretty clean to me, and no blackened or discolored areas when I pulled fuses.

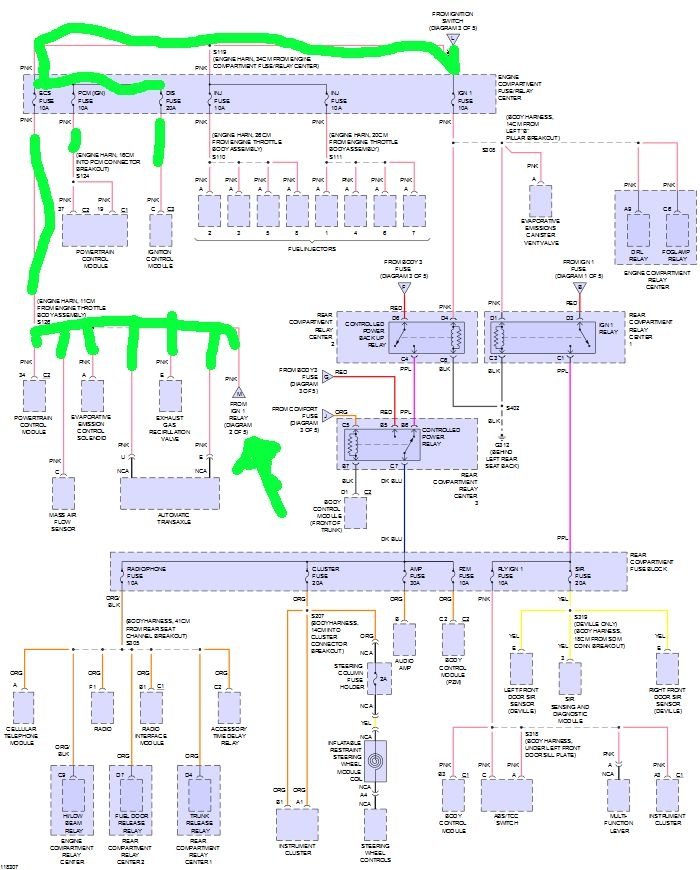
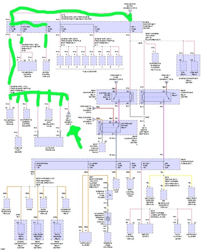
Here's something I noticed, its been there awhile though so its not a direct cause. There is a very small red wire that connects the passenger side of the ECS and CC fuses under the hood. Its wedged into one side slots. I"m clueless on that. ECS has a pretty big role though, manual says:

"ECS Transaxle Shift Solenoids, Mass Airflow, Canister Purge, PCM, Linear Exhaust Gas Recirculat, Front Ignition-1 Relay

CRUISE Stepper Motor Cruise Control, Power Steering Pressure Switch, Low Refrigerant Pressure Cutoff Switch, Park Rela"

Like I said, the jumper has been there awhile, but why.

Also mentioned before, the gas shocks have been disconnected. Some of the wire harnesses are hanging inside the engine cop

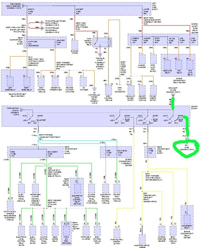
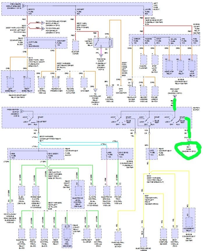
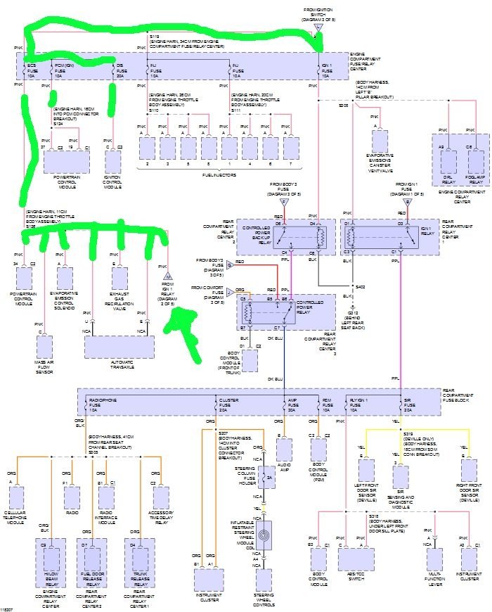
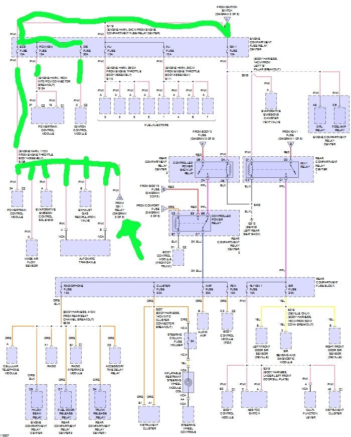
Something is shorted to constant power. I don't know the exact loop of power for a running engine, but I do know that when we completely disconnected the ignition from the column, it kept running, so the ignition isn't the short. When I pull the ECM (IGN) fuse- bottom block of fuses, second row, second column - engine shuts off. That has to be the circuit being shorted, right? At some point after the fuse box so that pulling the fuse still shuts it down. Or a circuitry short in the ECM. Do you have the wiring diagrams?

Also, there is activity and a kind of slide-click noise followed by a hummy kind of noise but not "humming" per se. Seems something is coming alive when I put the PCM (IGN) fuse back in
Was this
answer
helpful?
Yes
No
Friday, March 10th, 2017 AT 9:47 PM
Tiny
STEVE W.
  • MECHANIC
  • 15,704 POSTS
If everything works the shot has to be turning on just about every circuit, so it almost has to be one of the larger fuses.

Pulling the ECM fuse is simply shutting down the ignition and fuel. The short is above that system. That is shown because you can hear the "hum" when you put the fuse back in. So everything is still powered. The only reason it isn't running is that the starter didn't turn over the engine. Basically the car thinks the key is in the run position all the time.

The water intrusion I mentioned occurs on the rear of the panels, and inside them. You probably wouldn't see any damage at the fuse blades.

I have 4 sets of wiring diagrams for your car. GMs OEM files, Alldata, Mitchell, and Identifix.

Thanks for all the information. That all the circuits act powered is actually a big help. It means that a constant power or ground has to be the issue and that it is independent of the ignition switch.
Was this
answer
helpful?
Yes
No
Friday, March 10th, 2017 AT 11:11 PM
Tiny
STEVE W.
  • MECHANIC
  • 15,704 POSTS
OK I have a test for you. You will need a test light, cheap one is just fine, just make sure it has a long cord.

You mentioned a jumper from ECS to CC, That might mean that there is a damaged circuit under the box, the question is which one.

Use the light with the key off and see if you have power to both sides of the CC fuse. If you do, you shouldn't, that is a switched circuit.

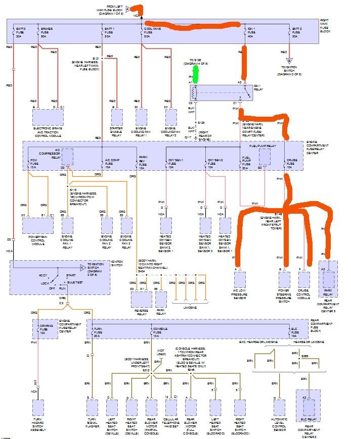
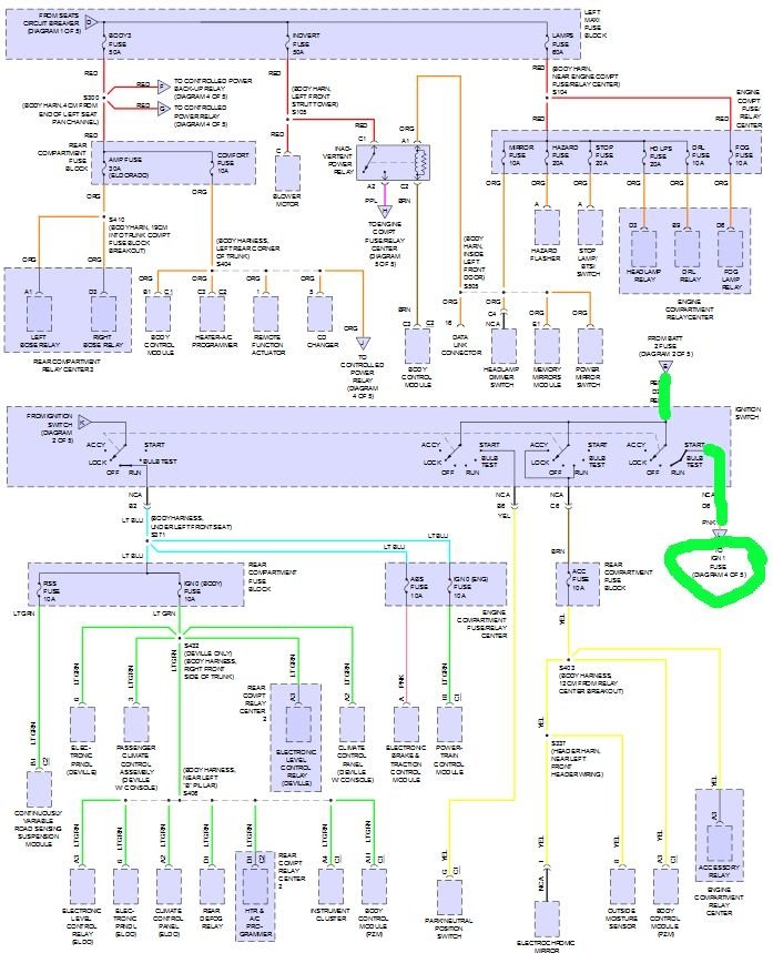
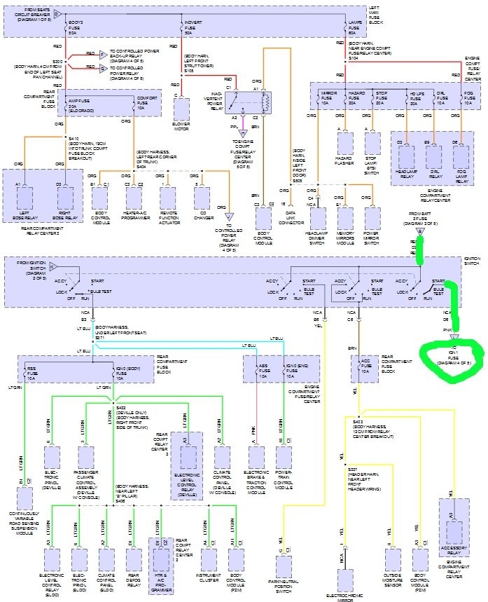
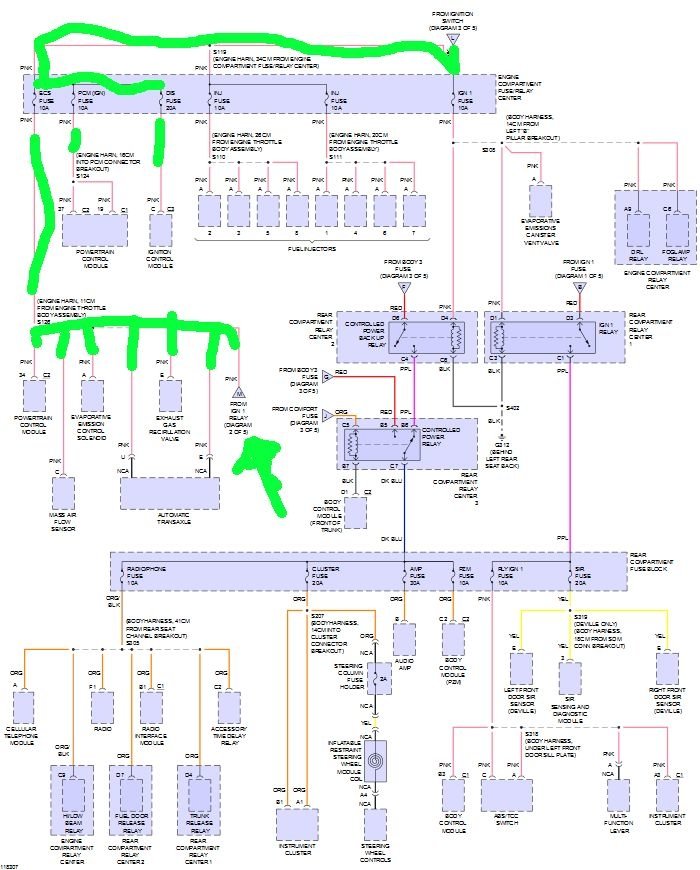
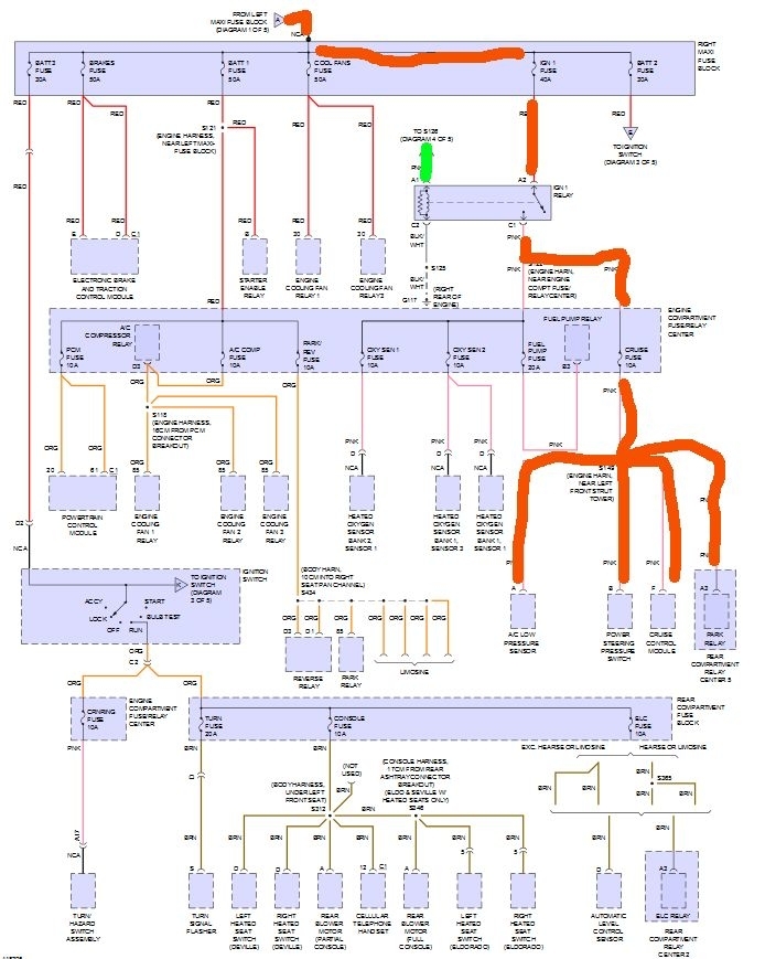
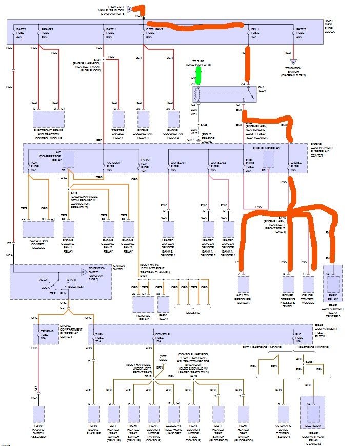
Looking at the wiring that jumper may be the problem. The CC fuse appears to be switched by the Ignition relay, which itself is switched by the power feed from the ECS fuse. This wouldn't be an issue normally. But that jumper could be actually causing a feedback loop. When you turn the key on, the power should feed to the CC fuse through the ignition 1 relay. That relay is fed from the battery with no switch.

The relays switching power actually comes from the ignition switch to a buss bar in the fuse panel. That bar feeds the ECS fuse, the PCM (ign) fuse and the ignition control module. The ECS fuse is the one that feeds power to the switching side of the ignition one relay.

So you turn on the ignition switch and normally the power would go to the ECS fuse, then out of the ECS fuse into the control side of the ignition relay. That in turn connects the cruise fuse, fuel pump, O2 heaters, and more to a direct power source through the same maxi fuse that powers the ECM and the rest of the engine controls.

If the jumper is doing what I think it is, the power from the ignition switch isn't controlling the ignition relay, the jumper is causing it to stay on because as soon as power is applied from the battery the jumper sends power to the ignition relay, which then turns on the rest of the systems because the PCM thinks the key is on.

Might be totally wrong but it's a theory.
Was this
answer
helpful?
Yes
No
Friday, March 24th, 2017 AT 8:00 PM
Tiny
COVENANT22
  • MEMBER
  • 7 POSTS
Yes there is current on both sides of the CC fuse.

I started calling around to find out about the jumper and who put it there. As it turns out, the jumper CC to ECS was installed on purpose to do exactly what you described. Apparently the fuse box has a short or bad solder in it and a prior mechanic jumped the circuits to keep power in the box.

That worked for 2 years until now. Now the question is, what else failed breaking the earlier "fix"? Something that accepted the ignition key switch to off as killing power no longer works.

You've laid out the power path in the previous message, what might it be? Or is it likely the ECM at this point?

If I replace the ecm, should I replace the fuse box too so that jumper can be eliminated or keep the cheap fix? Or do I do just the fuse box first in case something else with it went wrong? And is there any way to diagnose the box to confirm that it is the source? Are there other candidates the jumper was meant to deal with like a switch I should check?
Was this
answer
helpful?
Yes
No
Wednesday, March 29th, 2017 AT 12:21 AM
Tiny
STEVE W.
  • MECHANIC
  • 15,704 POSTS
That's what I figured. With the key off there shouldn't be power at that fuse. It should be dead. The jumper is feeding it power when it shouldn't have any.

If you can see the diagrams the red is the CC fuse. It comes from battery power through the relay. It should go on/off as the key turns it on/off. BUT. If you look at the green path that is the ECS fuses feed. It goes through the key switch so it should turn on/off with the key. So far it sounds good. But if you turn the key on one time, the power that comes through turns on the ECM, ignition and more. It also turns on the circuit that feeds the red wires. Not an issue until you realize that circuit is now feeding direct battery power back through the jumper which locks the relay on.

I actually cannot see how it even worked before because of the way that jumper would effectively bypass the key switch as the control. It is taking a power circuit that is switched by the key to shut off the system and connecting it to a constant power on source. I think the person who added that jumper got REAL lucky that it worked at all. The only thing I can think of is that maybe the circuit pulled just enough power after key off that the relay could open, or there is an added diode somewhere to keep the power from feeding back the wrong way.

I would replace the fuse panel first to eliminate that jumper. I don't think the ECM is part of the issue. I think it is just a bad panel. Pulling the ECM fuse breaks the loop and the systems power down.
Was this
answer
helpful?
Yes
No
Wednesday, March 29th, 2017 AT 3:13 AM
Tiny
COVENANT22
  • MEMBER
  • 7 POSTS
More info. No power in harness to AC so AC compressor not kicking in. Power at switch, fuse and high control. Off market harness with splicing and electrical tape. Also, you mentioned diode elsewhere in system. Found the below image of a crossover clip snapped on compressor harness about 18" from compressor May be unrelated but thought odd. Conoresdor tepksved in 4Q 2016. Unclear if worked at time dad said "its winter why would I check AC."
Was this
answer
helpful?
Yes
No
Wednesday, March 29th, 2017 AT 2:41 PM
Tiny
STEVE W.
  • MECHANIC
  • 15,704 POSTS
Sounds like it has a bunch of "repairs" done to bypass the bad fuse panel and the resulting wiring issues. I would still start with a replacement box.
Was this
answer
helpful?
Yes
No
Wednesday, March 29th, 2017 AT 7:11 PM
Tiny
COVENANT22
  • MEMBER
  • 7 POSTS
Yep. Trying to find one now. But also trying to deal with compressor issue. And wondering about that clip. What purpose does that clip serve, can you tell?
Was this
answer
helpful?
Yes
No
Wednesday, March 29th, 2017 AT 7:33 PM
Tiny
STEVE W.
  • MECHANIC
  • 15,704 POSTS
I wouldn't worry much about the AC, once you replace the panel you may find it works OK. Hard to say on the clip. What were the wire colors and was it in the OEM section of the harness? It's possible it was a fix or? Maybe a picture of it in the area it was in would jog a memory.
Was this
answer
helpful?
Yes
No
Thursday, March 30th, 2017 AT 1:11 AM

Please login or register to post a reply.