Monday, January 6th, 2020 AT 3:55 PM
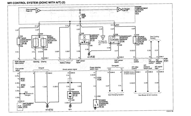
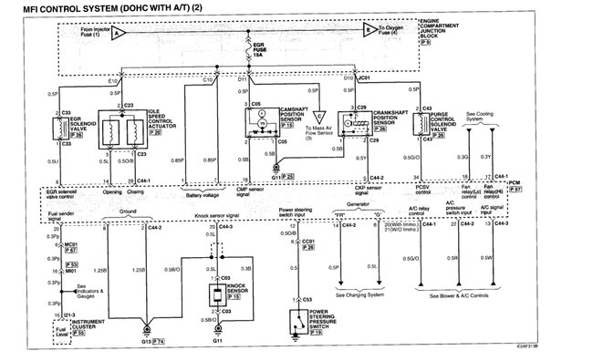
The connector broke and I have new sensor and connector. It is part number 39310-38050. There are 3 wires that go into the connector. It is orientated in the car with the bolt hole at the top and connector is sideways (vertical). Of the three wires which is supposed to be 12 volt, 5 volt and ground?


