Where is the camshaft sensor located?

Tiny
WSKING
  • MEMBER
  • 1993 FORD E-SERIES VAN
  • 4.9L
  • 6 CYL
  • 2WD
  • AUTOMATIC
  • 82,000 MILES
It cranks no spark rotor is turning.
Friday, June 23rd, 2023 AT 1:31 PM

1 Reply

Tiny
STEVE W.
  • MECHANIC
  • 15,669 POSTS
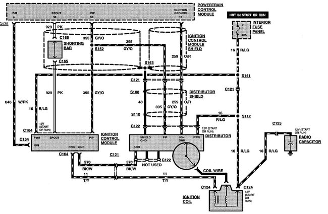
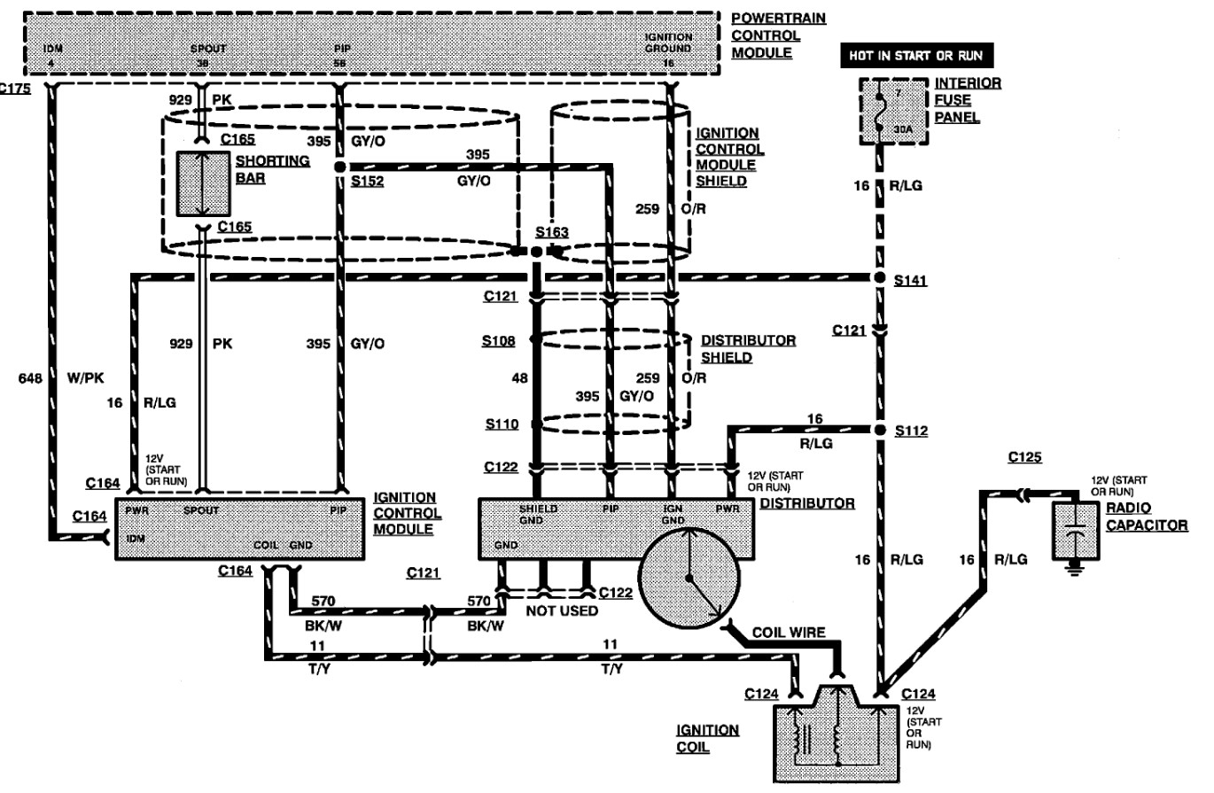
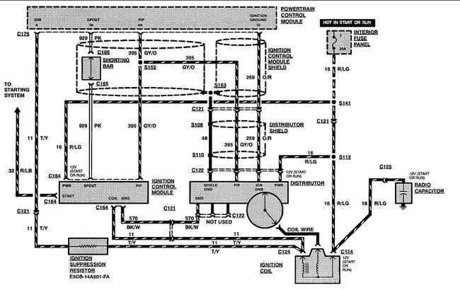
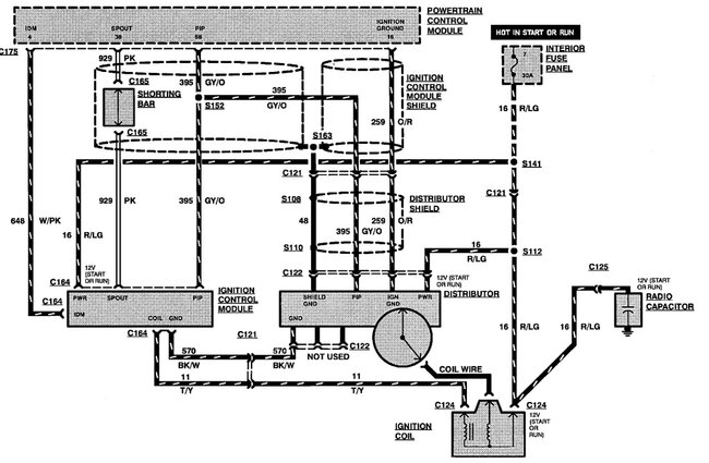
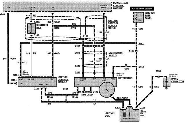
It doesn't really have one. Instead they call the ignition pick-up in the base of the distributer the cam sensor. To test it you can use a meter to verify that there is 12 volts to the Red with light green wire, then check for an on and off voltage on the Gray with orange stripe PIP wire. If you have those the sensor is working. Check for power at the coil and unplug the capacitor as they can short and stop the ignition from working.
Attached are the diagrams for the multiport and the sequential injection version of that engine. No spark with this system is commonly a bad coil or capacitor or the ignition module has failed.
Was this
answer
helpful?
Yes
No
Friday, June 23rd, 2023 AT 4:47 PM

Please login or register to post a reply.