Wednesday, September 13th, 2017 AT 2:03 PM
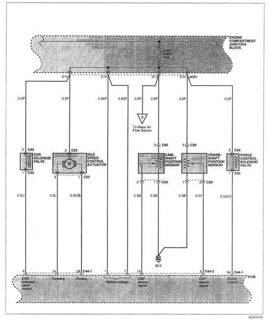
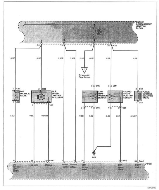
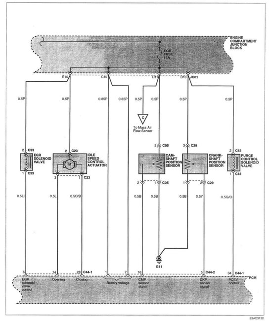
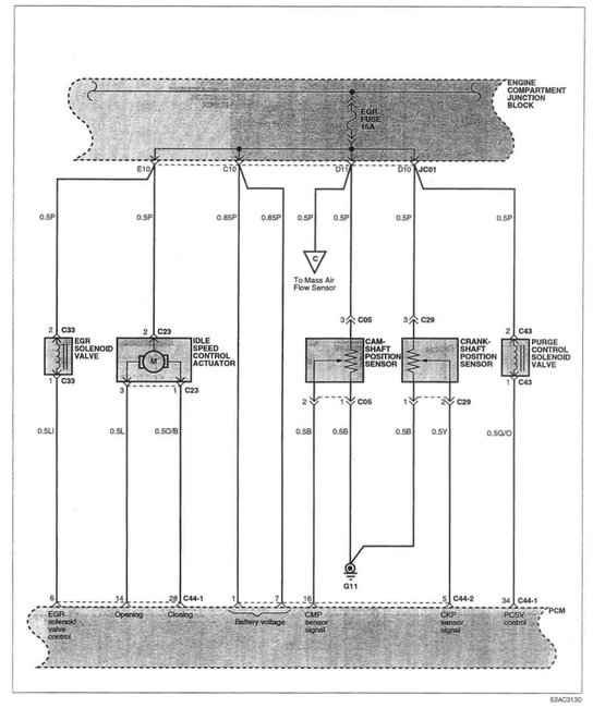
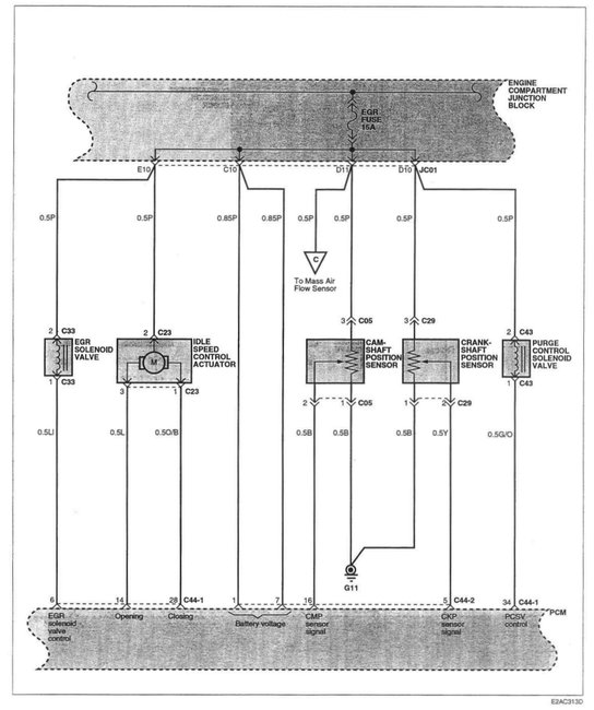
Sensor was broken, bought replacement sensor connector, but arrived with three white wires. Figured out that orange wire (from engine) goes to three position on sensor. I know that one black wire is ground and the other black is signal (i think the voltage to this wire should be at five volts. If I use volt meter, and I put one lead on negative at battery and the other lead to black wire I should get at five volts. When key is on. Is this that correct? The other black wire if I put one lead on positive (battery) and touch the black wire (voltmeter on Ohms) is this correct? Help!




