Thursday, October 29th, 2009 AT 4:49 PM
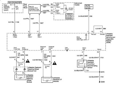
R. Seat bag deployed, hit a large rock and blew r. Front tire. Module gives airbag light. I have airbag and module to install. I have disconnected bat, removed module. Now do I install the r. Seat bag and then install module? Is the 2000 and 2001 have the same module?


