I own my own repair shop so I can handle a drained battery.
The other day I put the battery charger on it for about four hours to start it up like I do here and there.
Problem:
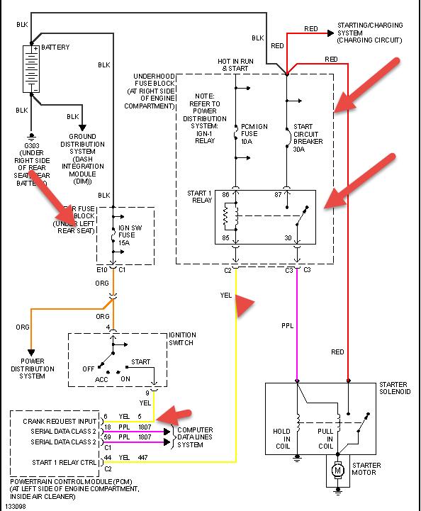
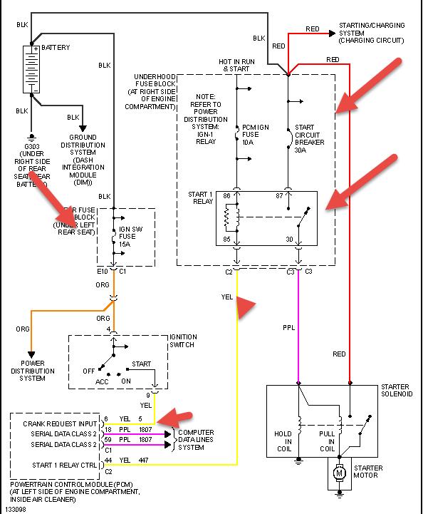
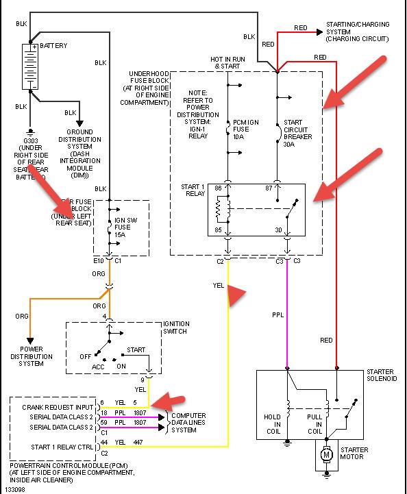
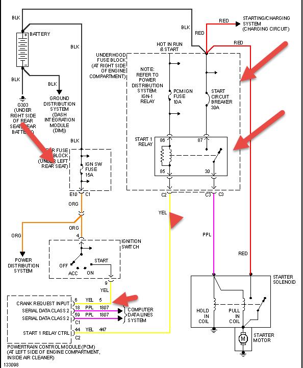
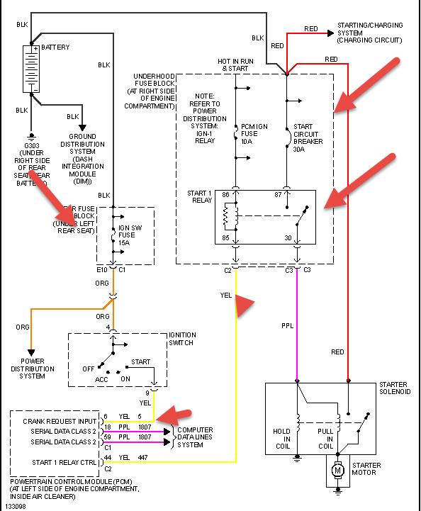
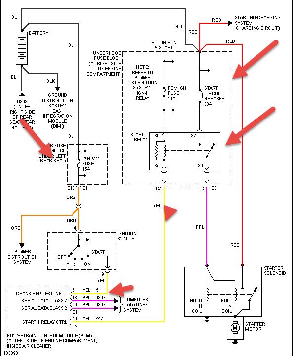
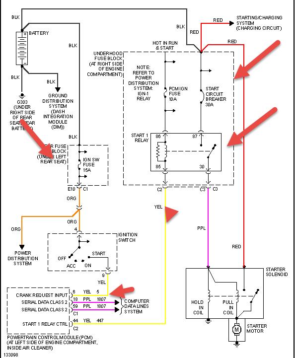
All the electrical everything is powering very nice, I know the battery is very well charged. But when I turn the key I get no cranking over at all. I checked fuses, wiggled wires, checked battery connections, I also tried turning the belt pulleys to see if the starter was stuck in. I am aware on the Northstar engine that the starter is in the intake man. But I am not sure if that is my issue. I am not sure if this is a anti theft, electrical, or starter problem.
I am hoping somebody had the same problem.
A year ago when I bought the car, the battery drained once. I had the same problem. That time I just turned the pulleys with my hand hoping the starter was stuck and wiggled wires here and there. She fired right up and never had that problem until now.
Any help is appreciated!
Monday, February 11th, 2008 AT 7:06 AM




