HOME
ASK A QUESTION
REPAIR GUIDES
BECOME A MEMBER
LOG IN
Login with Facebook
OR
Remember me
NOT A MEMBER?
FORGOT PASSWORD?
CONTACT US
PRIVACY POLICY
TERMS AND CONDITIONS
☰
Home
Buick
Lesabre
Ignition
Module
Replace/Remove
1993 Buick Lesabre
NEPHEW1984
MEMBER
1993 BUICK LESABRE
1993 Buick Lesabre
not getting any fire, have already replaced ignition/coils module, ignition crank sensor and computer
Sunday, November 7th, 2010 AT 2:46 PM
1 Reply
JDL
MECHANIC
16,098 POSTS
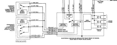
Did you check for voltage at the ignition module? Pink wire with black tracer, goes hot with the key on., fuse protected circuit.
Was this
answer
helpful?
Yes
No
Sunday, November 7th, 2010 AT 3:19 PM
Please
login
or
register
to post a reply.
Related Ignition Module Replace/Remove Content
Have Had Car 6 Years No Problem. Southern Car. Winter...
Have Had Car 6 Years No Problem. Southern Car. Winter Car For So It Sits In Summer. Gas Tank Got Low This Past Summer. Then The Problem...
Asked by
aajilon
·
13 ANSWERS
1994
BUICK LESABRE
2002 Buick Lesabre Ignition Module Failure
About 2 Years Ago, I Had The Engine Replaced. Shortly After That, I Had A Problem Where The Car Would Turn Over, But Not Start....
Asked by
rjluk
·
1 ANSWER
2002
BUICK LESABRE
1994 Buick Lesabre Ignition Module
Usually After Some Driving (one Or Two Hours) My 1994 Buick Lesabre Will Cut Out Intermittently As If Gas Was Not Getting To The Engine. One...
Asked by
jubi
·
1 ANSWER
1994
BUICK LESABRE
1997 Buick Lesabre Electronic Spark Control Module
My Was Sputtering And Making All Kinds Of Noises And My Check Engine Light Came On. I Pulled Over And Shut It Off. It Will Not Turn On....
Asked by
katrinas1
·
5 ANSWERS
1997
BUICK LESABRE
1993 Buick Lesabre
Engine Performance Problem 1993 Buick Lesabre 6 Cyl Front Wheel Drive Automatic 160, Xx Miles My Wifes Car Runs Really Good For About...
Asked by
countryboy101
·
2 ANSWERS
1993
BUICK LESABRE
VIEW MORE
Ask a Car Question. It's Free!
How to fix an engine that wont start
Engine Not Starting
Car Cranking but Not Starting? Try This