Brake light stays on

Tiny
FRANK ZEIGLER
  • MEMBER
  • 2004 DODGE RAM
  • 6 CYL
  • TURBO
  • 4WD
  • MANUAL
  • 210,000 MILES
Brake light stay on, continuously, when ignition is on.
Saturday, June 27th, 2020 AT 10:21 AM

3 Replies

Tiny
JACOBANDNICKOLAS
  • MECHANIC
  • 110,194 POSTS
Hi,

At the top of the brake pedal is the brake light switch. I attached a picture to help locate it. Unplug it and see if the light goes off. If it does, replace the switch. If it stays on, then we have a short to power after the switch.

Let me know what you find.

Joe
Was this
answer
helpful?
Yes
No
+2
Saturday, June 27th, 2020 AT 8:07 PM
Tiny
FRANK ZEIGLER
  • MEMBER
  • 2 POSTS
Installed new brake light switch. Left brake light still stayed on, dim and blinking. The right side brake light was always working okay. So I wired both brake light to the right side brake light wiring. They work fine. Is there a problem with wiring them that way?
Was this
answer
helpful?
Yes
No
Monday, June 29th, 2020 AT 7:06 PM
Tiny
JACOBANDNICKOLAS
  • MECHANIC
  • 110,194 POSTS
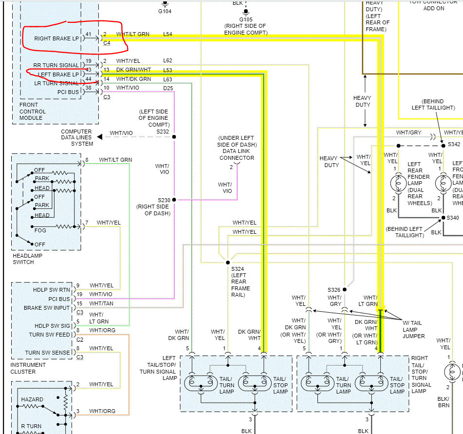
The only concern is if the power being drawn is too much for the wiring. You have basically doubled the load of the wiring to the one side. I attached a pic of the wiring. Note there is a left and right send from the integrated power module, IPM. If I had to guess, the pin in the module has corroded or is partially broken and is shorting to power.

Honestly, it isn't something I would suggest. Just keep an eye on things. For the first few days, make sure nothing on the wiring seems to be overheating.

Joe
Was this
answer
helpful?
Yes
No
+2
Monday, June 29th, 2020 AT 8:49 PM

Please login or register to post a reply.