Thursday, June 6th, 2024 AT 1:17 PM
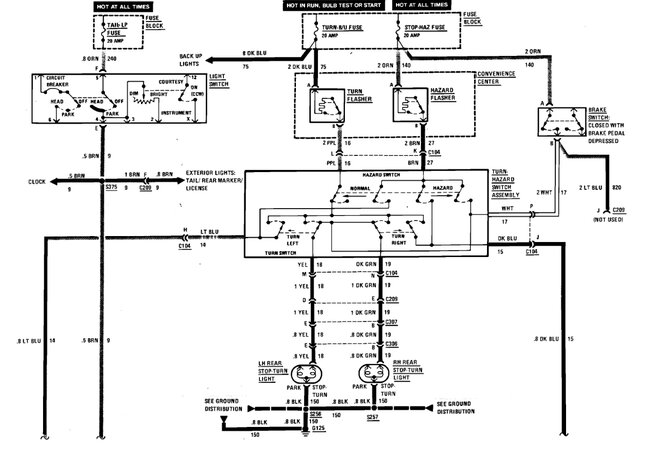
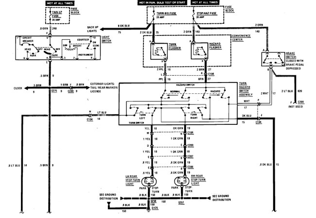
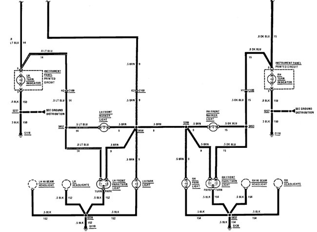
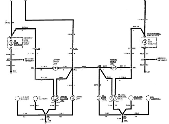
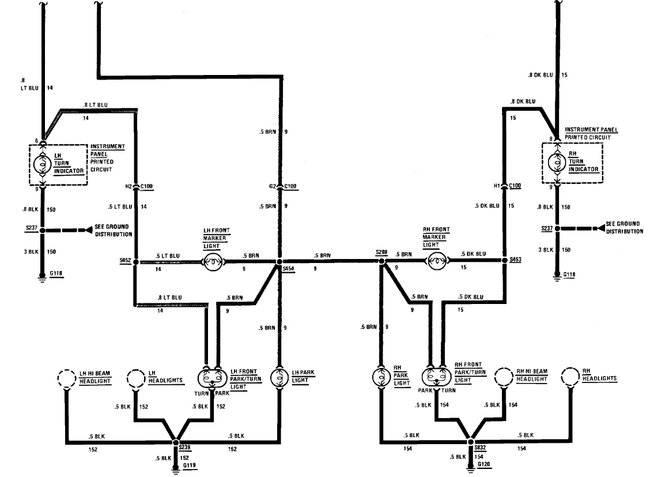
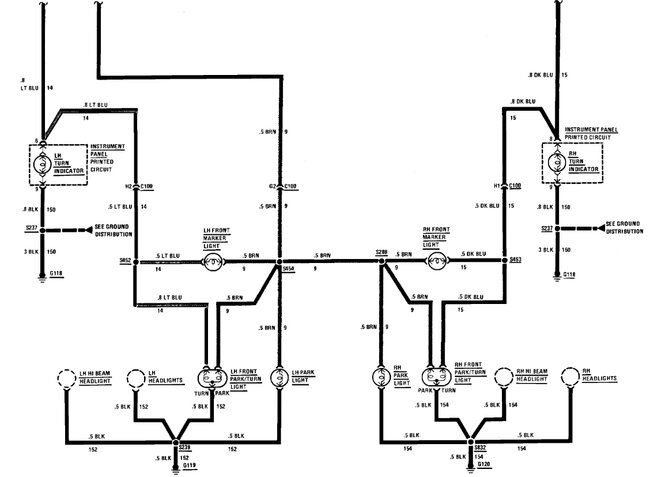
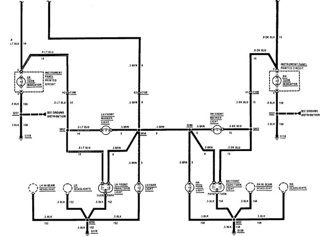
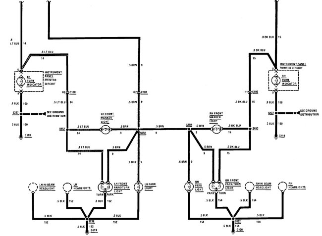
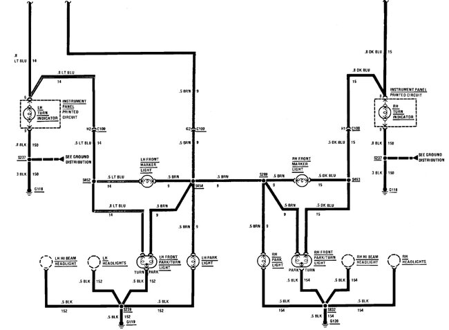
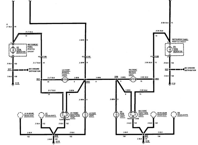
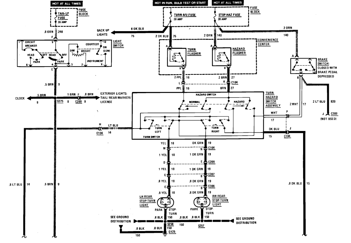
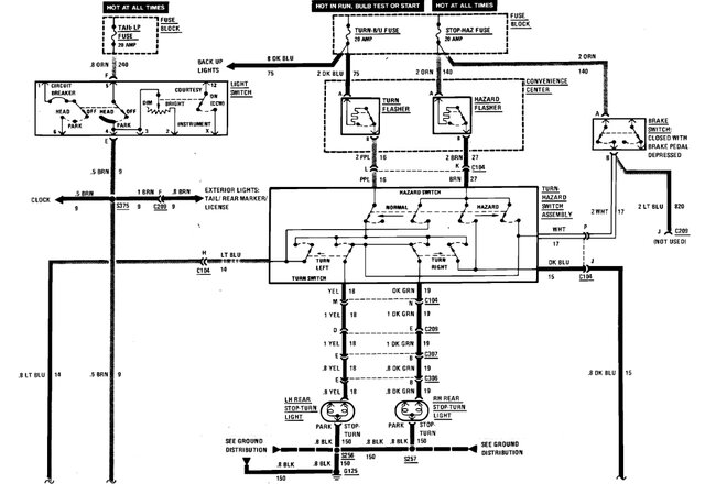
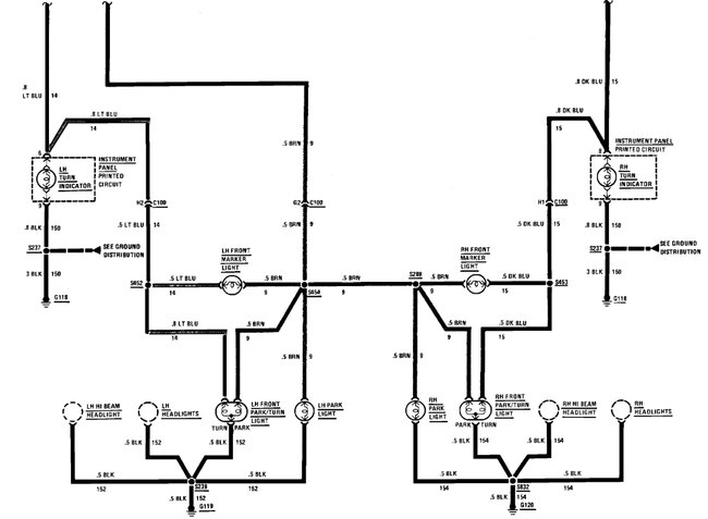
I just need to know the brake switch wiring diagram / schematic. Because I don't have brake lights on my vehicle, lol all fuses and bulbs are good, tail lights work, just no brake lights. Thank you




