Brake lights do not work but turn, tail, hazards do

1987 DODGE VAN
180,000 MILES • 5.2L • V8 • 2WD • AUTOMATIC
Avatar
BURNSKI187
  • MEMBER
  • 2 POSTS
Have a Ram Van with cruise control and no brake lights. The turn tail and hazards all work. glass fuses in glove box all seem good. Just replaced the brake light switch (which has six wires) with a brand new unit and still nothing. bulbs appear good. I'm by myself so i can't easily check for voltage at the bulb socket. looking for more ideas on what it could be. Thanks
May 6, 2019 at 9:09 AM
Repair Safety Notice: This information is for general instructional purposes only. Vehicle repair can be dangerous. Verify all information, follow manufacturer service procedures, use proper tools and safety equipment, and consult a qualified repair shop when needed.
Advertisement
Avatar
CARADIODOC
  • CAR REPAIR CONTRIBUTOR
  • 34,308 POSTS
The way to check brake lights without a helper is to use a stick or similar tool between the seat and brake pedal to hold the pedal down a few inches.

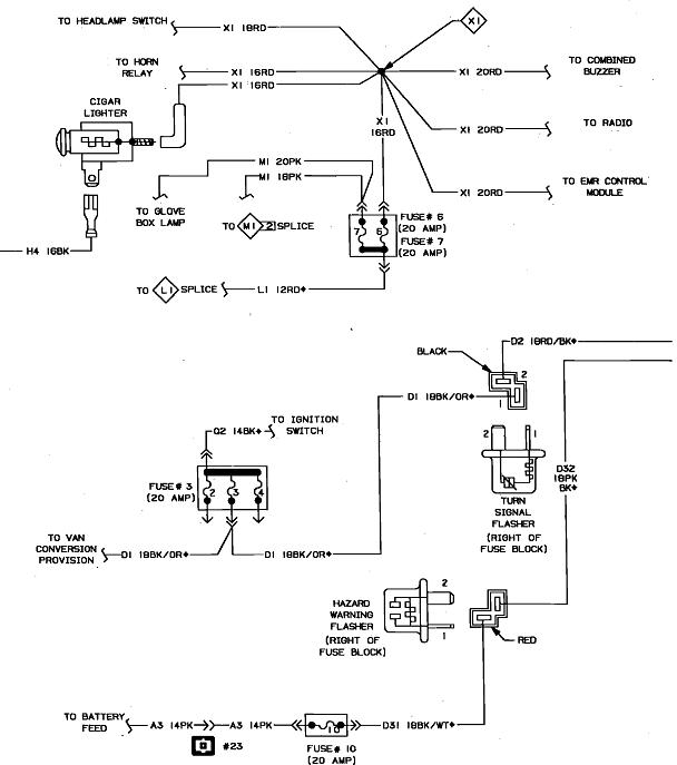
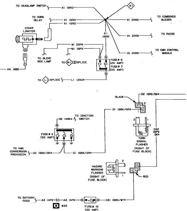
Check the hazard flasher switch to be sure it isn't stuck between its two positions.

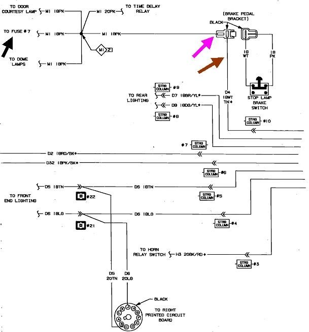
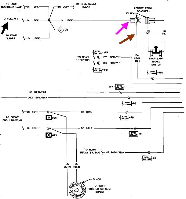
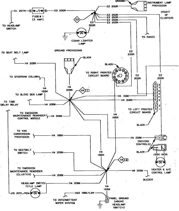
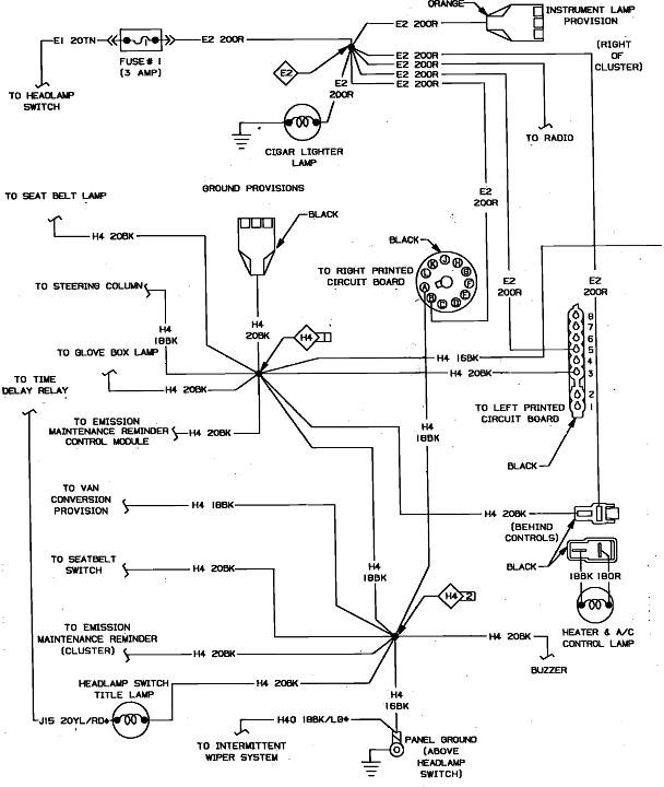
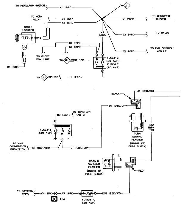
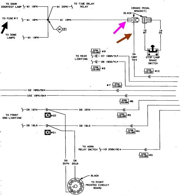
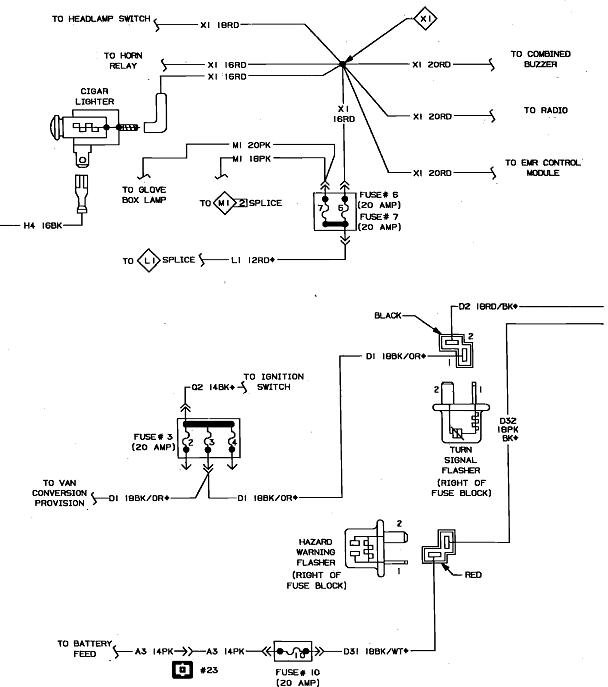
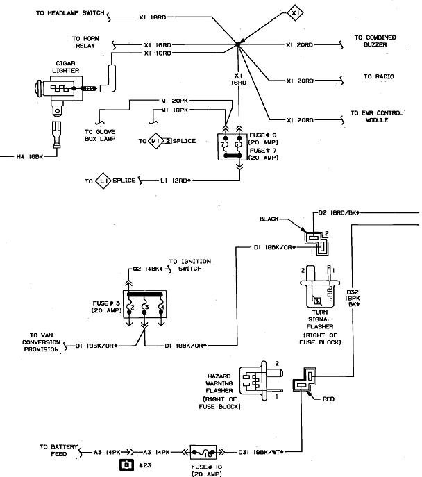
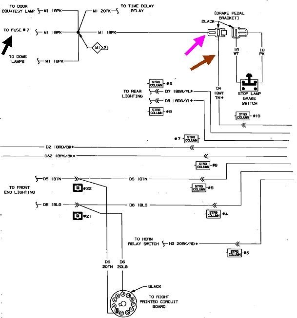
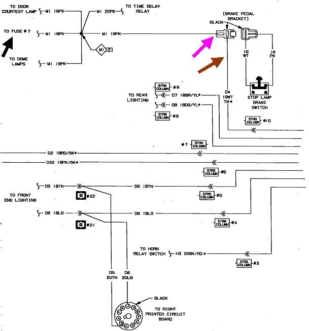
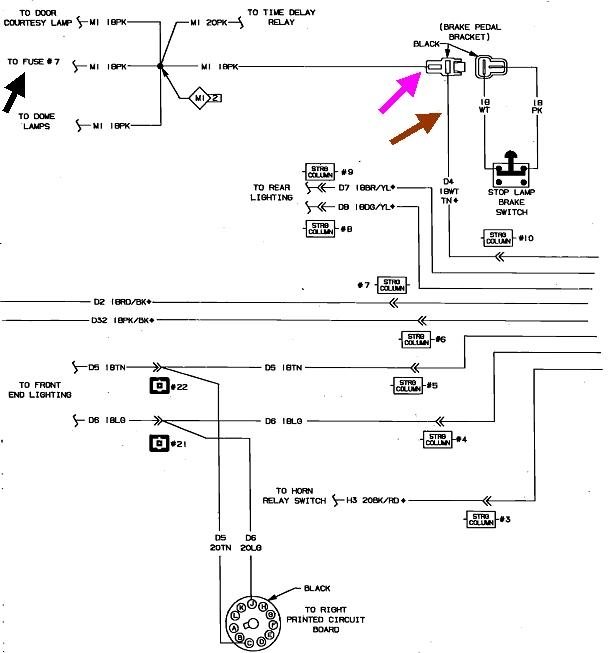
Given the signals work, the best suspect when the brake light on just one side doesn't work is the signal switch. When both brake lights don't work, the better suspect is in what both sides have in common. That still includes the signal switch, but chances are we're going to find the problem is before that. The easiest place to start is right at the new brake light switch shown in the third diagram. Check for 12 volts on the pink wire. That should be there all the time. If it's missing, check for 12 volts on both sides of fuse # 7. Also check if the dome lights work. If they do, fuse # 7 has to be okay.

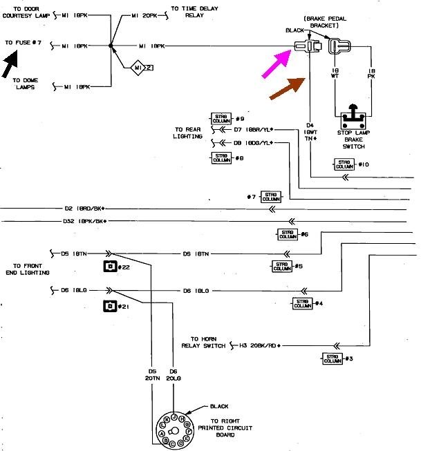
Next, check for 12 volts on the white / tan wire at the brake light switch when the brake pedal is pressed. If you have it there, check on both sides of the connector at the base of the steering column. That wire is listed as the tenth wire from one end, and it will be white with a tan stripe on one side, and white on the steering column side. If you have it on just one side, one of those mating terminals is stretched, or they overheated and are blackened.

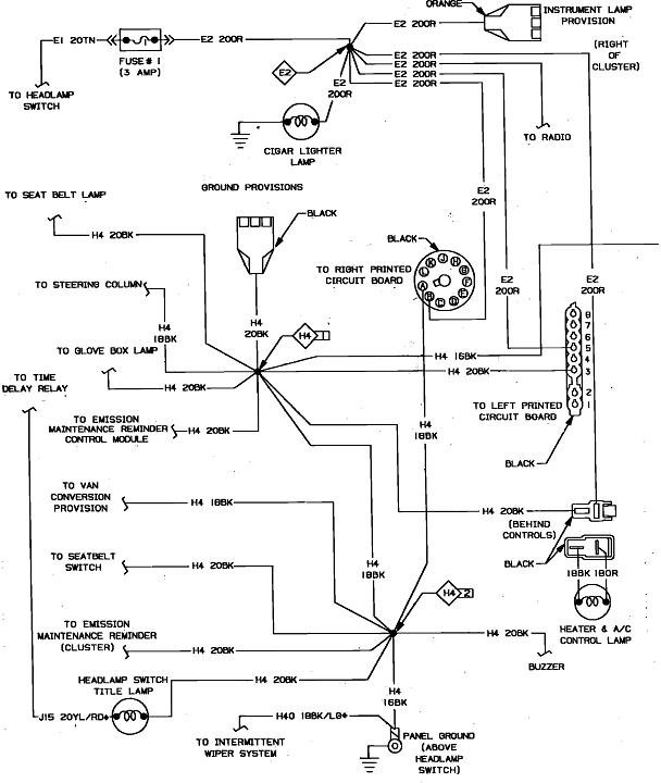
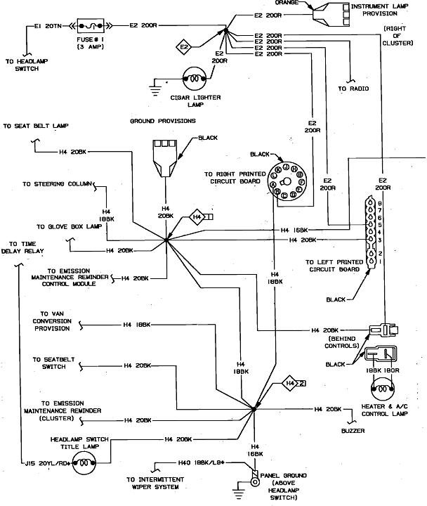
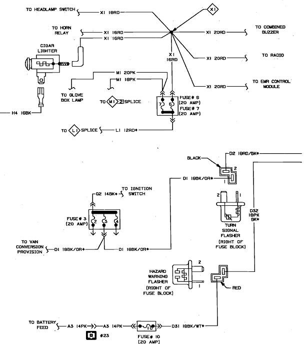
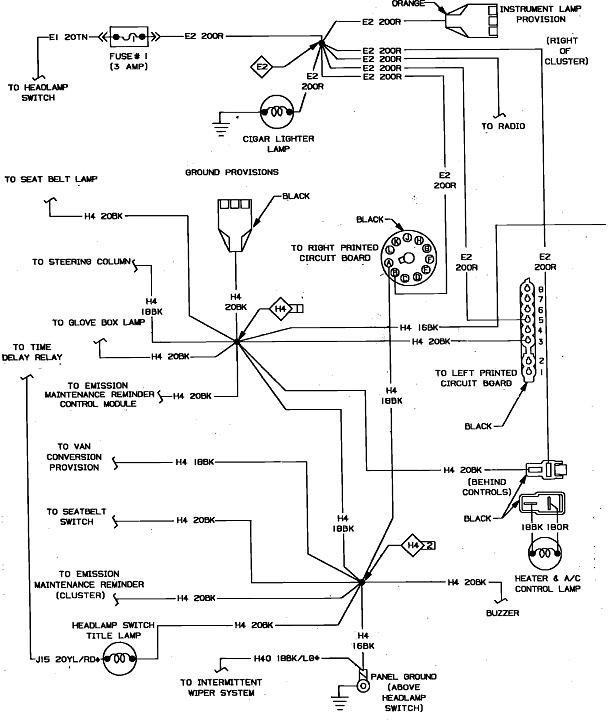
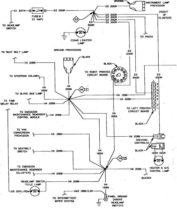
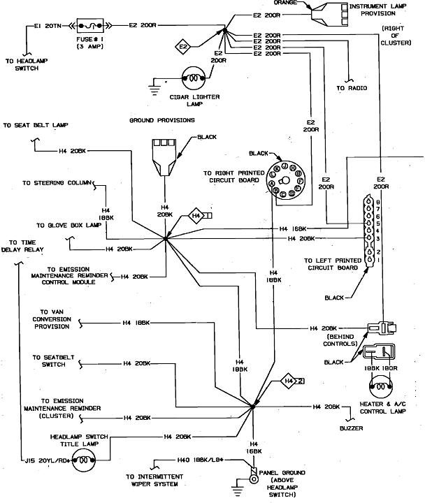
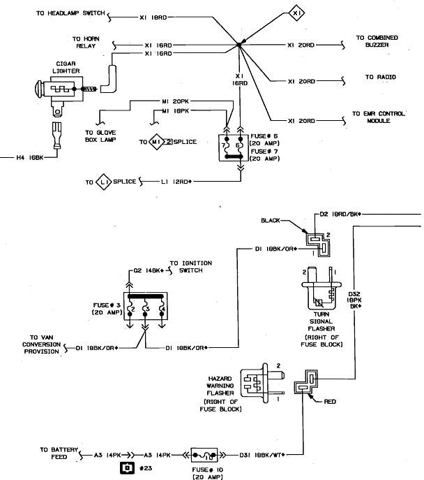
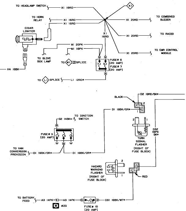
If you have 12 volts all the way to both sides of the connector, the next place is the hazard flasher switch. You'll need to remove the steering wheel to do testing beyond the connector. Check for voltage on the white wire shown with the red arrow in the fourth diagram. If it's missing, the hazard flasher switch is defective. If you have it there, you should also have 12 volts on the dark green / red wire, (left side), and on the brown / red wire, (for the right side).

Beyond those points, the signals share the same circuits, so if the signals work, there's no need to look further back for the brake light problem. You will have found the 12 volts for the brake light circuit missing by this time, then we'll know what it will take for a solution.
May 6, 2019 at 5:08 PM
Advertisement
Avatar
BURNSKI187
  • MEMBER
  • 2 POSTS
CARADIODOC Thank you!! That information was extremely helpful! I ended up checking the switch and after all that it ended up being fuse 7. It is supposed to be a 20A fuse but there was an 8A in there that was popped but not visible to the naked eye. I checked them twice but the third time I checked with a multi-meter and lo and behold it was bad. I had to look up a fuse box diagram to figure out what amp is was supposed to be. My Haynes manual decided that information is not important (there is some good information in there but is heavily lacking and very vague since the manual is meant for 71-2002 vans). I ordered a legit shop maintenance manual for my exact model for any further issues.

I have to ask where did you source those wiring diagrams? I couldn't find them anywhere online?
May 9, 2019 at 11:56 AM
Avatar
CARADIODOC
  • CAR REPAIR CONTRIBUTOR
  • 34,308 POSTS
Very happy to hear you solved the problem.

My preference is for paper service manuals from the manufacturer. I've collected a lot of them over the years. For posting diagrams online, we subscribe to two online service manual companies. One is called AllData and the other is Mitchell-On-Demand, aka ProDemand.

I mostly access AllData because they use a lot of manufacturer wiring diagrams that I can copy and paste into MS Word, a typing program, where I can add arrows and notes, then I copy that into MS Paint where it can be saved in a format suitable to upload here. They also have their own version of some of the diagrams, but I can't copy and paste them. Their version can be easier to read, but I have a lot of experience with Chrysler diagrams, so I find those faster to get to where I want to be.

My understanding is independent repair shops pay over $1000.00 per year for a subscription to AllData. At my school, we had a special package that allowed us to put it on five computers for that price. Those subscriptions allow you to access any car year and model.

For individuals, you can buy a one-year or five-year subscription for just your one model. As I recall, the cost for one year is $26.95, and it was around 45 bucks for a five-year subscription. You might consider looking for an original service manual at an old car show swap meet. I sell mine at the Iola Old Car Show every summer, the weekend after July 4th. The diagrams I posted are what they look like in the original manuals. I can answer any questions related to them. The biggest problem is a circuit can cover multiple pages spread out all over. They don't show up on the diagrams I posted for you, but in the books, they don't use page numbers. You'll come to the end of a wire, then there's a note to jump to "sheet number" XX. Those sheet numbers are at the top of the pages. This is not real confusing in an '87 manual because the entire electrical system can be covered in about a dozen pages. By the late '90s, Section 8W, the electrical wiring section, can take up hundreds of sheets. I noticed in your diagrams there are no references to sheet numbers. That must be because there are so few of them.

Ford also does a very nice job with wiring diagrams, but instead of including them in their service manuals, they produce separate books for wiring and vacuum hose diagrams. They put an entire circuit on one or two pages. That's nice when you're working on that one circuit, but it's miserable when you need to know what other wires are in a connector, such as for the bulkhead / firewall. When corrosion between two adjacent terminals can cause a problem, you'd like to know what those other wires are for in a connector.

By around 2004, Chrysler puts all their service manuals in CDs or DVDs. I've used a few of those that a friend bought for his body shop, and finding things that way is really horrible. Often you have to jump between multiple pages, and there is no easy way to get there except to scroll up or down hundreds of pages at a time. We were told by a Chrysler representative to just print off the pages we needed, then save them in our tool boxes. Well, they used to do that for us. It was called a "book". Given that misery, it's much easier to use AllData, then copy and paste all the pages you need into MS Word documents that you can instantly switch between as needed.

I'm thinking of buying the DVD manual for the 2014 Ram I got a few years ago, but there's a good chance I'm going to print a few pages per day for as long as it takes to make a paper copy of the entire manual. That could take an entire ream of paper, and I should probably buy stock in the ink company!
May 9, 2019 at 6:49 PM