Brake lights and rear running lights not working

Tiny
BEN ZIEGERT
  • MEMBER
  • 1993 CHEVROLET 1500
  • 4.3L
  • V6
  • 4WD
  • MANUAL
  • 160,000 MILES
My brake lights and rear running lights are not working. A few days ago, I blew a fuse because of wires in my bed getting pinched. I replaced the fuse, and everything works except the brake lights and rear running lights. Blinkers and flashers all work. The front lights work as well. I tested the voltage on the pins of the taillights. Getting 11v on the first 3 pins and 0 on the ground pin. I tested for continuity on the pins of the taillight board and 1-3 all have continuity with bulbs installed. Without bulbs installed no continuity. With bulbs installed 1-3 have continuity to the ground pin. I also tested continuity to the harness ground pin to the ground on the bed and it was fine. I also have swapped the bulbs to make sure that they were not an issue as well as the taillight board that they plug into. My DRLs are also flashing with my blinkers. My fuse is fine, and I am out of ideas please help.

Tested the brake pedal switch. Not sure which wires does where but 12v on orange constantly and 12v on white when brake is pressed.
Tuesday, November 9th, 2021 AT 3:57 PM

5 Replies

Tiny
BEN ZIEGERT
  • MEMBER
  • 9 POSTS
I did also splice and fix the wires that were pinched in the bed.
Was this
answer
helpful?
Yes
No
Tuesday, November 9th, 2021 AT 3:59 PM
Tiny
BEN ZIEGERT
  • MEMBER
  • 9 POSTS
This morning I went to grab something out of my truck. The taillights were off then I opened my passenger side door, and they came on. I flipped the headlight switch on and they shut off. I turned the switch off and the lights turned back on.
Was this
answer
helpful?
Yes
No
Wednesday, November 10th, 2021 AT 6:25 AM
Tiny
KASEKENNY
  • MECHANIC
  • 18,907 POSTS
Sorry for the delay. We work from oldest to newest posts and when you updated this one it put it back to the bottom of the list.

Normally we get to you quicker but unfortunately that is a small flaw in the way the questions come in.

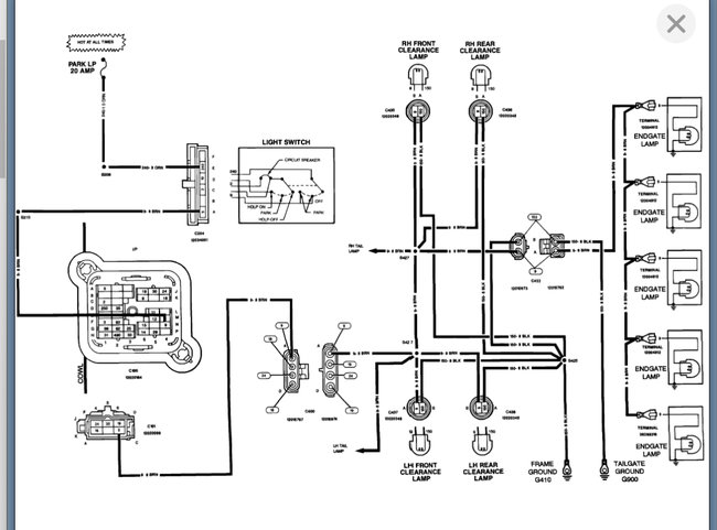
I am attaching the wiring diagram however; it sounds like the switch is the cause of all this or we have a ground issue that we are missing.

What I would suggest is starting with disconnecting the switch connector and then just use a jumper wire in place of the switch. Basically, if the switch is shorted then when you are in the off position, the lights should not be on. So, if they are, then you are getting voltage on that circuit when you should not.

By eliminating the switch like this, you are basically proving that there is an issue inside of it that is allowing voltage when it should not be. In other words, it is shorted.

you can use a test light to do this as well if you want. Just put a paper clip in the ground clamp so that you have a way to probe the terminal.

https://www.2carpros.com/articles/how-to-use-a-test-light-circuit-tester

Let me know what questions you have. Thanks
Was this
answer
helpful?
Yes
No
Wednesday, November 10th, 2021 AT 4:04 PM
Tiny
BEN ZIEGERT
  • MEMBER
  • 9 POSTS
Ignore the part about the lights being on all the time. I had taken the brake switch off and it was closing the circuit. I tested the brake pedal switch. Not sure which wires goes where but 12v on orange constantly and 12v on white when the brake is pressed. Brake lights work when park light switch is off.

I tested the park light switch in the dash, and it is functioning correctly. 12v coming in and 12v coming out.

What's weird is that the license plate light goes on with the park lights but not the taillights. I'm going to try and trace these wires back to their splice point and maybe that is bad?

So, to recap, the brake switch works, the park light switch in the dash works, the bulbs and circuit boards work, and my ground connection at the light is fine.
Was this
answer
helpful?
Yes
No
Wednesday, November 10th, 2021 AT 5:29 PM
Tiny
KASEKENNY
  • MECHANIC
  • 18,907 POSTS
Okay. Then yes, you have a short somewhere so checking that splice is a good idea. If the lights are on when they should not be, then they are getting voltage from somewhere and it is normally the switch on these older trucks.

However, it can be from anywhere so if the switch tests ok then we can try and eliminate all the wiring from the switch to the bulbs by just running a long jumper wire. Basically, you are just eliminating the wiring and then you can start to narrow it down from there once you get it so that it is operating correctly.
Was this
answer
helpful?
Yes
No
Wednesday, November 10th, 2021 AT 5:35 PM

Please login or register to post a reply.