Brake light either not working or staying on?

Tiny
STEFFYJEAN
  • MEMBER
  • 2002 JEEP LIBERTY
  • 3.7L
  • 4WD
  • AUTOMATIC
  • 200 MILES
I have a 2002 Jeep liberty sport 4wd having problems with brake lights either not working or staying on replaced all bulbs.
Monday, February 3rd, 2025 AT 7:09 PM

13 Replies

Tiny
AL514
  • MECHANIC
  • 5,590 POSTS
Hello, I would start with checking the switch on the Brake pedal itself, if the brakes lights are staying on, try unplugging it and see if they go out. Ill post the wiring diagrams for the brake switch so you know what youre looking at, but it sounds like it may just be a bad switch. Being down by your feet they eventually get dirt and dust in them and in the connector, and can stick on or off. Start there, and we will get some diagrams posted for you. You'll see the switch on the brake pedal bracket.
Was this
answer
helpful?
Yes
No
Tuesday, February 4th, 2025 AT 7:18 AM
Tiny
AL514
  • MECHANIC
  • 5,590 POSTS
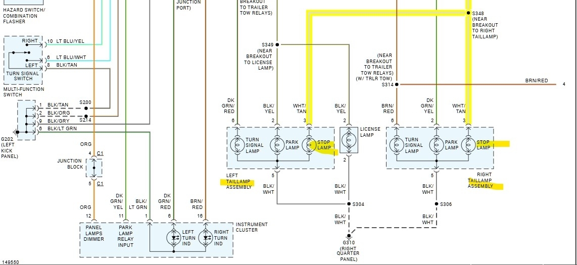
Here are the operations, replacement, and wiring diagrams for the Brake Switch, in diagram 6 (the top section of the wiring diagram) it has the Brake switch listed as being located on the Park Brake bracket, which is incorrect. Aftermarket diagrams are sometimes labelled wrong, the switch you want is just above the brake pedal itself. Let us know if you have any other questions on it. To test the switch, you would have to back probe the connector pins and check the voltage output when pressing the pedal to see if the voltage remains when releasing the pedal. But it looks like once the switch is removed from the pedal it needs to be replaced due to a one-time self-adjustment when installed.
Was this
answer
helpful?
Yes
No
Tuesday, February 4th, 2025 AT 7:35 AM
Tiny
STEFFYJEAN
  • MEMBER
  • 6 POSTS
Also when I turn on headlights the brake lights won't work. Can that switch cause that as well?
Was this
answer
helpful?
Yes
No
Tuesday, February 4th, 2025 AT 11:24 AM
Tiny
AL514
  • MECHANIC
  • 5,590 POSTS
Well that changes things, this vehicle is listed as possibly having daytime running lights, so the brake lights don't work at all when you turn the switch on fully to headlights, or does this happen when you turn the switch to the first Park lamps, and any change with high beams or low beams?
And the rear Turn signals, Park lamps, and Brake lamps all share the same Ground wire, are any of those affected by the head lamps being on?
The Body Control module controls the head lamp relays (both high and low beam) as well as the Park lamp relay.
The Body Control module takes an input from the Multifunction switch which controls the head lamps, park lamps, etc.
It's possible there is something going when the Park lamps are turned on that's effecting the Brake lamp bulbs since they both use the same Ground in the rear of the vehicle, so it may not be just the head lamps being on, The Brake lamps are not controlled by a relay, the power is applied through the brake switch on the pedal to the Brake Lamp bulbs so it may be that the circuit may not be able to carry enough current flow due to a possible bad ground or corroded connection somewhere going to the rear lighting assemblies.
So, check if the issue happens when just the Park lamps are on.

It's difficult to give a definite answer as to what the fault is, but the Ground and the Park lamps might be part of what's happening, when wires can't carry enough current flow due to bad connections, current will flow on the easiest path available and to whatever bulb circuit has the lowest resistance.
Was this
answer
helpful?
Yes
No
Wednesday, February 5th, 2025 AT 2:16 PM
Tiny
STEFFYJEAN
  • MEMBER
  • 6 POSTS
Thank you, I changed the brake switch, and they checked the ground and yes it was bad, had it replaced and so far, all seems to be working great. Thank you very much for your help.
Was this
answer
helpful?
Yes
No
Wednesday, February 5th, 2025 AT 3:17 PM
Tiny
AL514
  • MECHANIC
  • 5,590 POSTS
Was the ground wire an issue as well?
Was this
answer
helpful?
Yes
No
Wednesday, February 5th, 2025 AT 3:28 PM
Tiny
STEFFYJEAN
  • MEMBER
  • 6 POSTS
Yes it was.
Was this
answer
helpful?
Yes
No
Wednesday, February 5th, 2025 AT 7:05 PM
Tiny
AL514
  • MECHANIC
  • 5,590 POSTS
Okay, thank you for the response, it helps other people if they experience the same issue on this year Jeep.
Was this
answer
helpful?
Yes
No
Friday, February 7th, 2025 AT 8:03 AM
Tiny
STEFFYJEAN
  • MEMBER
  • 6 POSTS
Well I thought it fixed the problem but it did not. I'm not sure what is wrong.
Was this
answer
helpful?
Yes
No
Tuesday, February 18th, 2025 AT 7:23 PM
Tiny
AL514
  • MECHANIC
  • 5,590 POSTS
Is it the same exact symptoms? Did the fix last for a certain amount of time?
Was this
answer
helpful?
Yes
No
Tuesday, February 18th, 2025 AT 7:52 PM
Tiny
STEFFYJEAN
  • MEMBER
  • 6 POSTS
It's all on the passenger side now the brake light doesn't want to work the taillight won't work and running light up front won't work but the headlight does.
Was this
answer
helpful?
Yes
No
Tuesday, February 18th, 2025 AT 8:06 PM
Tiny
AL514
  • MECHANIC
  • 5,590 POSTS
So, this sounds like some different symptoms than before, if that's the case, then the shop that did the repair most likely move some of the wiring harness around during the repair, and there's a section somewhere that's having an issue, that's common with faulty wiring or corroded sections of wiring or connectors. How long did the previous fix last?
Was this
answer
helpful?
Yes
No
Wednesday, February 19th, 2025 AT 10:11 AM
Tiny
AL514
  • MECHANIC
  • 5,590 POSTS
How about the turn signal on the rear of the passenger side?
Was this
answer
helpful?
Yes
No
Wednesday, February 19th, 2025 AT 10:14 AM

Please login or register to post a reply.