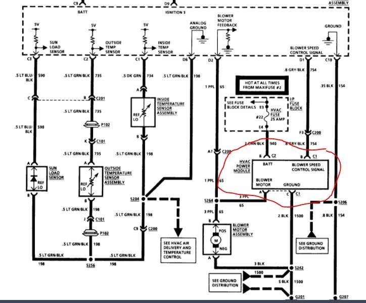
I never heard of a fan run by itself before so I'm thinking it's the relay (contacts stuck in on position). I would be very happy to have a second or third opinion.
I haven't checked the fuses for the obvious reason the fan is working and not stopping.
Thursday, January 7th, 2021 AT 10:48 PM





