Wednesday, October 24th, 2018 AT 10:14 AM
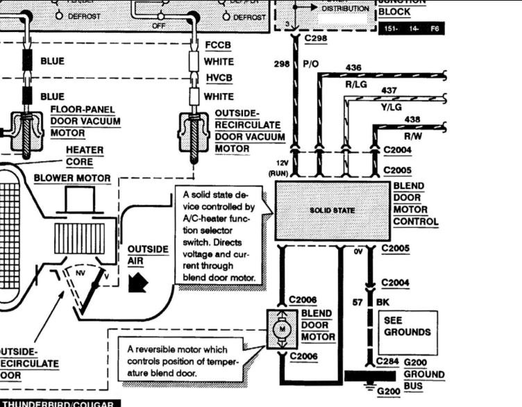
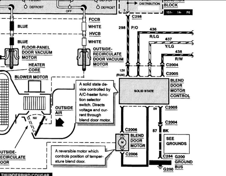
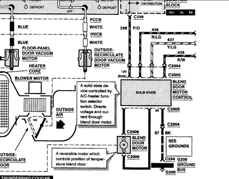
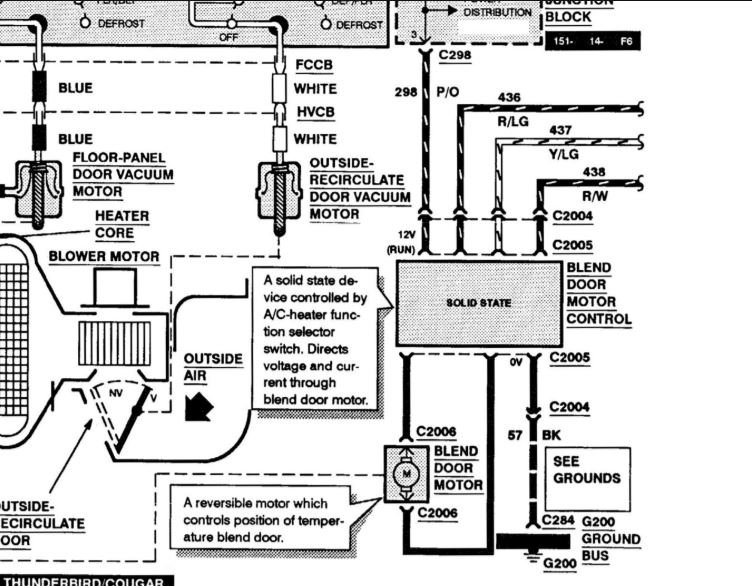
In the beginning I heard clicking coming from behind the dash, accompanied with the inability to change temperature. After taking out the glove box, I noticed the source was from the blend door actuator, which went bad. I went to rockauto. Com and got a replacement, and quickly replaced it. It may have been foolish not to disconnect the battery, but I figured that it would not be that big of a job. After plugging it in, I found out that no power goes to the new actuator. Any advice that I could get?




