Alternator not working, belt diagram needed?

Tiny
RYANH89
  • MEMBER
  • 2018 VOLKSWAGEN ATLAS
  • 3.6L
  • V6
  • 2WD
  • AUTOMATIC
  • 105,000 MILES
What the belt diagram for the vehicle listed above. New alternator not working trying to see if I had the belt on right.
Friday, May 5th, 2023 AT 5:43 PM

5 Replies

Tiny
STEVE W.
  • MECHANIC
  • 15,694 POSTS
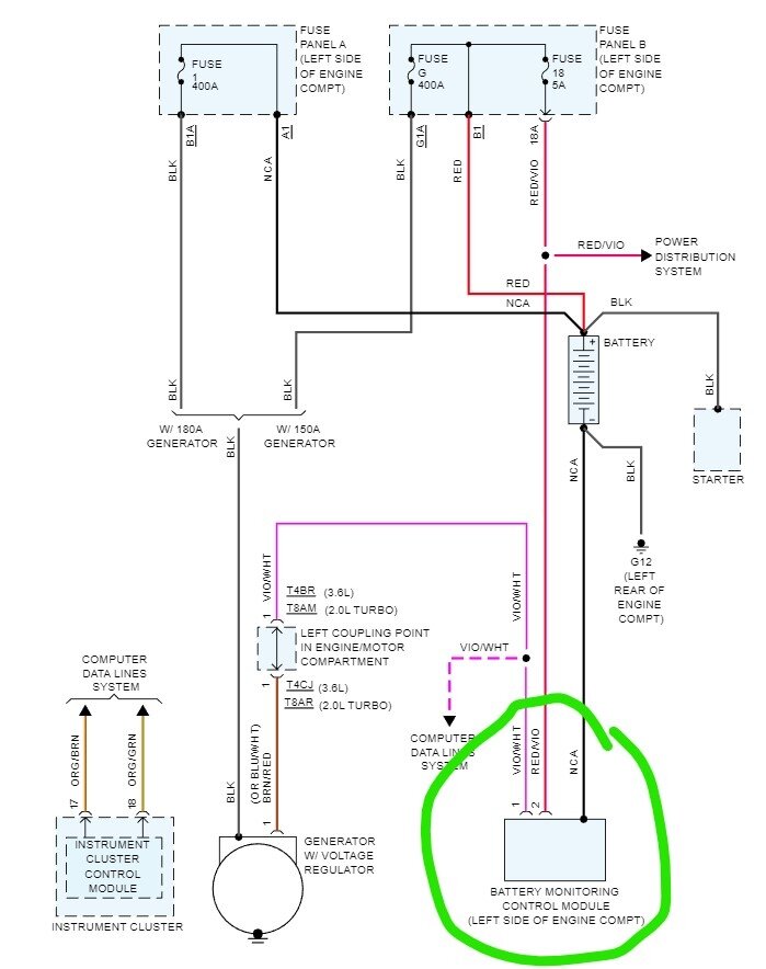
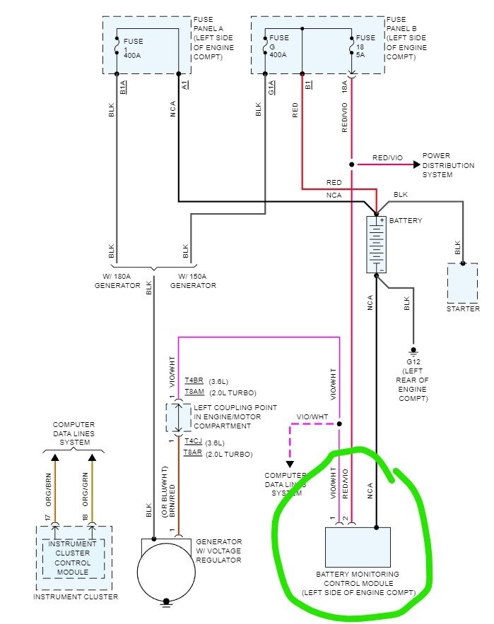
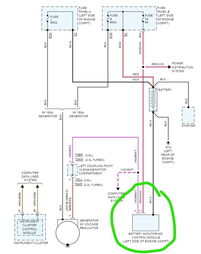
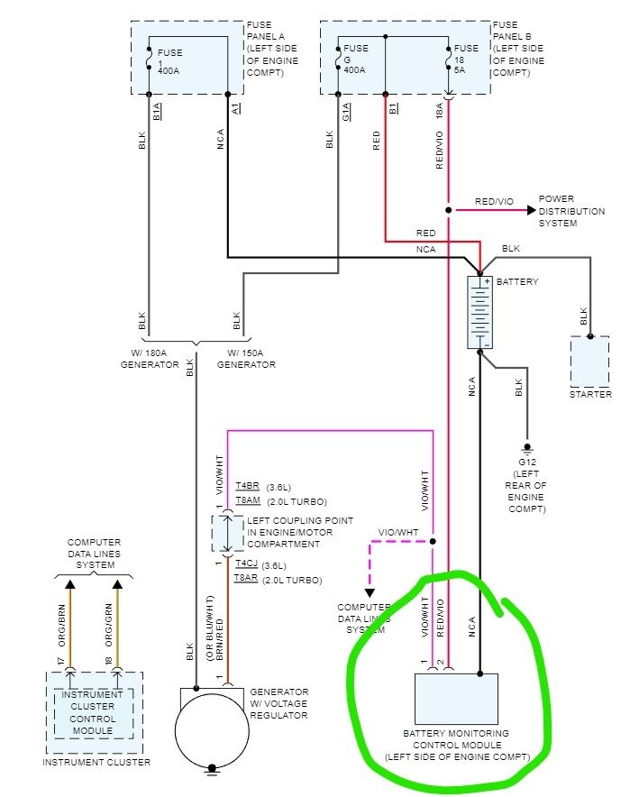
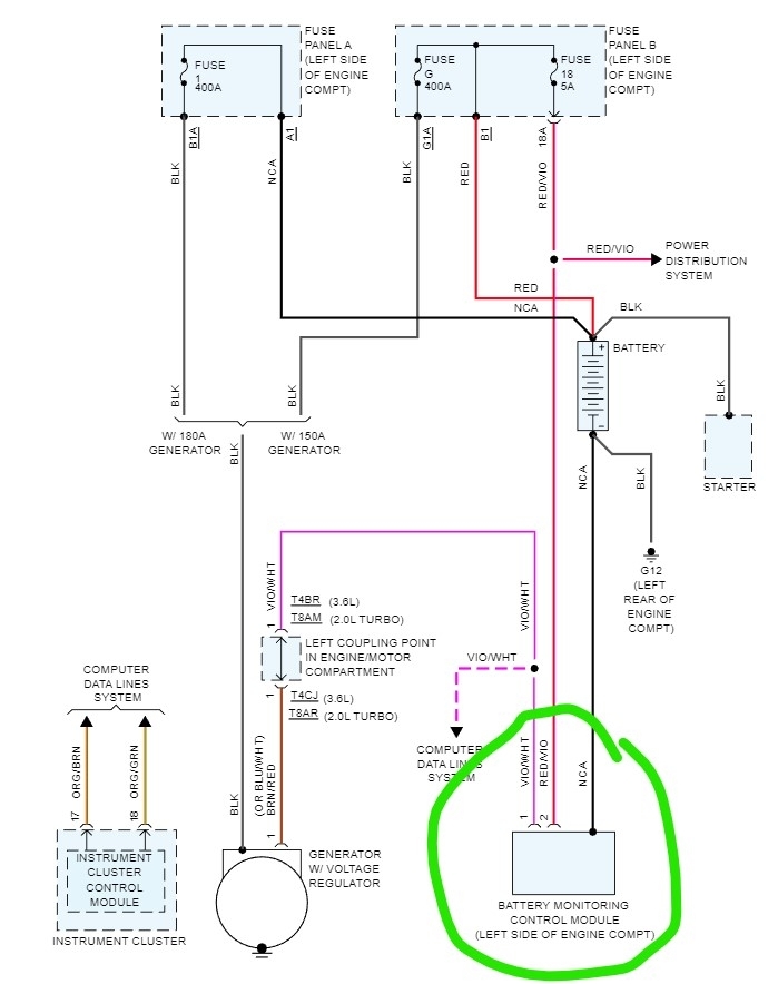
This is the routing for the 3.6 in the Atlas. I take it the old one stopped charging? If yes, then check the battery monitor on the left inner fender. To do that you need the OE level scan tool to monitor the voltage as well as see if the module is working. There are no real tests without the scan tool.
Was this
answer
helpful?
Yes
No
+3
Saturday, May 6th, 2023 AT 12:19 AM
Tiny
RYANH89
  • MEMBER
  • 4 POSTS
So, will I have to take it to the dealer to be checked or can I buy the OE scan tool? Where exactly is the battery module? And yes, I need help I have bought two new batteries and 3 alternators and all the alternators have been good but will not put fire back into the battery.
Was this
answer
helpful?
Yes
No
Saturday, May 6th, 2023 AT 6:53 PM
Tiny
STEVE W.
  • MECHANIC
  • 15,694 POSTS
The module keeps track of the battery voltage and tells the PCM to turn the alternator on and off to keep the battery charged. You could buy a scan tool but unless you plan on using it a lot one that will do the job is close to $1,000.00 or so. There is the VCDS tool from ross tech https://www.ross-tech.com/ but I'm not sure it covers that new of a vehicle.
Was this
answer
helpful?
Yes
No
Saturday, May 6th, 2023 AT 8:10 PM
Tiny
RYANH89
  • MEMBER
  • 4 POSTS
Thank you so much. I will check that might be my problem. Can you tell me what the battery module looks like? Having problems finding it.
Was this
answer
helpful?
Yes
No
Sunday, May 7th, 2023 AT 6:25 AM
Tiny
STEVE W.
  • MECHANIC
  • 15,694 POSTS
It's hiding in the negative battery terminal assembly and looks like the image attached. As you have swapped the battery and alternator, I would get a scan tool involved and see if the ECM can control the alternator as it sounds like it isn't able to, and you get no charging as a result. For mechanical testing verify that the 400-amp fuse is not blown and that the 5-amp fuse 18 is good as well. If they are good then grab a test light and connect it to ground, now unplug the battery sensors electrical connection. Touch the test light to pin 2 in the harness connector the red with violet wire. It should light up if the battery is connected. Next touch it to the large battery post on the rear of the alternator, it should light. If the test light turned on both times the 5 amp and 400-amp fuses in box A or B are good. Reconnect the current sensor and use a meter to measure the voltage at the battery. Now turn on the headlights and high heat/AC blower and measure again. Write them down and turn them off and start the engine, measure the voltage again. You then turn on the lights and blower again, If it's charging the voltage the second time should be higher than the first time (fully charged battery should read about 12.6 volts, under the load of blower and lights it will drop to something above 11 volts, with the engine running you should see 13-14 volts at least.
Was this
answer
helpful?
Yes
No
Sunday, May 7th, 2023 AT 9:17 AM

Please login or register to post a reply.