Battery not charging

Tiny
TIMOTHY B. MITCHELL
  • MEMBER
  • 1987 MERCURY MARQUIS
  • 5.0L
  • V8
  • 2WD
  • AUTOMATIC
  • 210,000 MILES
Replaced alternator and belt with new ones.
Checked fusible links, they look okay. The alternator has two wired plugs. The large plug has power on two wires. The small plug has power on one wire. What do I look for to diagnose this problem?
Saturday, January 12th, 2019 AT 2:18 PM

18 Replies

Tiny
JACOBANDNICKOLAS
  • MECHANIC
  • 110,192 POSTS
Hi and thanks for using 2CarPros.

First, I will need to know which wires you are getting power to. You indicated three. Tell me which ones. Next, you said you checked the fusible links. You mention they look good. Did you check them for continuity?

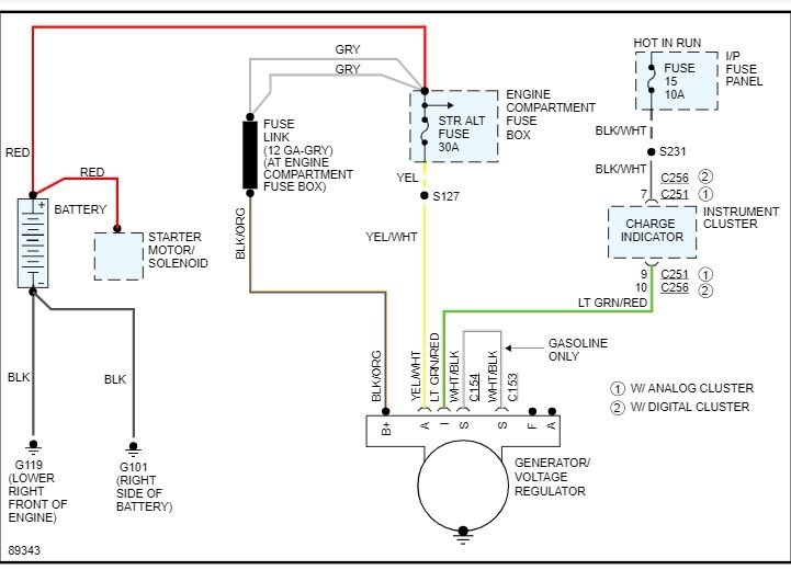
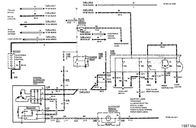
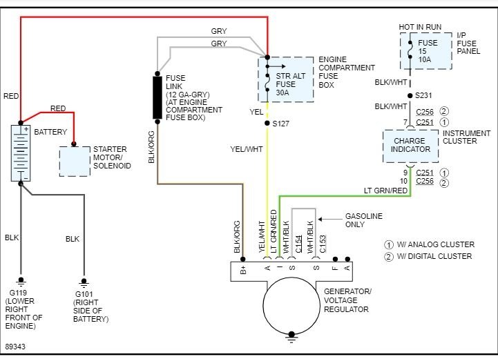
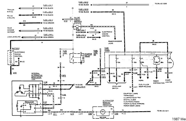
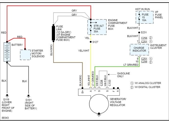
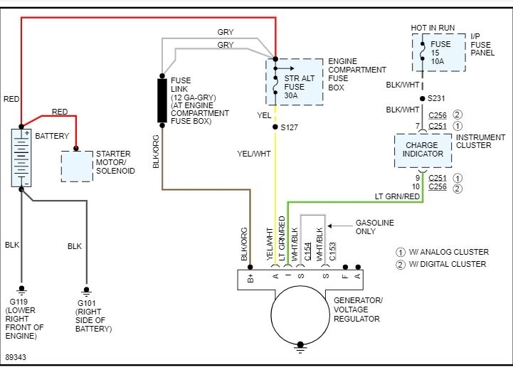
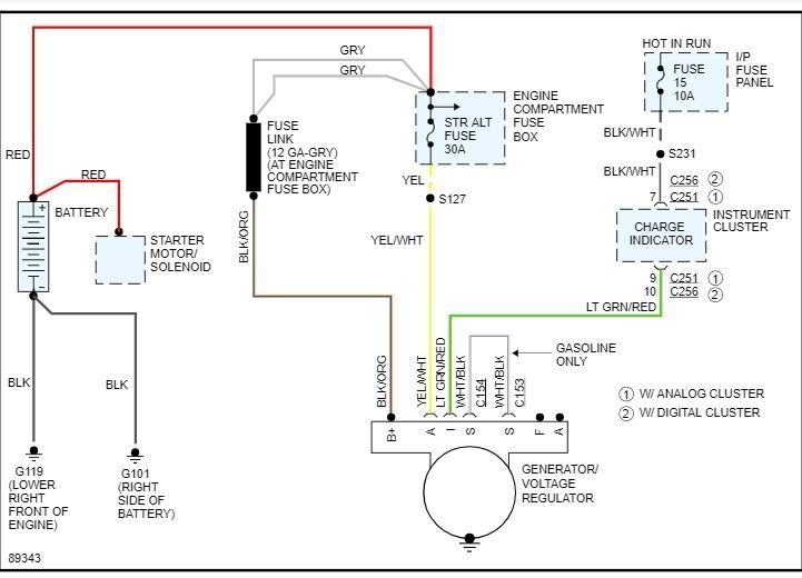
I attached a wiring schematic for you to review related to the charging system. It will help you identify the wires you have power to so you can tell me.

I will watch for your reply.

Please keep in mind, although the alternator is new, it may not be good. You have no idea how many bad electrical/re-manufactured parts I have gotten from nationally recognized parts stores that have been bad or have failed shortly after install. If everything you tell me sounds like it should be working, I may ask that you remove the alternator and have it bench tested where you got it.

Let me know.

Joe
Was this
answer
helpful?
Yes
No
Saturday, January 12th, 2019 AT 2:42 PM
Tiny
KENW1
  • MECHANIC
  • 213 POSTS
Thanks for visiting 2CarPros. It sounds like you are missing voltage on the yellow and white wire which is fed by a fusible link connected to the battery side of the starter solenoid which is on the passenger fender. It is a smaller 18 gauge fusible link. You can easily check them by pulling on them, a broken one will break easily.

If the yellow and white wire has power and the charging lamp is not on then either the bulb is blown, the inline fusible link is blown on the red and green wire, or there is a break in the wire.

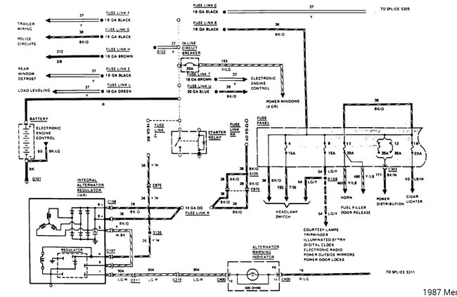
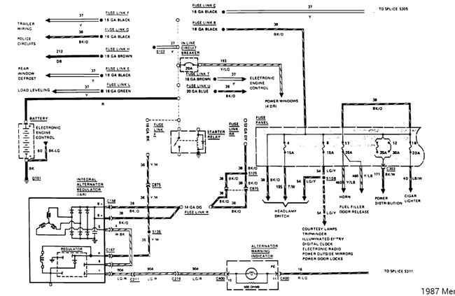
I'll post the wiring diagrams below.
Was this
answer
helpful?
Yes
No
+1
Saturday, January 12th, 2019 AT 2:50 PM
Tiny
TIMOTHY B. MITCHELL
  • MEMBER
  • 9 POSTS
Thanks for the Info I will check the wires tomorrow, as I don't have a garage to work in and its cold and dark outside.

Tim
Was this
answer
helpful?
Yes
No
Saturday, January 12th, 2019 AT 6:01 PM
Tiny
JACOBANDNICKOLAS
  • MECHANIC
  • 110,192 POSTS
No problem, Tim. Let me know the info when you get it.

Take care and stay warm.

Joe
Was this
answer
helpful?
Yes
No
Saturday, January 12th, 2019 AT 9:55 PM
Tiny
TIMOTHY B. MITCHELL
  • MEMBER
  • 9 POSTS
All wires on the battery side of the starter solenoid have power. The red and green wire has power at the alternator connection and the dash cluster connection when the key is on. The charging indicator bulb does not light up switched it with a know good bulb. It still does not light up key on or off. There is no power on the last connector pins on the dash cluster connector key on or off. Could it be electronic gasket that powers all instrument cluster bulbs? If it is the electronic gasket for the instrument cluster is bad is there a way to temporary by pass it to check for charging? The Ohms resistance is higher on bulb connection part this gasket than it is on other bulb that light up.

Thanks, Tim
Was this
answer
helpful?
Yes
No
Sunday, January 13th, 2019 AT 3:52 PM
Tiny
JACOBANDNICKOLAS
  • MECHANIC
  • 110,192 POSTS
Hi TIm and welcome back:

Are you certain the fusible link which supplies power to the alt, fuse 15 is good in the interior fuse box, and the yellow wire is getting power? I ask because if that is all present, it sounds like a bad alternator.

Let me know.
Joe
Was this
answer
helpful?
Yes
No
Monday, January 14th, 2019 AT 5:54 PM
Tiny
TIMOTHY B. MITCHELL
  • MEMBER
  • 9 POSTS
I will check these out tomorrow. I will check and see if there is power to fuse 15 in fuse box and the yellow wire. The key should be in the on position, when doing the checks? Do I check yellow wire at the alternator connection? There are two plugs that connect to the alternator. One small one and a larger one. Do you want me to check for voltage here or somewhere else?

Thanks,
Tim
Was this
answer
helpful?
Yes
No
Monday, January 14th, 2019 AT 9:53 PM
Tiny
JACOBANDNICKOLAS
  • MECHANIC
  • 110,192 POSTS
Hi TIm:
Check the yellow at the alternator. That wire should be hot at all times. Check it both ways if it has no power with the key off. As far as the fuse, if that is blown, the alt light won't turn on.

Joe
Was this
answer
helpful?
Yes
No
Tuesday, January 15th, 2019 AT 5:33 PM
Tiny
TIMOTHY B. MITCHELL
  • MEMBER
  • 9 POSTS
I have several yellow wires at the starter solenoid they all have power at that location, and just past the fusible links that are near the solenoid. The red and green wire has power near the solenoid and just past the fusible link. The yellow wire has power at the alternator. The red and green wire going to the alternator plug does not have power. I am not sure if this is the same red and green wire that goes to the starter solenoid because it is smaller and goes into a plug on the left fender. I jumped the red and green wire at this connector with a hot wire and all it did was drop the RPM the voltage was still 11-12 volts. Is there any way the Instrument cluster wiring gasket could cause the battery not to charge? It looks worn in spots. I will go back and check the fuses again to make sure they are still good. If the bulb or the bulb holder is bad will this cause the battery not to charge?

Tim
Was this
answer
helpful?
Yes
No
Wednesday, January 16th, 2019 AT 12:53 AM
Tiny
JACOBANDNICKOLAS
  • MECHANIC
  • 110,192 POSTS
Hi:
No, the indicator light wouldn't cause it not to charge. I have a feeling you got a bad alternator.
Was this
answer
helpful?
Yes
No
Wednesday, January 16th, 2019 AT 5:22 PM
Tiny
TIMOTHY B. MITCHELL
  • MEMBER
  • 9 POSTS
According to diagram of the fuse box I got offline fuse 15 is not used. I checked it anyway there is power on both sides with the key on. This diagram says fuse 18 is for the warning indicators. Fuse 18 has power on both sides with the key on. I guess I will get the alternator bench checked this weekend if there is nothing else to try.

Tim
Was this
answer
helpful?
Yes
No
+1
Wednesday, January 16th, 2019 AT 8:27 PM
Tiny
JACOBANDNICKOLAS
  • MECHANIC
  • 110,192 POSTS
Honestly, you have power where it is needed, there are no fusible link issues, and everything checks out. I have a feeling the alternator is bad.

Let me know what is found.

Joe
Was this
answer
helpful?
Yes
No
Wednesday, January 16th, 2019 AT 8:49 PM
Tiny
TIMOTHY B. MITCHELL
  • MEMBER
  • 9 POSTS
Just one more question before I get the alternator bench checked. There are two plugs on the alternator which ones should have power? The black and white wire and the red and green wire going to the alternator plug do not have power.

Thanks,
Tim
Was this
answer
helpful?
Yes
No
Thursday, January 17th, 2019 AT 1:14 PM
Tiny
JACOBANDNICKOLAS
  • MECHANIC
  • 110,192 POSTS
The red and green will have power/key on. The white and black should have power with the engine running.
Was this
answer
helpful?
Yes
No
Thursday, January 17th, 2019 AT 2:56 PM
Tiny
TIMOTHY B. MITCHELL
  • MEMBER
  • 9 POSTS
They do not have power.
Tim
Was this
answer
helpful?
Yes
No
Thursday, January 17th, 2019 AT 4:28 PM
Tiny
JACOBANDNICKOLAS
  • MECHANIC
  • 110,192 POSTS
The white and black wire are to the stator. With the engine running, it should produce power. The red and green wire (I) meaning indicator, should get power with the key on.

Now, for the stator to produce an AC current, a DC (battery power) must be present.
Was this
answer
helpful?
Yes
No
Thursday, January 17th, 2019 AT 5:27 PM
Tiny
TIMOTHY B. MITCHELL
  • MEMBER
  • 9 POSTS
I disconnected all the connections and reconnected them.I readjusted the belt. Now the it charging 14.5 volts.
Thanks,
Tim
Was this
answer
helpful?
Yes
No
Friday, January 18th, 2019 AT 6:11 AM
Tiny
JACOBANDNICKOLAS
  • MECHANIC
  • 110,192 POSTS
Great! You must have had a loose connection. I'm glad you got it working.

Take care and let me know if you have other questions.

Joe
Was this
answer
helpful?
Yes
No
Friday, January 18th, 2019 AT 6:52 PM

Please login or register to post a reply.