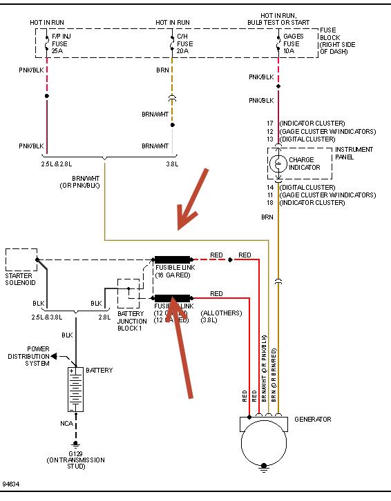
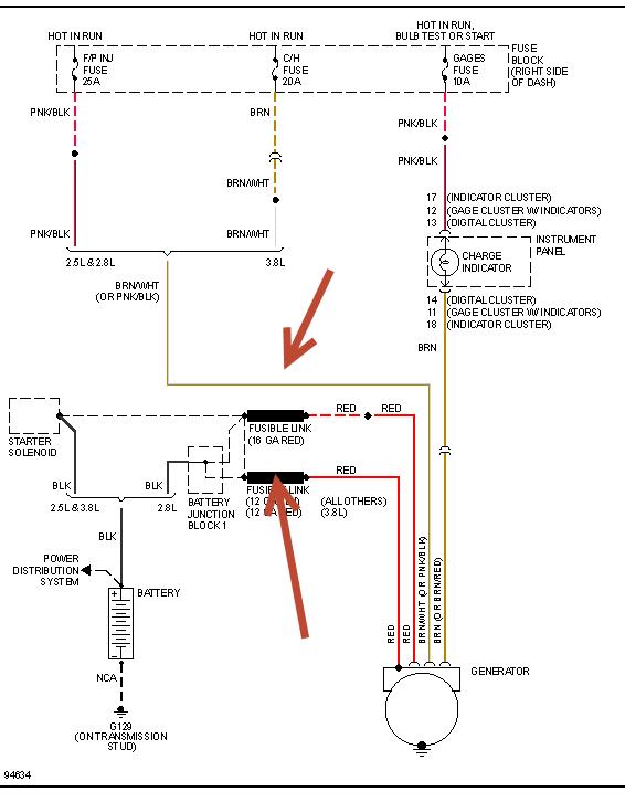
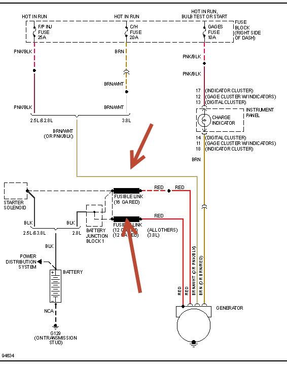
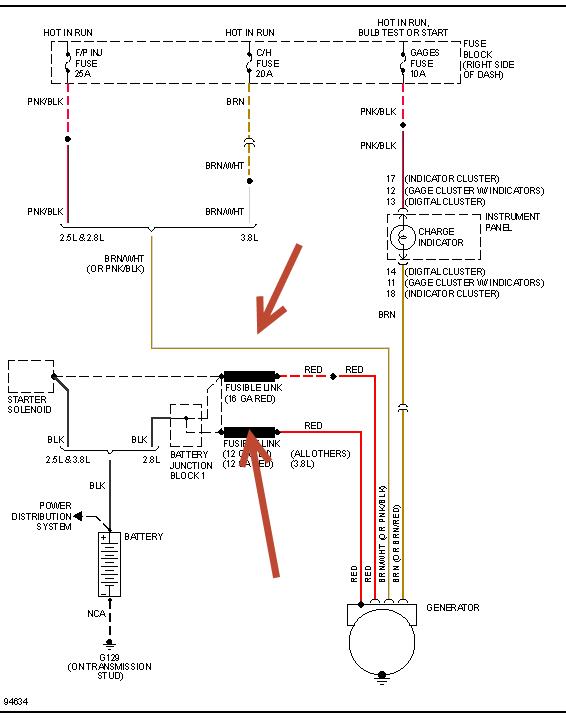
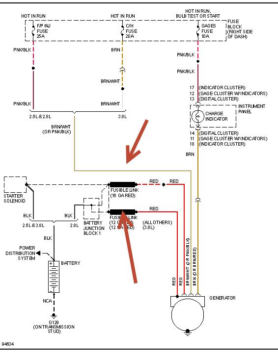
Thursday, April 25th, 2013 AT 9:11 AM
I installed new battery, cables, and alternator, had it tested out of box. I triple checked all connections to make sure they are good and battery still is not charging when car is running. I'm at a loss! It's a 3.8 V6. HELP!



