Monday, July 5th, 2021 AT 7:25 AM
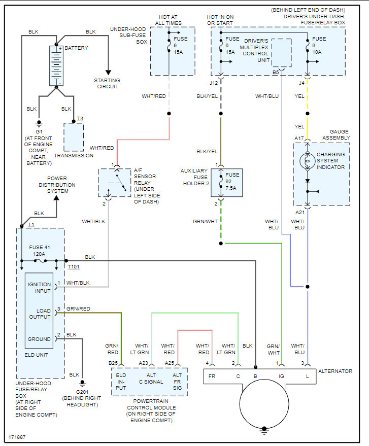
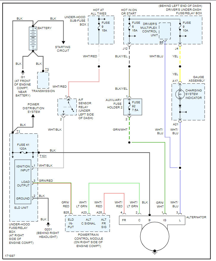
Replaced battery, then alternator and serpentine belt as the battery wouldn't charge and shut off. I replaced the battery again and the battery light stays on 30 minutes later idle, so new battery, new alternator, new belt. Not sure what else to check. Power steering and transmission need work too, but this is the main issue at the moment.









