Battery light on smoking alternator cable

Tiny
KANE EVANS
  • MEMBER
  • 2011 HYUNDAI SANTA FE
  • 2.2L
  • TURBO
  • 4WD
  • AUTOMATIC
  • 127,000 MILES
Heard a pop and noticed smoke emitting from the alternator area. Battery light has come on before the car shut off. Tried to jump but lead to alternator from battery smokes.
Thursday, January 21st, 2021 AT 10:59 AM

3 Replies

Tiny
ASEMASTER6371
  • MECHANIC
  • 52,796 POSTS
Good afternoon,

This sounds like the alternator has failed internally and needs to be replaced.

https://www.2carpros.com/articles/how-to-replace-an-alternator

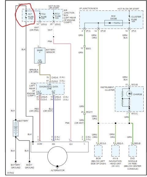
Most likely the pop was the 175 amp fuse for the alternator. Check the fuse.

https://www.2carpros.com/articles/how-to-check-a-car-fuse

Roy

Replacement

1. Disconnect the battery negative terminal first, then the positive terminal.
2. Disconnect the alternator connector, and remove the cable from alternator "B" terminal.
3. Remove the drive belt.
4. Pull out the through bolt and then remove the alternator (A).

Tightening torque :
49.0 - 63.7N.m (5.0 - 6.5kgf.m, 36.2 - 47.0lb-ft)

imageOpen In New TabZoom/Print

5. Installation is the reverse order of removal.
Was this
answer
helpful?
Yes
No
+1
Thursday, January 21st, 2021 AT 1:04 PM
Tiny
KANE EVANS
  • MEMBER
  • 3 POSTS
Wax has burnt off the wire coils now I’ve looked at it closer, so I think you’re correct Asemaster6371.
Thanks
Was this
answer
helpful?
Yes
No
Thursday, January 21st, 2021 AT 1:16 PM
Tiny
ASEMASTER6371
  • MECHANIC
  • 52,796 POSTS
You are welcome.

Always glad to help.

Roy
Was this
answer
helpful?
Yes
No
+1
Thursday, January 21st, 2021 AT 1:17 PM

Please login or register to post a reply.