Friday, April 14th, 2023 AT 11:54 PM
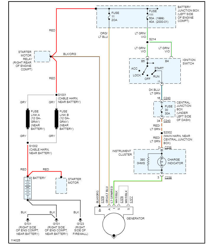
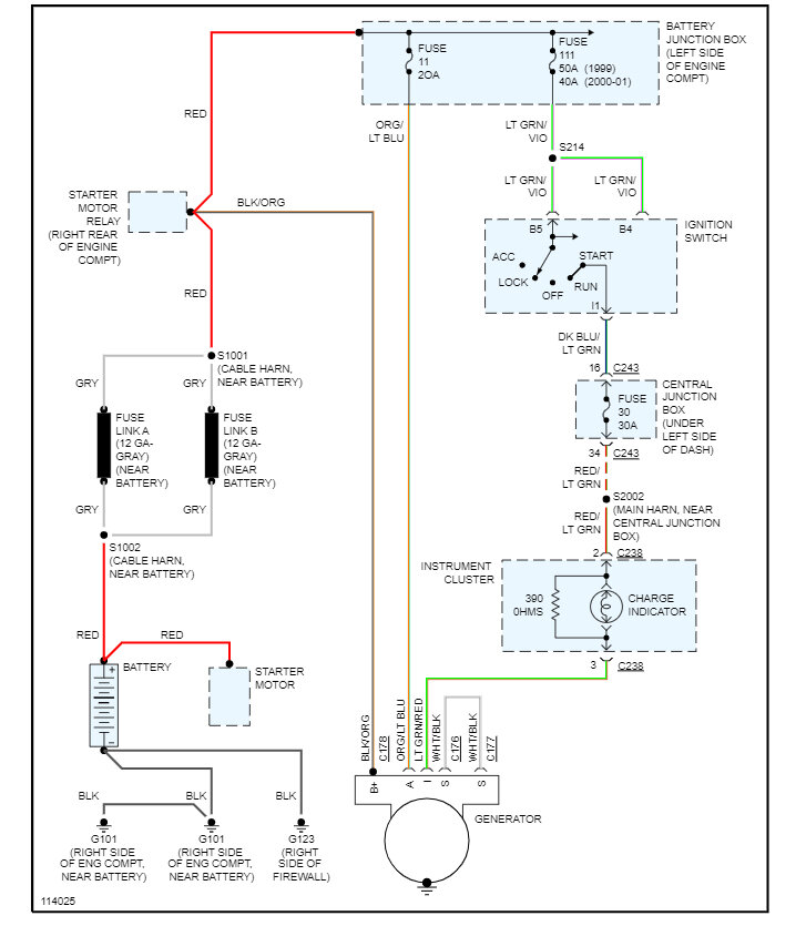
The alternator is charging at 14.39 with nothing on, and 14.43 with the lights on. I ran OBD2 check on the battery and the alternator. The battery is good, the alternator is within the range. However, I'm also having a B1676(1/1) CM code for the ABS.


