Wednesday, March 20th, 2019 AT 6:09 PM
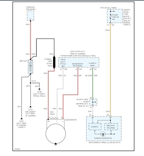
Battery is not being charged. Changed the alternator, connector plug that goes to the alternator. Checked continuity between PCM connector and the alternator plug, both tested good. Checked continuity between the bolt on the back of the alternator and the battery post, tested good. Not sure what to do here. Any help would be greatly appreciated.


