Battery light keeps coming on, fusible link location needed

Tiny
AMY SHEPHARD
  • MEMBER
  • 2005 CHEVROLET MALIBU
  • 192,000 MILES
Changed alternator didn't help. Got new battery didn't help. Put new positive ground wire on didn't work. Guy looked at it says its a fusible link from starter to battery but we can't find it. We need help finding where the fusible link is.
Monday, January 27th, 2020 AT 5:22 PM

1 Reply

Tiny
ASEMASTER6371
  • MECHANIC
  • 52,796 POSTS
Good evening,

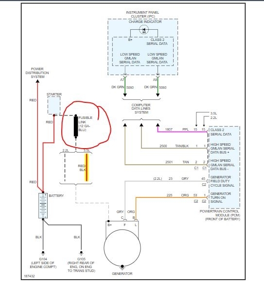
The link is at the starter itself. One end is bolted to the same wire the positive cable is mounted at.

If the link failed, it failed for a reason. Just replacing it will not work unless you find the reason. Most of the time it is from the alternator itself. I would suggest checking the wiring harness carefully for any damage. If you do not find any damage, then I would replace the alternator.

https://www.2carpros.com/articles/how-to-replace-an-alternator

Roy

GENERATOR REPLACEMENT

REMOVAL PROCEDURE
1. Disconnect negative battery cable.
2. Remove the air cleaner resonator.
3. Remove the oil level indicator tube bolt and reposition the tube.
4. Remove the drive belt.
5. Disconnect the electrical connectors from the generator.

imageOpen In New TabZoom/Print

6. Remove the generator bolts.
7. Lower the vehicle.
8. Remove the generator.
Was this
answer
helpful?
Yes
No
+1
Monday, January 27th, 2020 AT 6:24 PM

Please login or register to post a reply.