Monday, January 27th, 2020 AT 5:28 PM
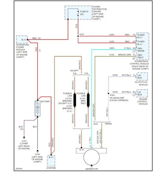
When I start my vehicle the red battery light comes on for a few seconds then goes away. Doesn’t come on while driving only when I start the vehicle. Doesn’t seem like it’s the battery because it starts right away, is it a sign my alternator is going bad?

