Sunday, February 23rd, 2020 AT 12:23 AM
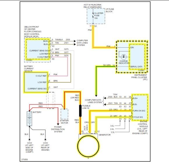
I was driving home tonight automatic headlights were on the heat was on I had my phone plugged up charging and was playing music from my phone through my radio the battery light came on car was still driving fine. Didn't notice dimming in the lights. I turned everything off but the headlights of course. It didn't stall or even act like it wanted to stall at red lights or stopping period. Got home turned the car off. Waited a few seconds tried to start the car it started up just fine and the battery light went off. I turned the radio on interior lights and heat on. My car then looked like the lights got a little dim but brightened back fast but the car idled up between 1 and 2 rpm's so I turned everything off but the headlights and it idled fine. This happened about 2 hours ago. I checked the battery cables one was loose and has a black wire with a white stripe on it coming from the cables. The serpentine belt does look a little warn out but not bad. Had battery and alternator checked a few months ago and it was said they were doing fine no problems with them. What could be the reason the battery light came on while driving? I just assume change the belt and check all fuses and wires before I freak out about the alternator going bad! Please help if possible. I'm a first time owner of this model car. I've had it for 2 years and haven't had a problem until tonight.







