Code P0300, Bank 1 misfire all cylinders?

Tiny
ANGEL FHHFFHRH
  • MEMBER
  • 2004 CHEVROLET SILVERADO
  • 4.8L
  • V8
  • 2WD
  • AUTOMATIC
  • 138,000 MILES
I recently got a misfire code for p0300 I found out all 1357 cylinders aren't throwing any spark.
I've got new coils, spark plugs, and wires and the fuel injectors are good
I've torn down the wiring to the coil pack wiring to the PCM and can't find anything,
I realized I don't have any ohms to the harnesses for bank 1 I tested bank 2 and I had 070 ohms.
Sunday, August 7th, 2022 AT 11:18 AM

1 Reply

Tiny
AL514
  • MECHANIC
  • 5,584 POSTS
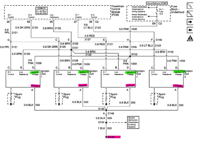
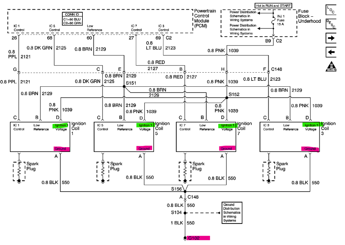
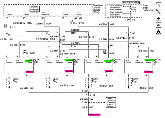
Hello, where are you doing the continuity check from and to? Doing a resistance check is not always the best way to check wiring, but since you seem to have an open circuit, it will do for now. I'm assuming you're checking one of the coil wires.? I'll pull up the diagrams and we can see where there might be an issue. Looking at the diagrams right now and there are a lot of splices going to the coils.
With the coils unplugged and the key in just the on position, engine off, you should have 12 volts on the pink wire for each coil on Bank 1, and you can use the black wire as your Ground to check the power, let's start there. On the second diagram the INJ1 Fuse 15amp is the fuse for the Bank 1 coils and a bunch of other components. So, I don't think you have an issue there. But check for 12-volts first and Ground. If you don't read 12-volts trying using the battery negative for your Ground location. If there are still no 12-volts, switch it around, go from the battery positive to the Black coil wire to verify there is a Ground connection at the Coils. Let's find out everything that you are missing here.
The third diagram, is that the setup you have on your truck?
These coils are known as Smart Ignition coils, they have an ignition module built into each one. The Engine computer (ECM) sends out a 0 to 5-volts (sometimes 4-volts) square wave signal on the control wire (it's labelled as CTRL on the diagram), and the Ref Lo is the Ground connection to the ECM for the Control signal. The 12-volt power feed and main coil Ground are the wires that are shared between all four coils on either bank, so most likely it is one of those two you are missing. Since the Ref Lo and Control are all one their own wires separate coming into each coil. Bank 1 and Bank 2 use different Ground locations, 1,3,5,7 is on G102 left rear of the engine block and 2,4,6,8 is on G104 left side of engine block. All the Grounds are solid Black wires. So, they are easy to trace out.
Unfortunately, the aftermarket diagrams have the wrong Ground location marked. Diagram 4 is the OEM, and it has G102 as the Ground for Bank 1. So, that is a correction.
There is also a Technical Service Bulletin on the Spark Plug Gap, (pages 5 and 6) since you're dealing with the Ignition System.

https://www.2carpros.com/articles/how-to-use-a-voltmeter
Was this
answer
helpful?
Yes
No
-1
Sunday, August 7th, 2022 AT 12:48 PM

Please login or register to post a reply.