Reverse lights wiring diagram needed?

Tiny
JOEPONTIAC
  • MEMBER
  • 2012 MAZDA 3
  • 2.0L
  • 4 CYL
  • 2WD
  • MANUAL
  • 236,000 MILES
Hi,

I want to install a backup camera and I want a wire diagram for backup lights.
Thanks.
Wednesday, August 23rd, 2023 AT 11:22 PM

3 Replies

Tiny
KEN L
  • MASTER CERTIFIED MECHANIC
  • 55,481 POSTS
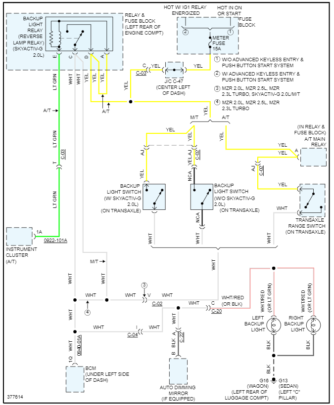
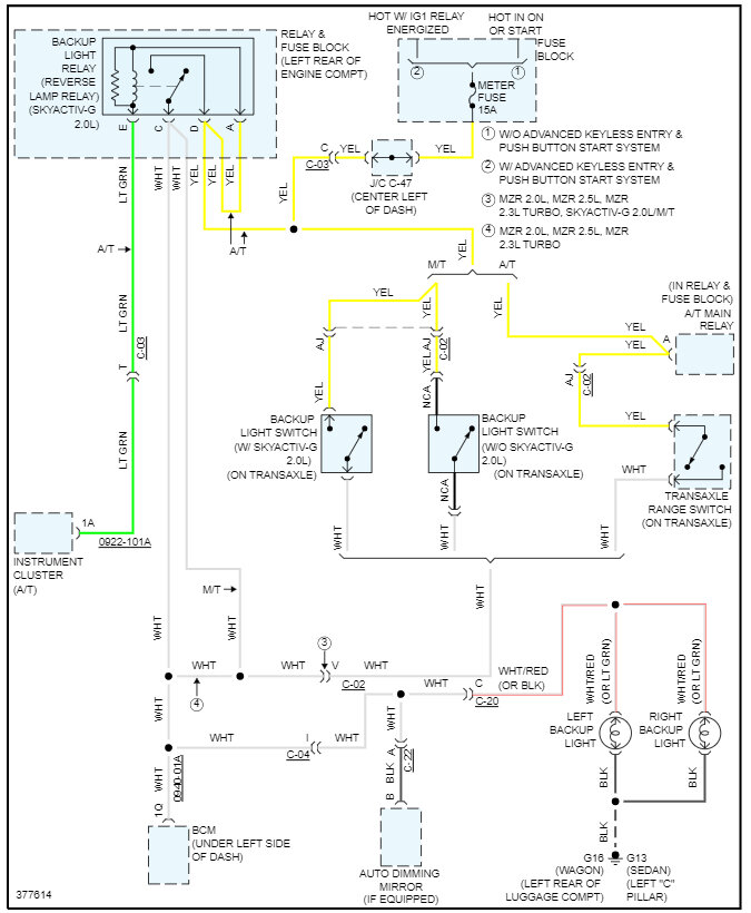
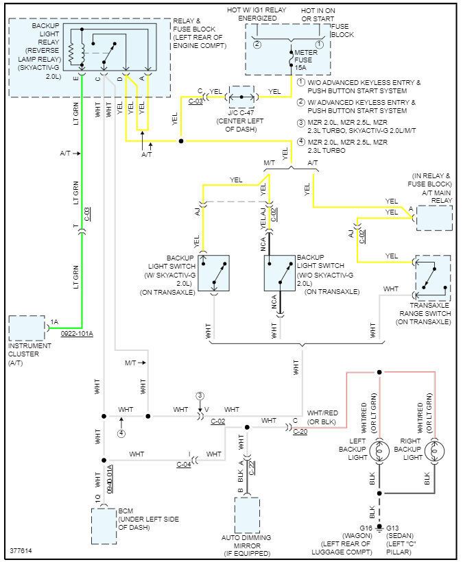
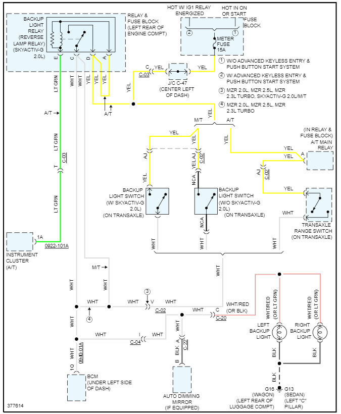
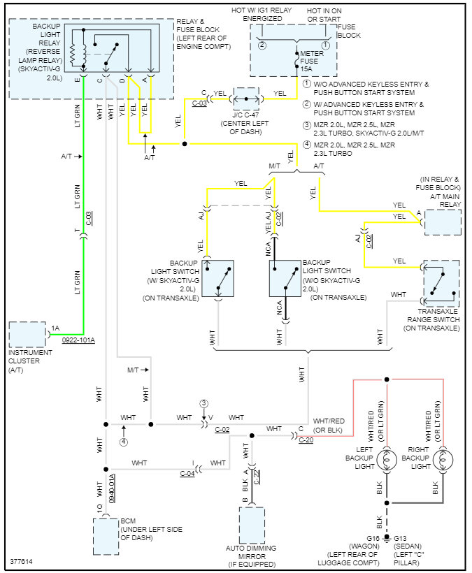
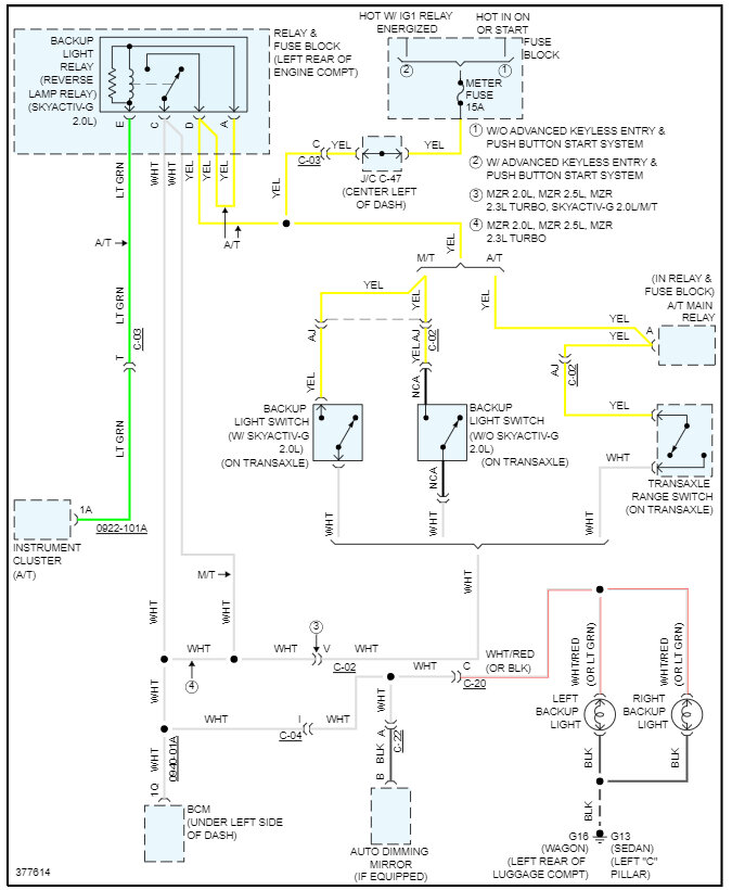
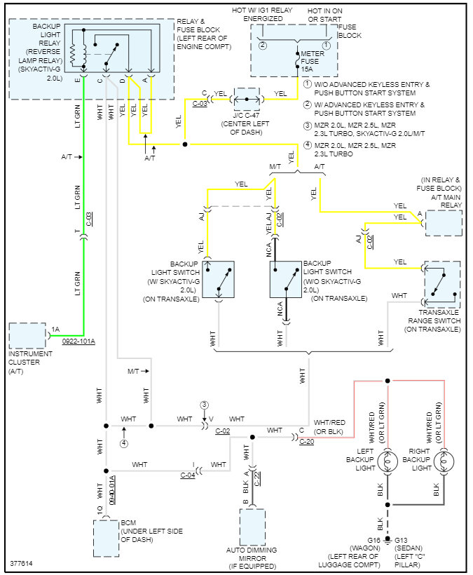
Sure, it sounds fun, here is the reverse light wiring diagram so you can complete the job. Check out the images (below). Please let us know what happens.
Was this
answer
helpful?
Yes
No
Thursday, August 24th, 2023 AT 1:18 PM
Tiny
JOEPONTIAC
  • MEMBER
  • 13 POSTS
Thank you.
Was this
answer
helpful?
Yes
No
Saturday, August 26th, 2023 AT 10:29 PM
Tiny
KEN L
  • MASTER CERTIFIED MECHANIC
  • 55,481 POSTS
Use 2CarPros anytime, we are here to help. Please tell a friend.
Was this
answer
helpful?
Yes
No
Sunday, August 27th, 2023 AT 9:57 AM

Please login or register to post a reply.