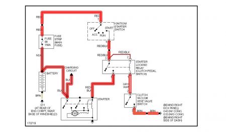
Keep the key turned and within roughly 10 seconds it starts as normal. But I never know if it'll be 2 seconds or 20. Worst was 4 minutes of starting attempts. It seems that the colder it is out, the harder it is to start.
However, once warmed up, regardless of outside temp, it turns over immediately. Seems like anything less than 8 hours of unused time, it starts fine.
Dealership is saying that it's likely the starter motor (for which they want $1,000 to install!), But it sounds like the starter motor is working perfectly, once engaged. It's not whining or clicking. It sounds like more of an electrical issue. Thoughts? Thank you!
Tuesday, January 6th, 2009 AT 1:32 PM


