Alternator no charge?

Tiny
JWIESE626
  • MEMBER
  • 1991 PONTIAC SUNBIRD
  • 3.1L
  • V6
  • 2WD
  • AUTOMATIC
  • 77,000 MILES
I am not charging the battery in my vehicle listed above. Check for voltage om the back connections at the alternator. I have battery volts to all wires except the brown wire to the alt. Where does this wire connect to? The service man shows it down at the starter solenoid. Is where the wire starts at? So, I can find my loss.
Thursday, April 17th, 2025 AT 3:56 AM

28 Replies

Tiny
STEVE W.
  • MECHANIC
  • 15,632 POSTS
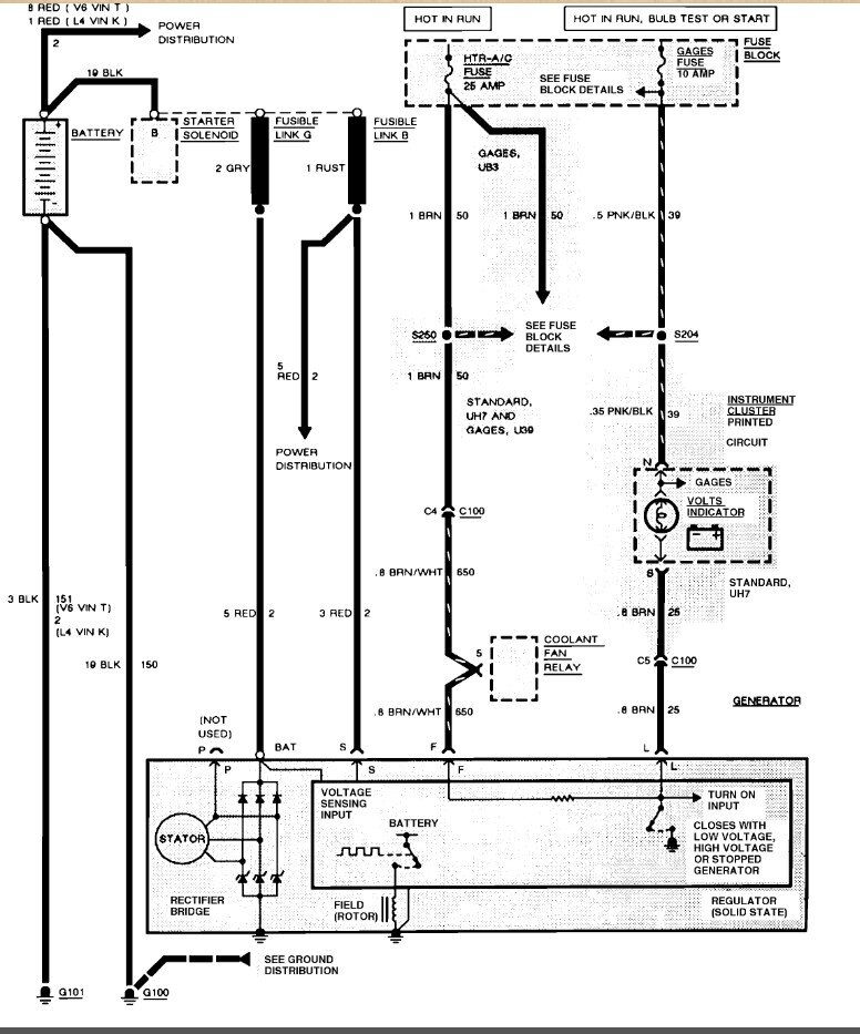
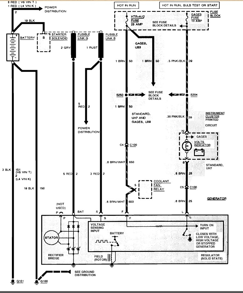
91 GM would be a primitive charging circuit. No computer to deal with. BAT terminal with the large Red wire to the starter with a fuse link. Smaller Red wire on the S(ense) terminal goes to the same place with another fuse link. So at the alternator you should have battery voltage on the 2 Red wires all the time. Then there is the Brown wire with white stripe on the F(ield) terminal. That wire is fed battery voltage through the HTR-AC fuse with the key on. Then there is the last Brown wire on the L(ight) terminal. It is hot in all switch positions but Off and Acc. It tells the alternator to turn on. On initial start the light circuit sends voltage out to the alternator and wakes it up because it act's like a ground to the circuit. Then once the engine is running and the alternator works it places power on that line and the light goes out because the voltage is the same on both sides of the indicator.
Was this
answer
helpful?
Yes
No
Thursday, April 17th, 2025 AT 11:41 AM
Tiny
JWIESE626
  • MEMBER
  • 20 POSTS
No good. I checked the fatter red wire at alt in connector 12v same for brn/wht. When I trace the brn wire and the brn/white I end up at a connector on the fire wall called c100. There the brn and brn/whie go to. Both wires ohm out as a short no break to the connector. When disassembling that conn I found in the service man where in the connector they go. This is the engine harness. In port c4 and c5 is where the wires go. So far ok with that part. Now in the connector other side that plugs into the port for the brn wire is empty, the brn white inc4 has a terminal connector on the other side. As said in the pontiac actual service manual- the gen operates with only 2 conns. Batt pos and a L terminal to the charge indicator light. Use of P I and s terminals is optional. The P terminal is connected to the stator and may be connected externally to a tach or other device. The I terminal is connected directly or through a resistor to the load side of the ignition switch. In this type of circuit, either the L or I terminal, or a combination of both can be used to energize the generator. The S terminal may be connected externally to a voltage, such as a battery voltage, tgo sense voltage to be controlled. So since my brn wire is at a dead end with no connector on the other side, what is this load resistor in this section mean? Alt was taken off and tested good. I have 23 of them both out put 14.40 max at 105 amps.
Was this
answer
helpful?
Yes
No
Thursday, April 17th, 2025 AT 1:22 PM
Tiny
JWIESE626
  • MEMBER
  • 20 POSTS
One other thing of interest when the alt stops charging I have resettable circuit breakers in my fuse block. The blower motor fan, coolant fan breaker tripped. I reset it and the fan and heater now work. But no charge, could it be in that circuit?
Was this
answer
helpful?
Yes
No
Thursday, April 17th, 2025 AT 1:47 PM
Tiny
STEVE W.
  • MECHANIC
  • 15,632 POSTS
That is the OE diagram straight from GMs servers. C100 is the bulkhead connector. The Brown/white goes into it on the engine side, but it comes out brown and that circuit inside the car feeds other items as well through the splice in the line. The light connector is brown and feeds into C100 and should have a matching wire that goes up to the dash indicator. You say yours is empty? Does the dash light come on during bulb test?
Was this
answer
helpful?
Yes
No
Thursday, April 17th, 2025 AT 2:38 PM
Tiny
JWIESE626
  • MEMBER
  • 20 POSTS
No dash light (GT gauge.) Weird thing I forgot. When the breaker was found tripped and I reset it, my gauge started to show charge then when I started the car was holding for a short time then quit and gauge fell back to 12-11v. I even have a complete cluster and tried 3 of then no avail.
Was this
answer
helpful?
Yes
No
Thursday, April 17th, 2025 AT 2:45 PM
Tiny
JWIESE626
  • MEMBER
  • 20 POSTS
What's this resistor they talk about on the ignition switch side, some kind of a load resistor?
Was this
answer
helpful?
Yes
No
Thursday, April 17th, 2025 AT 2:47 PM
Tiny
STEVE W.
  • MECHANIC
  • 15,632 POSTS
Okay, the gauge works off the standard battery feed to the dash. So, it will drop with the battery voltage. It's not connected to the alternator at all. The load resistor acts in place of the bulb circuit to turn on the alternator by tricking the regulator into turning on due to the low drain the resistor places on the system. My SOP on that system was to add the light to the dash and wire it in. Most folks don't pay attention to the gauges very well, so the added light made them look.
Was this
answer
helpful?
Yes
No
Thursday, April 17th, 2025 AT 3:17 PM
Tiny
JWIESE626
  • MEMBER
  • 20 POSTS
Okay, so where is this resistor located? If I can see it to do this. Can this be the issue?
Was this
answer
helpful?
Yes
No
Thursday, April 17th, 2025 AT 4:29 PM
Tiny
JWIESE626
  • MEMBER
  • 20 POSTS
I also checked to make sure the alt had a good chassis / motor ground. That's a dead short, so the ground is good.
Was this
answer
helpful?
Yes
No
Thursday, April 17th, 2025 AT 4:37 PM
Tiny
JWIESE626
  • MEMBER
  • 20 POSTS
Any ideas?
Was this
answer
helpful?
Yes
No
Friday, April 18th, 2025 AT 7:25 AM
Tiny
STEVE W.
  • MECHANIC
  • 15,632 POSTS
The resistor is usually taped in the harness. I generally ignore them and just install a light. It's also a quick test, connect a 12 volt bulb between L and Bat. It should light up. Start the engine, if the alternator is working the light goes out.
Was this
answer
helpful?
Yes
No
Friday, April 18th, 2025 AT 4:04 PM
Tiny
JWIESE626
  • MEMBER
  • 20 POSTS
Thanks, I'll try that tomorrow and get back.
Was this
answer
helpful?
Yes
No
Friday, April 18th, 2025 AT 4:36 PM
Tiny
JWIESE626
  • MEMBER
  • 20 POSTS
Could I use a LED and a 1k resistor or do you prefer due to the cars age an incandescent bulb?
Was this
answer
helpful?
Yes
No
Friday, April 18th, 2025 AT 4:38 PM
Tiny
JWIESE626
  • MEMBER
  • 20 POSTS
I tried, no success. I traced the brn L wire to were I see it in the engine harness as before. I tapped into it with a light. I cut the wire and put the light on it and bat +. No light, key on or off. Possible I have a bad ignition sw?
Was this
answer
helpful?
Yes
No
Saturday, April 19th, 2025 AT 6:25 AM
Tiny
JWIESE626
  • MEMBER
  • 20 POSTS
To let you know I did have the alt tested and told it's good, could it still have something wrong. I replaced it with the original one that I thought years ago had a problem and replaced it with this one. I didn't have the OEM checked.
Was this
answer
helpful?
Yes
No
Saturday, April 19th, 2025 AT 6:42 AM
Tiny
JWIESE626
  • MEMBER
  • 20 POSTS
My bad. I forgot to hookup the alt connectors. Once I did that with the light direct to the bat it lit up. The alt output immediately went into output and the alt is on. Now I have to hook up the light wire on when the ignition is on. Where did you tap the wire into?
Was this
answer
helpful?
Yes
No
Saturday, April 19th, 2025 AT 7:06 AM
Tiny
STEVE W.
  • MECHANIC
  • 15,632 POSTS
I just used a switched feed behind the dash. I use an incandescent because it has a good load and works with current flow in both directions and can operate as the stock lamp.
Was this
answer
helpful?
Yes
No
Saturday, April 19th, 2025 AT 11:18 AM
Tiny
JWIESE626
  • MEMBER
  • 20 POSTS
Still a problem, do you think I have a bad alt. Just went outside after letting car sit. Same again, but the light on l not lighting, it was before not now.
Was this
answer
helpful?
Yes
No
Saturday, April 19th, 2025 AT 12:26 PM
Tiny
JWIESE626
  • MEMBER
  • 20 POSTS
Is it possible I have a half or intermittent something in the alt?
Was this
answer
helpful?
Yes
No
Saturday, April 19th, 2025 AT 12:27 PM
Tiny
JWIESE626
  • MEMBER
  • 20 POSTS
I "might " have found something. I'm getting good at taking the alt out. I did, what I see is that with it hooked up when I move the conn, my volts are moving from 12 to 0, can I find a replacement to, or can I take apart and see inside?
Was this
answer
helpful?
Yes
No
Saturday, April 19th, 2025 AT 12:56 PM

Please login or register to post a reply.